Will not start

Tiny
ASEMASTER6371
  • MECHANIC
  • 52,796 POSTS
Did you test to see if there is an actual fuel in the lines? As I stated before you can have pressure without volume.

Roy
Was this
answer
helpful?
Yes
No
Monday, August 23rd, 2021 AT 4:43 PM
Tiny
BILLMANLYNCH
  • MEMBER
  • 16 POSTS
I guess you don't want to help me anymore.
Was this
answer
helpful?
Yes
No
Wednesday, August 25th, 2021 AT 12:01 PM
Tiny
ASEMASTER6371
  • MECHANIC
  • 52,796 POSTS
I gave you a suggestion in my last response. What did you not understand?

Roy
Was this
answer
helpful?
Yes
No
Wednesday, August 25th, 2021 AT 12:23 PM
Tiny
KASEKENNY
  • MECHANIC
  • 18,907 POSTS
Just to jump in on this. Were you able to confirm that even though the injectors are pulsing that you have fuel in the cylinders?

Just reading through this, we are missing something because if you have 47 PSI and injector pulse then we should have fuel in the cylinders. However, if you are using starter fluid and it starts then we have no fuel in the cylinder.

Basically I would crank the engine for about 20 seconds and then pull a plug and see if you smell fuel, see if it is wet.

However, I highly suspect that we missed something on this either in how it was tested or made an assumption somewhere.
Was this
answer
helpful?
Yes
No
Wednesday, August 25th, 2021 AT 6:32 PM
Tiny
BILLMANLYNCH
  • MEMBER
  • 16 POSTS
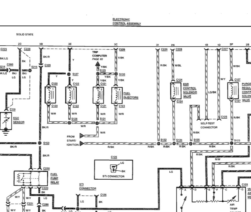
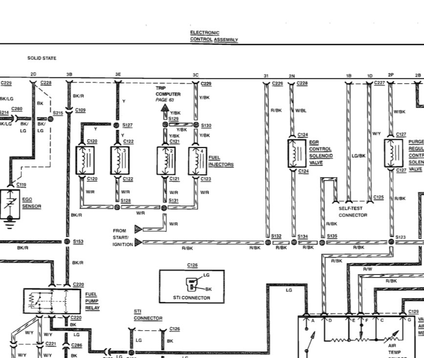
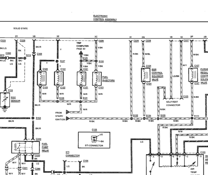
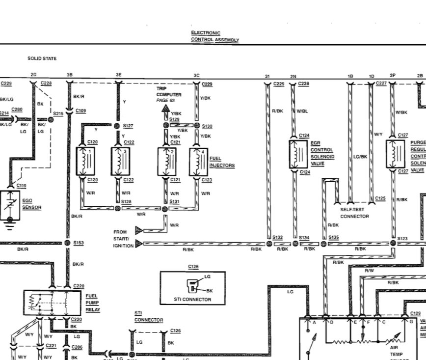
Thank you. How I tested the injectors first I unplugged 1 took my test light 1 end ground put the key in turned on ignition both thermals had power then I took the ground off put on the positive side battery tested the control wire had my friend crank and the light tester blinked or flashed or pulsed. My Chilton book said I am supposed to have 64 to 80 PSI fuel mine is 2.2l turbo on the 3.0l engines is 30 to 40, but i'm not getting 60. Will the injectors release fuel if the pressure is too low? Then is that the fault of the pressure regulator? Please and thank you for helping me.
Was this
answer
helpful?
Yes
No
Thursday, August 26th, 2021 AT 1:33 PM
Tiny
KASEKENNY
  • MECHANIC
  • 18,907 POSTS
I think we are at a stalemate because we keep covering the same info over and over.

We show that the 2.2L SOHC turbo engine has a pressure spec of 27-40 PSI.

I understand your manual shows something different and I can't explain why that is. Below is a screen shot from AllData and Mitchell says the same thing.

So the facts remain that you are able to start the engine on starter fluid so you have a fuel delivery issue.

I asked you to do a couple of things and Roy has asked things as well but not seeming to get that info back. If we are not going to make progress on these things then I am not sure we are going to be of any help to you.

Thanks
Was this
answer
helpful?
Yes
No
Thursday, August 26th, 2021 AT 6:08 PM
Tiny
BILLMANLYNCH
  • MEMBER
  • 16 POSTS
So your saying because the fuel pressure is to hi the injectors wont open and release the fuel, but doesn't the fuel pressure regulator control how much pressure it lets in so how can I fix the pressure and reduce it.
Was this
answer
helpful?
Yes
No
Sunday, August 29th, 2021 AT 1:29 PM
Tiny
BILLMANLYNCH
  • MEMBER
  • 16 POSTS
There is fuel in the fuel rail, there is no fuel in the cylinder's.
Was this
answer
helpful?
Yes
No
Sunday, August 29th, 2021 AT 1:31 PM
Tiny
ASEMASTER6371
  • MECHANIC
  • 52,796 POSTS
You cannot reduce the pressure. It is not adjustable at all. We already talked about the regulator controlling that.

If you have injector pulse, as you say, and pressure but no fuel in the cylinders, it only leaves the injectors. It is hard to believe that all of them are clogged. Usually only one is an issue.

https://www.2carpros.com/articles/how-to-replace-a-fuel-injector

https://www.2carpros.com/articles/how-to-test-a-fuel-injector

Roy
Was this
answer
helpful?
Yes
No
Sunday, August 29th, 2021 AT 1:38 PM

Please login or register to post a reply.