Sunday, September 20th, 2020 AT 12:55 PM
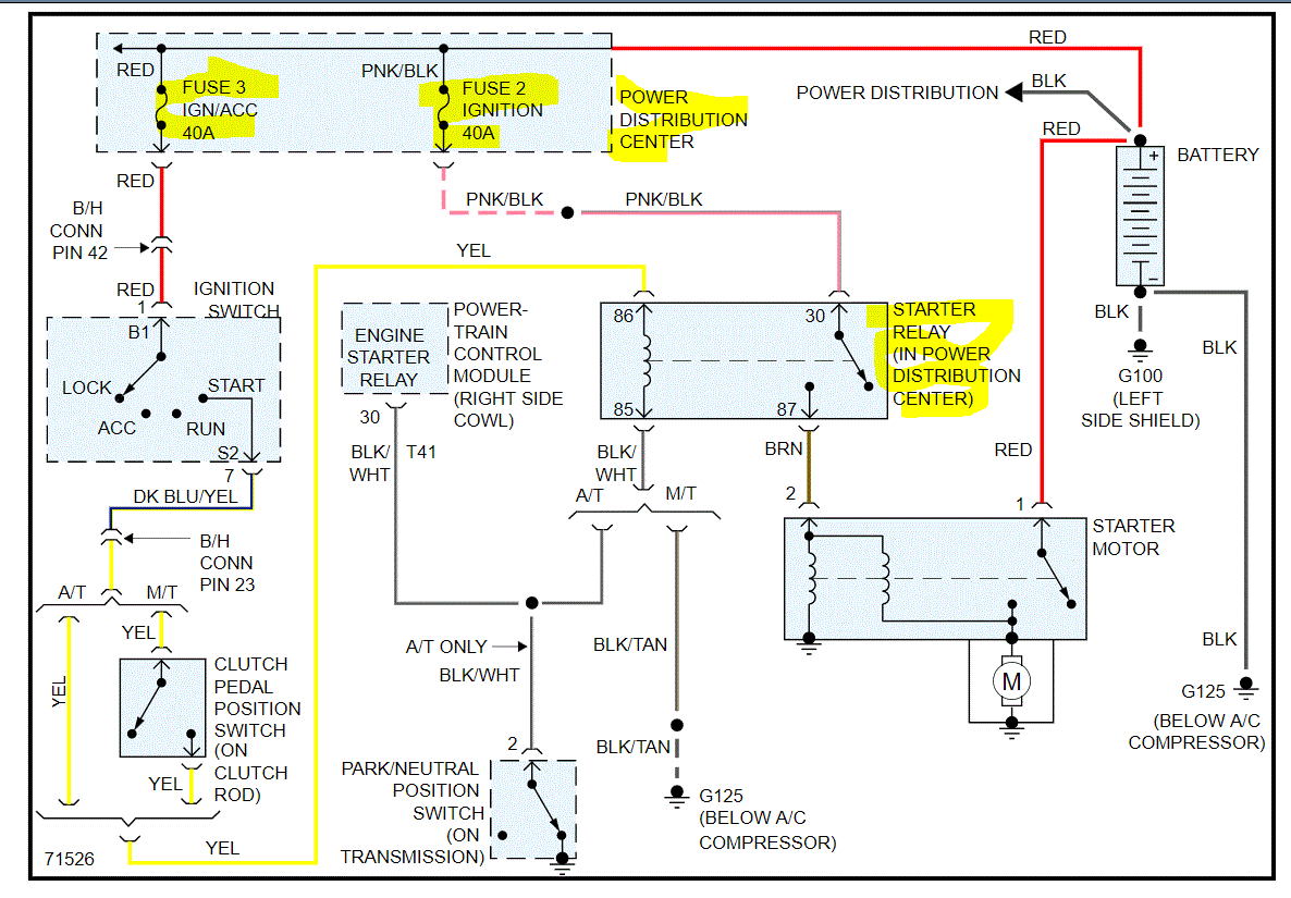
So I have the truck listed above 1500. Bought it off my buddy. Ran perfectly fine a few nights ago but I went to stop for gas. Went to start it back up and it won’t start. There’s no clicking or anything but all the lights come on and everything. It’s got a new battery, new starter and the alternator was replaced a few weeks ago. I’ve gone through and checked all the wires and everything but it still won’t start.


