No starter operation

Tiny
RAMIROBOLLINGER
  • MEMBER
  • 1999 HONDA CIVIC
  • 1.6L
  • 4 CYL
  • 2WD
  • MANUAL
  • 145,000 MILES
My car just randomly wouldn’t start one morning. I’ve tried everything; the starter turns over and starts the when touched directly to a hot wire, but will not start by key. I’ve checked all fuses. I’ve changed out the switch where the clutch is and still no change. Help!
Wednesday, April 14th, 2021 AT 1:25 PM

1 Reply

Tiny
JACOBANDNICKOLAS
  • MECHANIC
  • 110,194 POSTS
Hi,

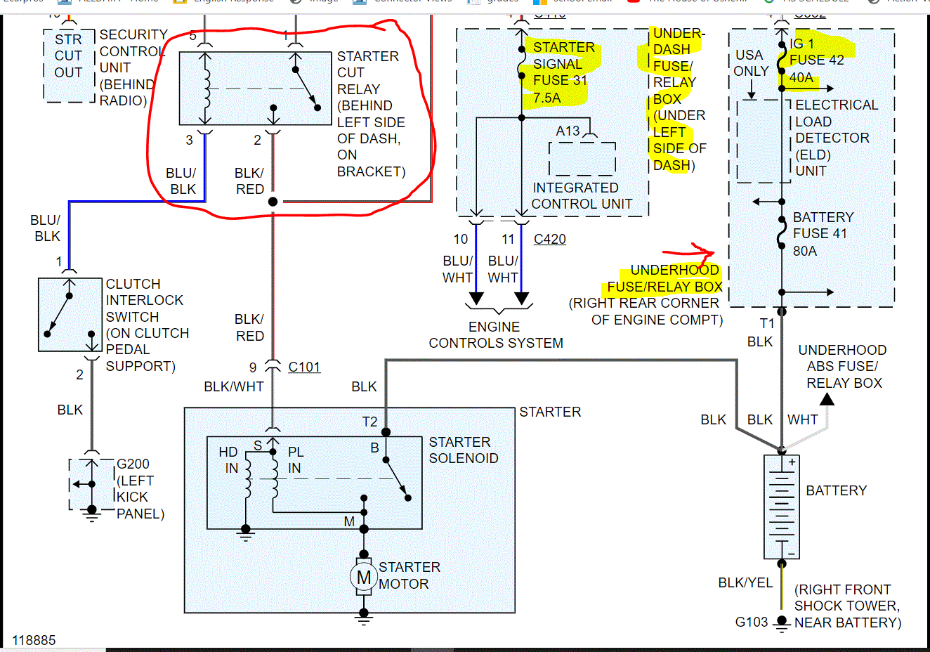
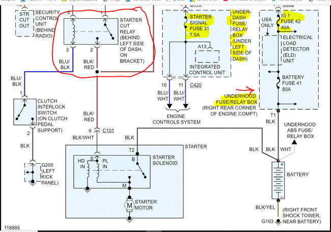
There are two fuses I need you to check. First, take a look at the first two pics below. I highlighted the fuses and circled the relay involved with the starter motor. Also, those pics include the entire wiring schematic for the starter system.

I had to cut the pics in half to make them readable, but I did overlap them so you could follow them.

First, check the fuses. In addition to checking the fuse itself, I need you to confirm there is power to and from the fuse. Here is a link that will help:

https://www.2carpros.com/articles/how-to-check-a-car-fuse

Pic 3 shows the ignition 1 fuse in the underhood fuse box. As far as the signal fuse in the vehicle, it will be in the fuse box on the left side of the dash.

The last pic below shows the location of the starter cut relay. If the fuses are good and power is present, I need you to remove the starter cut relay. If there is another relay with the same part number in the box, switch them. If there isn't, here is a link that explains how to check a relay:

https://www.2carpros.com/articles/how-to-check-an-electrical-relay-and-wiring-control-circuit

Let me know what you find or if you have other questions.

Take care,

Joe

See pics below.

Was this
answer
helpful?
Yes
No
Thursday, April 15th, 2021 AT 5:56 PM

Please login or register to post a reply.