Will not start

Tiny
KENNY E BOSTIC
  • MEMBER
  • 1994 MAZDA 626
  • 6 CYL
  • 2WD
  • AUTOMATIC
  • 150,000 MILES
Car has good power. All lights on dash are on. But when I turn the key, it does nothing. Doesn’t even make a sound. Put new starter on but same thing happened. Turn ignition, nothing. Doesn’t make a sound. Not even a click.
Friday, September 11th, 2020 AT 8:10 PM

13 Replies

Tiny
JACOBANDNICKOLAS
  • MECHANIC
  • 110,194 POSTS
Hi,

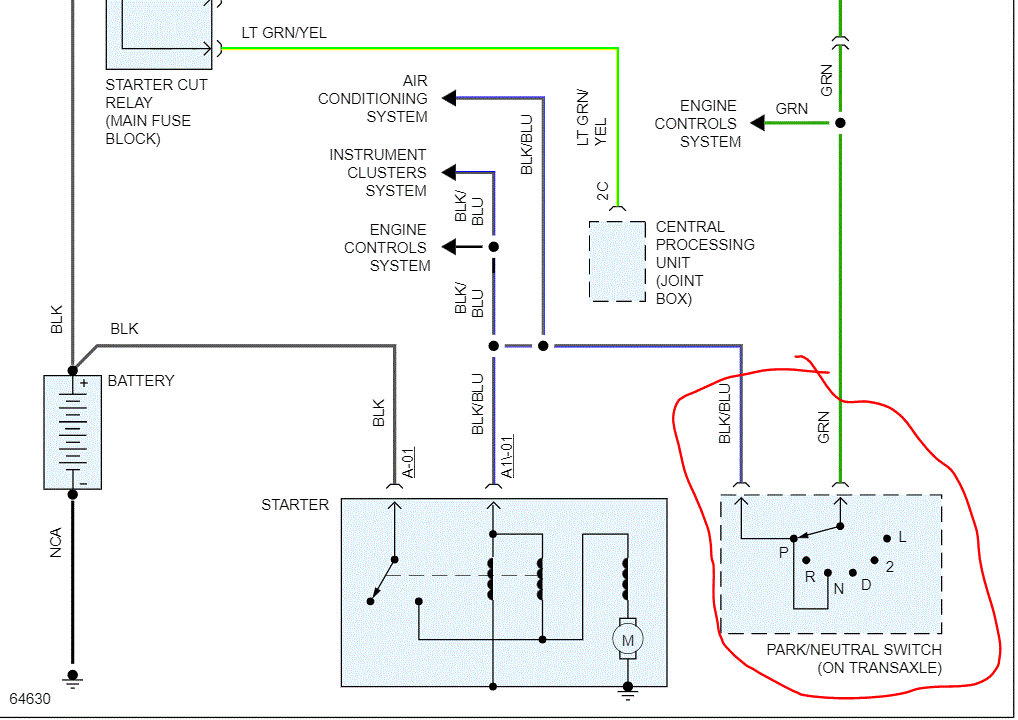
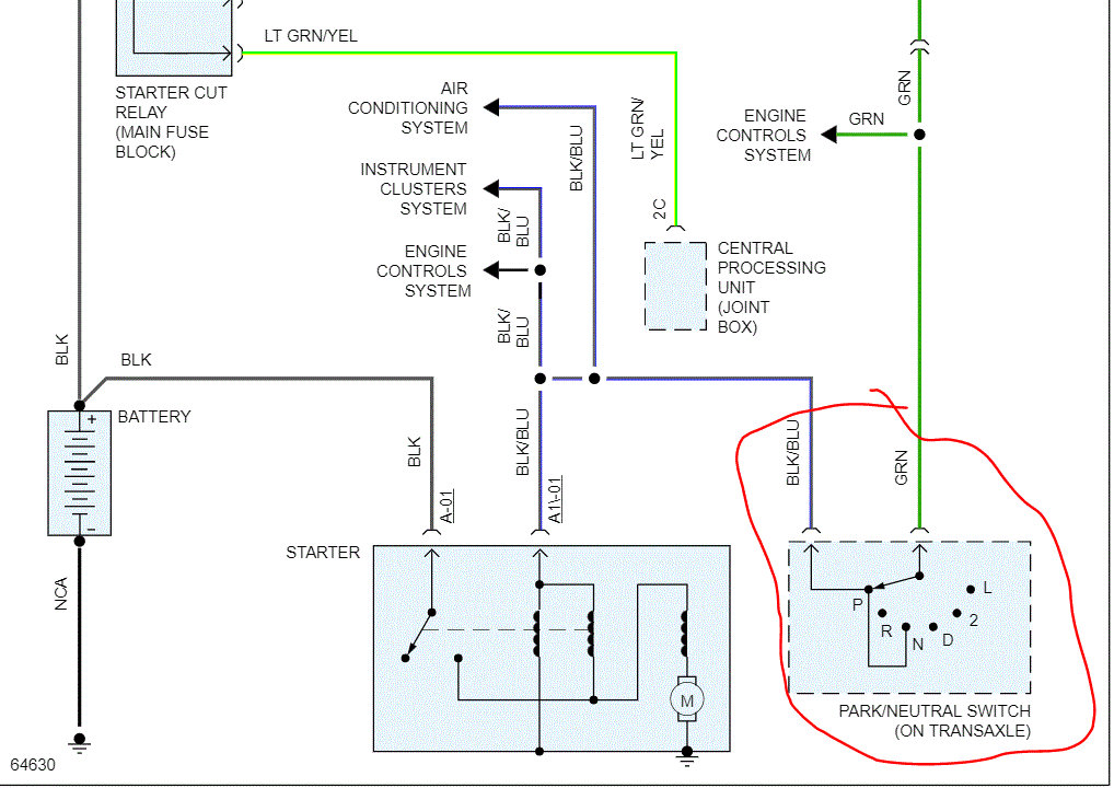
It could be a few things. First, see if it starts if you place it in neutral. The park/neutral switch may have failed. See attached picture.

Try that and let me know what you find.

Joe
Was this
answer
helpful?
Yes
No
-2
Friday, September 11th, 2020 AT 8:22 PM
Tiny
KENNY E BOSTIC
  • MEMBER
  • 10 POSTS
It does not start in neutral.
Was this
answer
helpful?
Yes
No
Friday, September 11th, 2020 AT 8:45 PM
Tiny
KENNY E BOSTIC
  • MEMBER
  • 10 POSTS
I gave this car to my son about a year ago and I had it only for a week, but I had trouble with the car not going into gear because the shifter wouldn’t unlock. I would start it in neutral. He put a new starter on it but didn’t cure anything.
Was this
answer
helpful?
Yes
No
Friday, September 11th, 2020 AT 8:48 PM
Tiny
JACOBANDNICKOLAS
  • MECHANIC
  • 110,194 POSTS
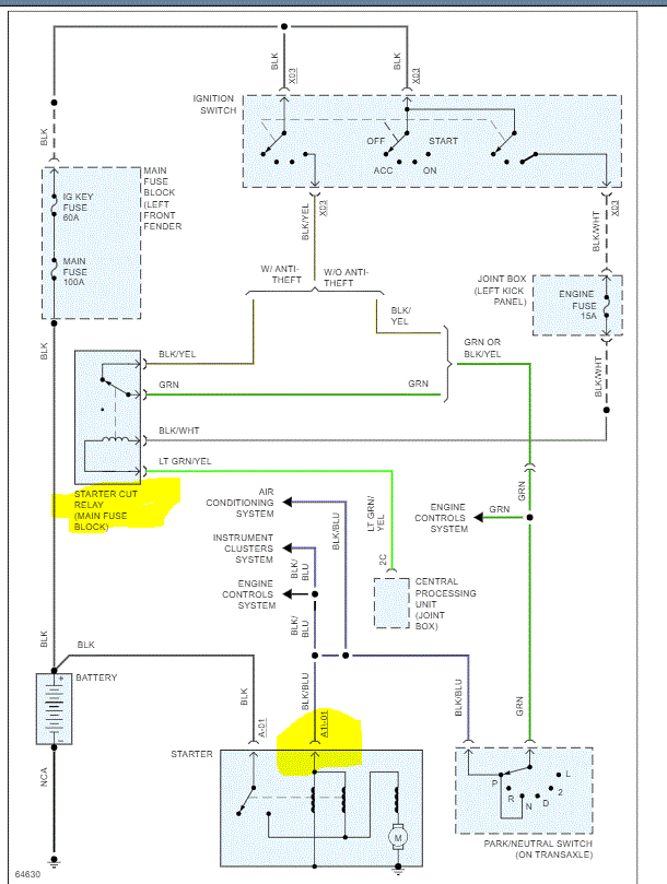
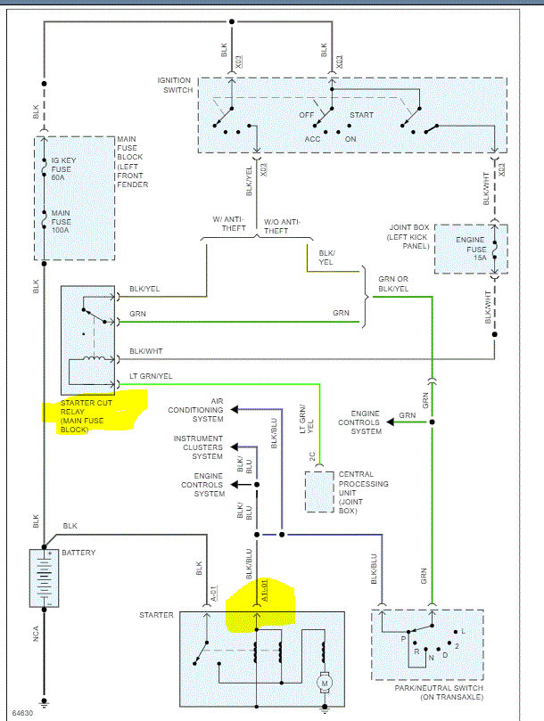
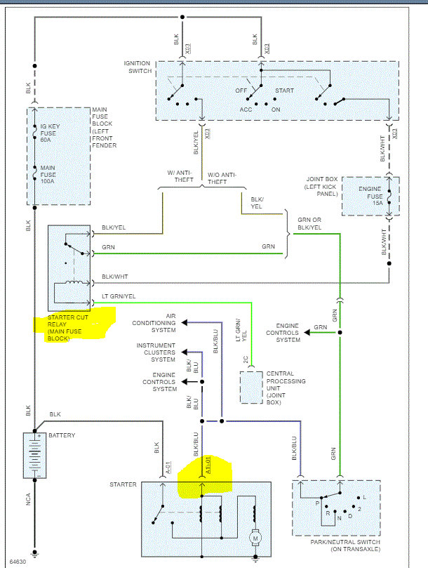
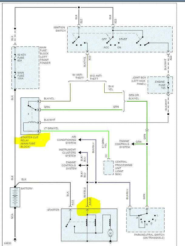
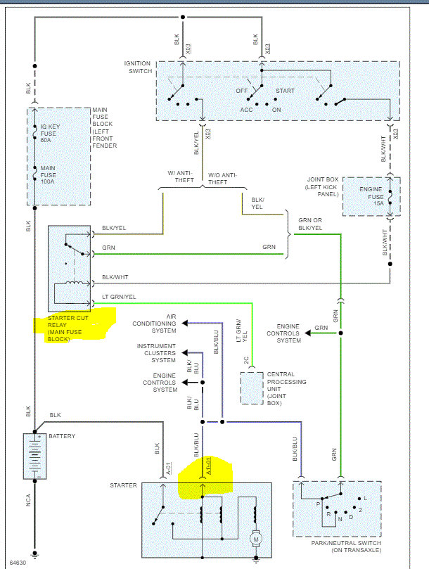
Okay, have you checked the starter cut relay? I attached a picture of the entire starting system wiring schematic. Check the relay and fuses (which should be good). If the relay is good, power goes from it, through the neutral safety switch and then to the smaller blue wire on the starter.

What I would suggest is to remove and inspect the starter cut relay. If it's good, get a helper to turn the key to the start position while you check for 12v at the smaller blue wire on the starter. If there is no power, move back to the neutral switch where the blue wire comes from and check there. I suspect we may have to work backwards to see if we can locate the loss of power.

If there is a relay with the same part number, switch them. If there isn't, here is a link that explains how to test a relay:

https://www.2carpros.com/articles/how-to-check-an-electrical-relay-and-wiring-control-circuit

Let me know.

Joe
Was this
answer
helpful?
Yes
No
+1
Friday, September 11th, 2020 AT 9:16 PM
Tiny
KENNY E BOSTIC
  • MEMBER
  • 10 POSTS
The starter cut relay is gone completely. They have a straight wire inserted into two of the 4 connections. When I touch one of the wires to the pin beside it, it bumps the starter but just a little bit. I have order a new relay switch. Should this fix it? My son has already installed a new starter but I don’t know if he might have done something wrong.
Was this
answer
helpful?
Yes
No
Sunday, November 8th, 2020 AT 9:06 PM
Tiny
JACOBANDNICKOLAS
  • MECHANIC
  • 110,194 POSTS
Hi,

That is where I would start. See if the relay fixes it. If it doesn't, then we need to do more wire testing.

Let me know.
Joe
Was this
answer
helpful?
Yes
No
Monday, November 9th, 2020 AT 10:55 AM
Tiny
KENNY E BOSTIC
  • MEMBER
  • 10 POSTS
Thanks Joe. It’s supposed to be here tomorrow.
Was this
answer
helpful?
Yes
No
Monday, November 9th, 2020 AT 5:35 PM
Tiny
JACOBANDNICKOLAS
  • MECHANIC
  • 110,194 POSTS
You're very welcome. Let me know the results. I can't believe someone had it hard wired as you said. Ugh! Nothing surprises me anymore. LOL

Joe
Was this
answer
helpful?
Yes
No
+1
Monday, November 9th, 2020 AT 8:32 PM
Tiny
KENNY E BOSTIC
  • MEMBER
  • 10 POSTS
I put in the new starter relay and still nothing. I’m getting 12 volts at the relay and when I put the leads on the starter wires and it read 11.7 volts. I’m still getting just a click. It’s a new starter.
Was this
answer
helpful?
Yes
No
Thursday, December 10th, 2020 AT 3:48 PM
Tiny
KENNY E BOSTIC
  • MEMBER
  • 10 POSTS
What do you think I should do next? Thanks man.
Was this
answer
helpful?
Yes
No
Thursday, December 10th, 2020 AT 3:51 PM
Tiny
JACOBANDNICKOLAS
  • MECHANIC
  • 110,194 POSTS
Hi,

When checking power at the starter, is it the smaller wire you checked? Also, I read back through everything and noted you mentioned starting it in neutral. Are you sure the neutral safety switch isn't bad? Are you able to get it into park now?

See if this link helps in any way:

https://www.2carpros.com/articles/starter-not-working-repair

Next, can you turn the engine by hand (with a breaker bar on the crank pulley bolt)? I ask because if you have power, a new starter, and only get a click, could the engine be locked?

If you can turn it, check to make sure the ground between the battery and engine block is clean, tight, and not corroded.

Let me know.

Take care,
Joe
Was this
answer
helpful?
Yes
No
Thursday, December 10th, 2020 AT 8:48 PM
Tiny
KENNY E BOSTIC
  • MEMBER
  • 10 POSTS
I haven’t checked to see if I can turn the motor manually yet. But I didn’t understand what exactly you wanted me to do when I test the blue wire. Do you want me to have someone hold the ignition on like I’m trying to start it while I put the tester on the wire, or just turn the switch to the on position? And do I put the leads on both starter bolts or just the blue wire and then ground lead to the frame?
Was this
answer
helpful?
Yes
No
Friday, December 11th, 2020 AT 5:34 AM
Tiny
JACOBANDNICKOLAS
  • MECHANIC
  • 110,194 POSTS
Hi,

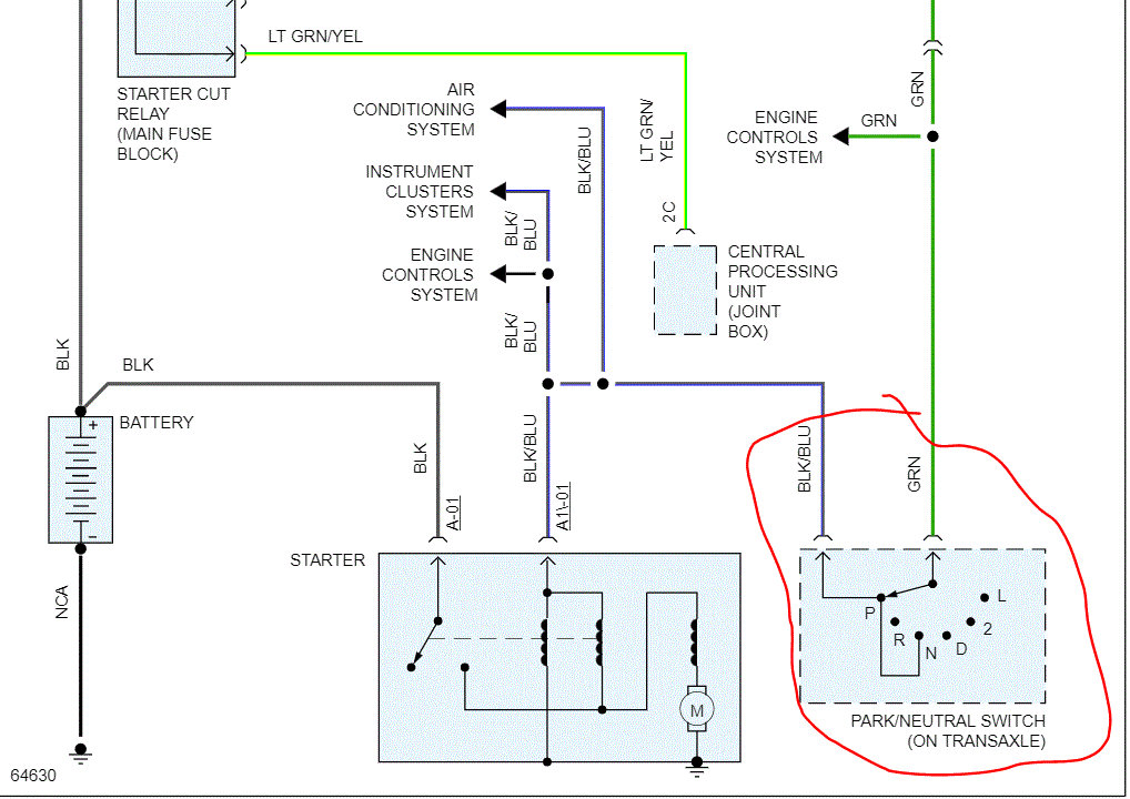
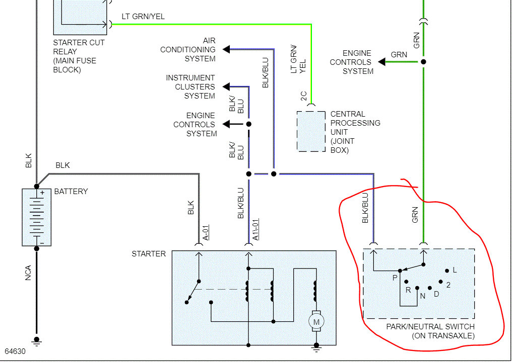
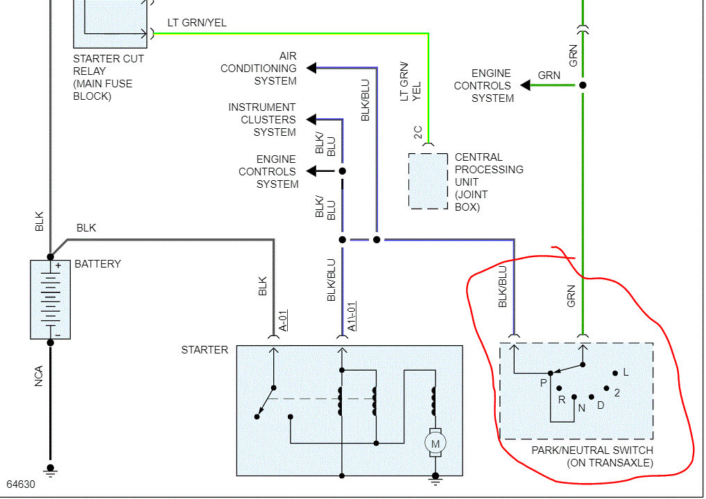
Yes, the smaller wire will only have power when the key is actually in the start position, so you will need a helper.

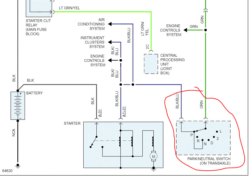
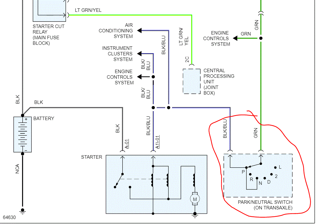
If you look at the attached pic, the heavier gauge wire comes straight from the battery, so it will always have power. The smaller one only gets power with the key in the start position.

Let me know if I can help.

Take care,
Joe
Was this
answer
helpful?
Yes
No
+1
Friday, December 11th, 2020 AT 9:34 PM

Please login or register to post a reply.