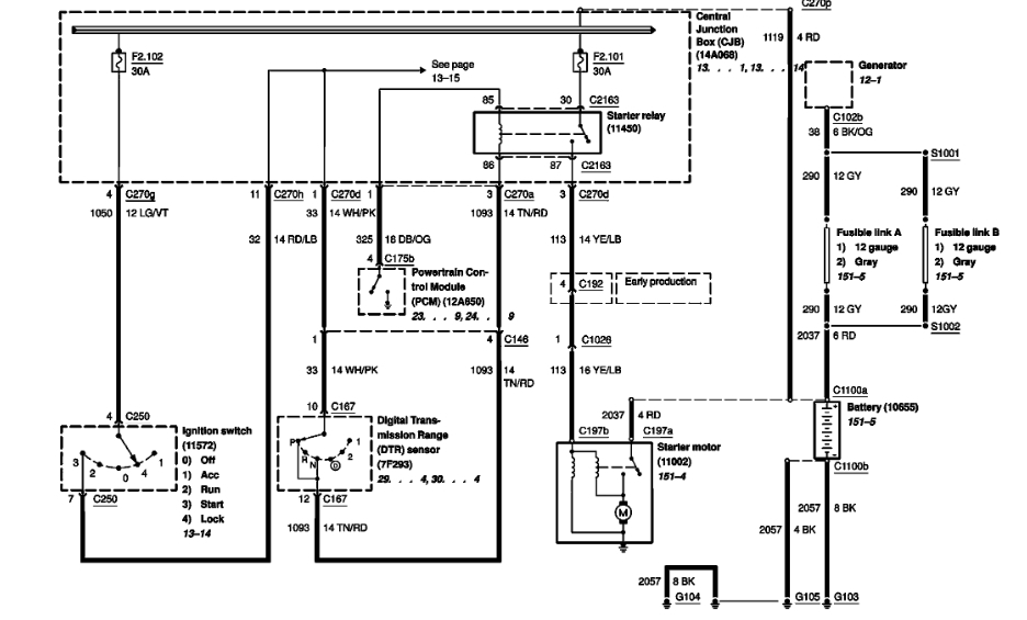
Friday, November 30th, 2018 AT 9:10 AM
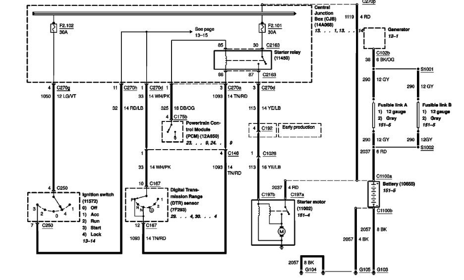
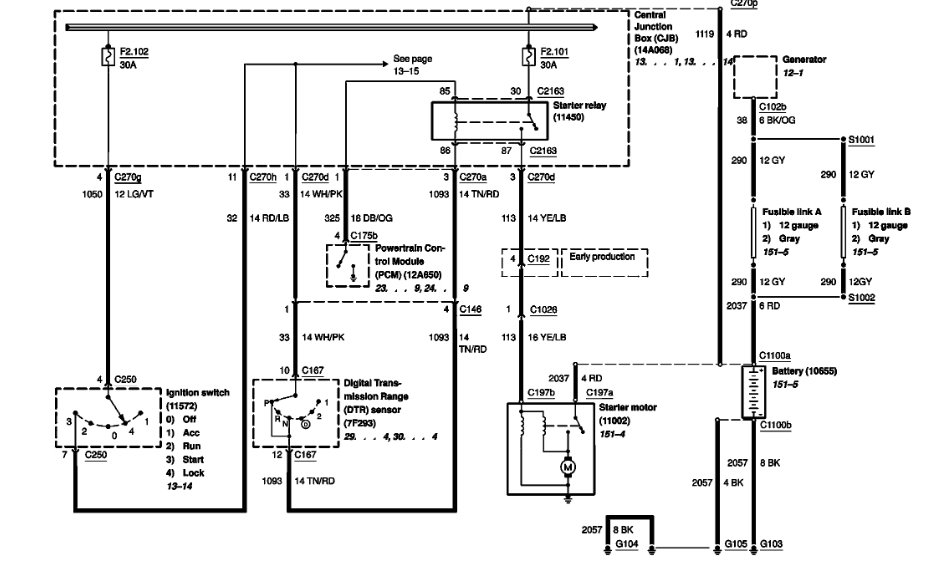
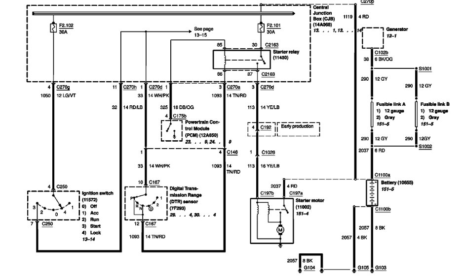
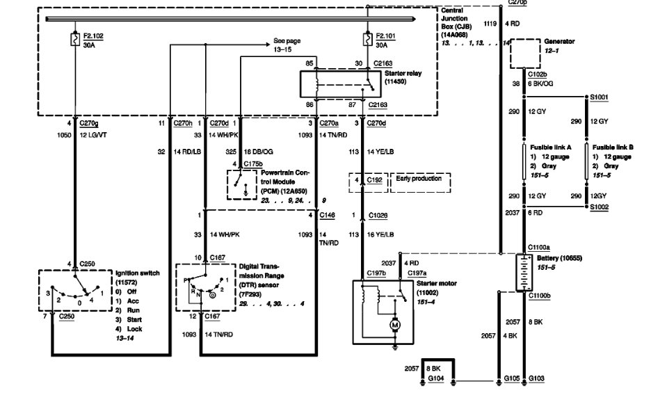
The number four cylinder plug blew out and I took it up to get a heat helical put in. He put the helical in and tried to start it; lights come on no start. All I hear is clicking in the fuse panel.



