HOME
ASK A QUESTION
REPAIR GUIDES
BECOME A MEMBER
LOG IN
Login with Facebook
OR
Remember me
NOT A MEMBER?
FORGOT PASSWORD?
CONTACT US
PRIVACY POLICY
TERMS AND CONDITIONS
☰
Home
Nissan
Xterra
Engine
Symptoms
Not Cranking Over
Engine will not crank
RAY2COOL
MEMBER
2005 NISSAN XTERRA
6 CYL
AUTOMATIC
121,000 MILES
New starter, new battery. Radio, A/C and interior lights work. Have checked all fuses and they are good.
Monday, November 9th, 2020 AT 9:17 PM
1 Reply
ASEMASTER6371
MECHANIC
52,796 POSTS
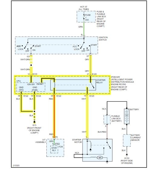
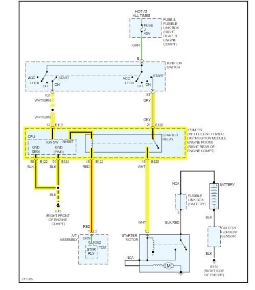
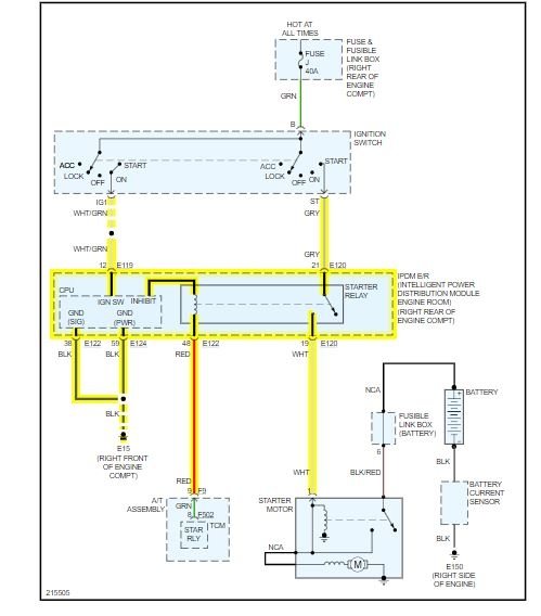
Good morning,
I attached the wiring diagram for the starting system.
https://www.2carpros.com/articles/how-to-check-wiring
You need to go to the starter relay and do some testing. You will need a voltmeter to check to see if the proper voltages are at the relay.
https://www.2carpros.com/articles/how-to-check-an-electrical-relay-and-wiring-control-circuit
https://www.2carpros.com/articles/how-to-check-a-car-fuse
Roy
Images (Click to make bigger)
Was this
answer
helpful?
Yes
No
Tuesday, November 10th, 2020 AT 1:45 AM
Please
login
or
register
to post a reply.
Related Engine Not Cranking Over Content
Engine Will Not Crank Over
Turned Off Key No Previous Problem Went To Restart All Electrical Working. Starter Will Not Engage. Security Light On Dashboard Is Not...
Asked by
Josephlee221
·
12 ANSWERS
1 IMAGE
2004
NISSAN XTERRA
VIDEO
Car Not Cranking? Try This | EASY
Instructional repair video
GUIDE
Starter Not Working
This guide is designed to help you identify whether the issue with your non-working starter motor is due to an electrical problem or a fault within the starter motor itself...
Will Not Start
Eventhough The Battery Is Fully Charged And The Starter Sounds As If Its Working The Car Won, T Fire Up. There Is Gas In The Vehicle, And...
Asked by
barstools05
·
21 ANSWERS
5 IMAGES
2005
NISSAN XTERRA
Rough Idle Zero Rpm No Power
Engine Mechanical Problem 6 Cyl Two Wheel Drive Automatic 55500 Miles Hi, First Time Posting So I Hope That I Am Posting Correctly...
Asked by
junk4u
·
2 ANSWERS
2005
NISSAN XTERRA
Water In The Fuel?
I Think I Have Water In My Fuel. I Have Tried A Drying Agent Which Worked For About 1/2 A Tank But I Am Now Back To The Rough Idle And No...
Asked by
dave j.
·
3 ANSWERS
2005
NISSAN XTERRA
I Have 6 Speed Nissan Xterra That Will Not Start. W/o...
I Have 6 Speed Nissan Xterra That Will Not Start. W/o Clutch Switch. You Can Tuen The Igntion Switch On And Lights/ Gauges Work But Will Not...
Asked by
Anonymous
·
2 ANSWERS
2005
NISSAN XTERRA
VIEW MORE
Ask a Car Question. It's Free!
Car Not Cranking? Try This | EASY
Battery Replacement Saturn
Battery Replacement Honda