Wiring harness

Tiny
BABYJAY531
  • MEMBER
  • 1996 GMC SIERRA
  • 4.3L
  • 6 CYL
  • 4WD
  • MANUAL
  • 249,000 MILES
The power supply for the locks and doors has been cut. I need help.
Thursday, June 22nd, 2017 AT 9:51 AM

24 Replies

Tiny
STEVE W.
  • MECHANIC
  • 15,691 POSTS
The most common area for the power to fail is in the flex area from the pillar to the door. Not hard to repair, remove the inner door trim, then the lower kick panel. You will find a connector at one end or the the with the door wiring. Just follow the wires through the flex and repair the broken ones.
Was this
answer
helpful?
Yes
No
Thursday, June 22nd, 2017 AT 10:50 AM
Tiny
BABYJAY531
  • MEMBER
  • 89 POSTS
I tried that it does not power on. I fixed some of it, but I cannot find the diagram to double check the wiring.
Was this
answer
helpful?
Yes
No
Thursday, June 22nd, 2017 AT 1:51 PM
Tiny
STEVE W.
  • MECHANIC
  • 15,691 POSTS
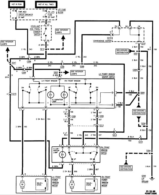
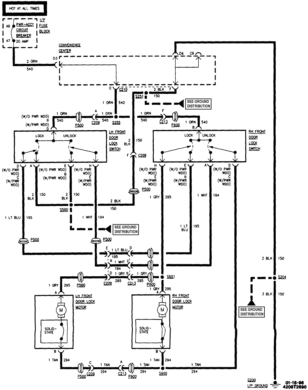
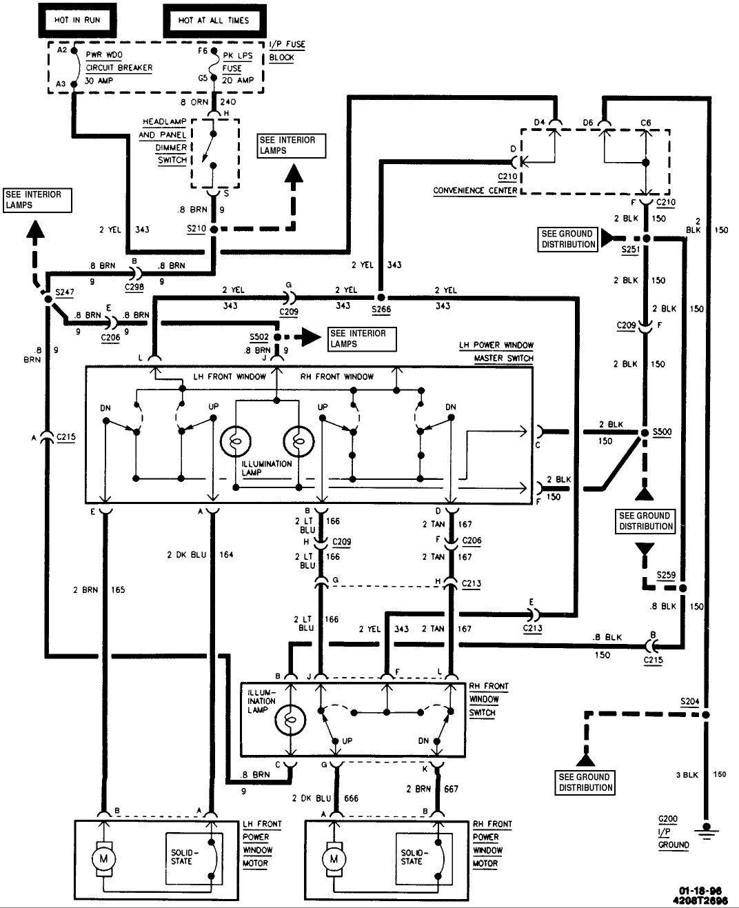
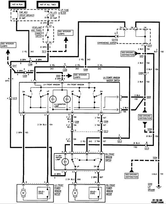
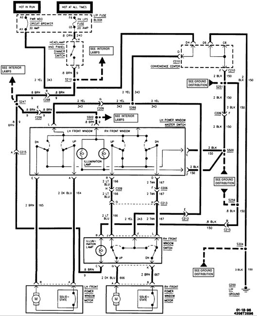
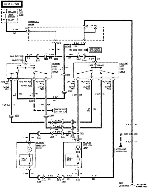
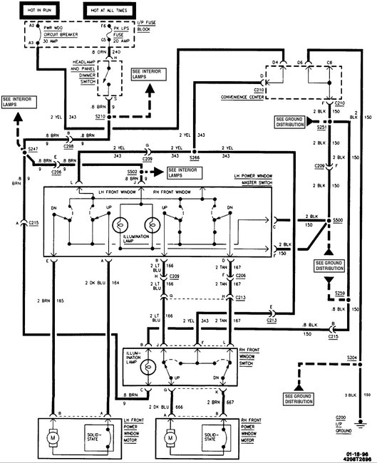
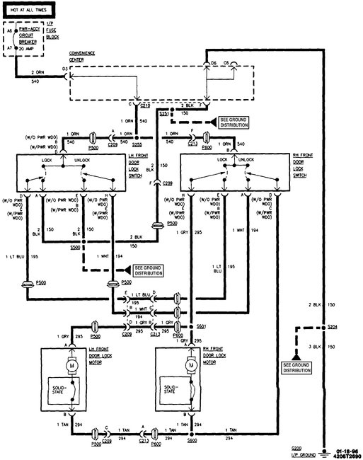
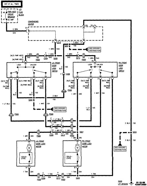
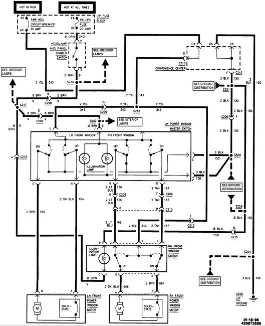
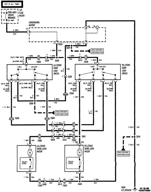
OK, here are the locks and windows. Yellow is the primary power for the windows, Orange for the locks. Both use simple polarity reversal in the switches to move the actuators.
Was this
answer
helpful?
Yes
No
Thursday, June 22nd, 2017 AT 11:12 PM
Tiny
BABYJAY531
  • MEMBER
  • 89 POSTS
I finished the harness thank u Steve now I got another question I got this black and white wire that is in the convenience center I have no clue what is goes to I'm stumped
Was this
answer
helpful?
Yes
No
Saturday, June 24th, 2017 AT 4:52 PM
Tiny
STEVE W.
  • MECHANIC
  • 15,691 POSTS
Black/White is a ground wire. Images show what uses that color. If I'm correct that is connector 210 a cross body harness. The wire is in position A The problem is that none of the diagrams show where the wires actually go !
Was this
answer
helpful?
Yes
No
Sunday, June 25th, 2017 AT 5:35 AM
Tiny
BABYJAY531
  • MEMBER
  • 89 POSTS
I thought it was a 4wd indicator wire? My truck ain't starting because of the wire I think
Was this
answer
helpful?
Yes
No
Sunday, June 25th, 2017 AT 8:33 AM
Tiny
STEVE W.
  • MECHANIC
  • 15,691 POSTS
The items in those diagrams are the only ones that use the black/white wire as a ground. 4WD indicator wire is one of them, but not the only one. What does the truck do in terms of not starting?
Was this
answer
helpful?
Yes
No
Sunday, June 25th, 2017 AT 5:19 PM
Tiny
BABYJAY531
  • MEMBER
  • 89 POSTS
Just click I tested the starter and it works
Was this
answer
helpful?
Yes
No
Sunday, June 25th, 2017 AT 6:30 PM
Tiny
STEVE W.
  • MECHANIC
  • 15,691 POSTS
OK if it's just a click you want to check the battery for a good charge, then check the battery cables themselves. GM side terminals are very bad for corroding inside the rubber around the terminal ends. Because of the way they mount any acid that manages to leak past the battery seals wicks into the actual cable. I've had cables that look brand new that were actually eaten apart inside. Next check that the other end of the cables are clean and tight. Check the start relay and the socket, a weak terminal in the socket could cause low current flow so the starter doesn't engage.
Was this
answer
helpful?
Yes
No
Sunday, June 25th, 2017 AT 6:52 PM
Tiny
BABYJAY531
  • MEMBER
  • 89 POSTS
Ok everything is done except the dome light the other interior lights come on I got both door jambs disconnected will that have the dome light not to work
Was this
answer
helpful?
Yes
No
Wednesday, June 28th, 2017 AT 3:52 PM
Tiny
STEVE W.
  • MECHANIC
  • 15,691 POSTS
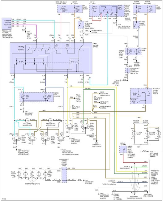
Yep. The courtesy light routes the ground through the door switches.
Was this
answer
helpful?
Yes
No
Wednesday, June 28th, 2017 AT 6:05 PM
Tiny
BABYJAY531
  • MEMBER
  • 89 POSTS
Also will them doors switches make my cargo light not work and same with the third brake light
Was this
answer
helpful?
Yes
No
Wednesday, June 28th, 2017 AT 7:20 PM
Tiny
STEVE W.
  • MECHANIC
  • 15,691 POSTS
Sounds like the cargo/CHMSL has a different problem. The cargo light may turn on with the dome light if the switch is turned on. But the CHMSL won't it gets a feed from the brake lights.
Was this
answer
helpful?
Yes
No
Wednesday, June 28th, 2017 AT 11:18 PM
Tiny
BABYJAY531
  • MEMBER
  • 89 POSTS
Ok because I got brake lights at the bottom but not the third
Was this
answer
helpful?
Yes
No
Thursday, June 29th, 2017 AT 6:29 AM
Tiny
STEVE W.
  • MECHANIC
  • 15,691 POSTS
Factory just taps the same light feed for the CHMSL on that year.
Was this
answer
helpful?
Yes
No
Thursday, June 29th, 2017 AT 10:44 AM
Tiny
BABYJAY531
  • MEMBER
  • 89 POSTS
What do you mean taps
Was this
answer
helpful?
Yes
No
Thursday, June 29th, 2017 AT 5:46 PM
Tiny
STEVE W.
  • MECHANIC
  • 15,691 POSTS
It is spliced into the same wire that feeds the brake lights. The wire comes from the brake switch up to the splice. At the splice it goes to the multi-function switch, the BCM, the ECM and the CHMSL light.
Was this
answer
helpful?
Yes
No
Thursday, June 29th, 2017 AT 7:29 PM
Tiny
BABYJAY531
  • MEMBER
  • 89 POSTS
Oh I understand now thank u I will check it out tomorrow morning I will let u no
Was this
answer
helpful?
Yes
No
Thursday, June 29th, 2017 AT 7:38 PM
Tiny
BABYJAY531
  • MEMBER
  • 89 POSTS
Ok I got another question everyone I push the brake pedal the brake fuse keeps blowing?
Was this
answer
helpful?
Yes
No
Friday, June 30th, 2017 AT 1:26 PM
Tiny
STEVE W.
  • MECHANIC
  • 15,691 POSTS
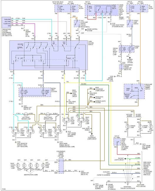
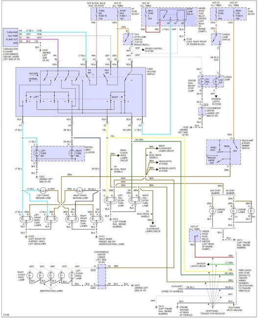
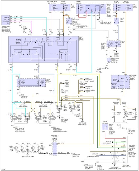
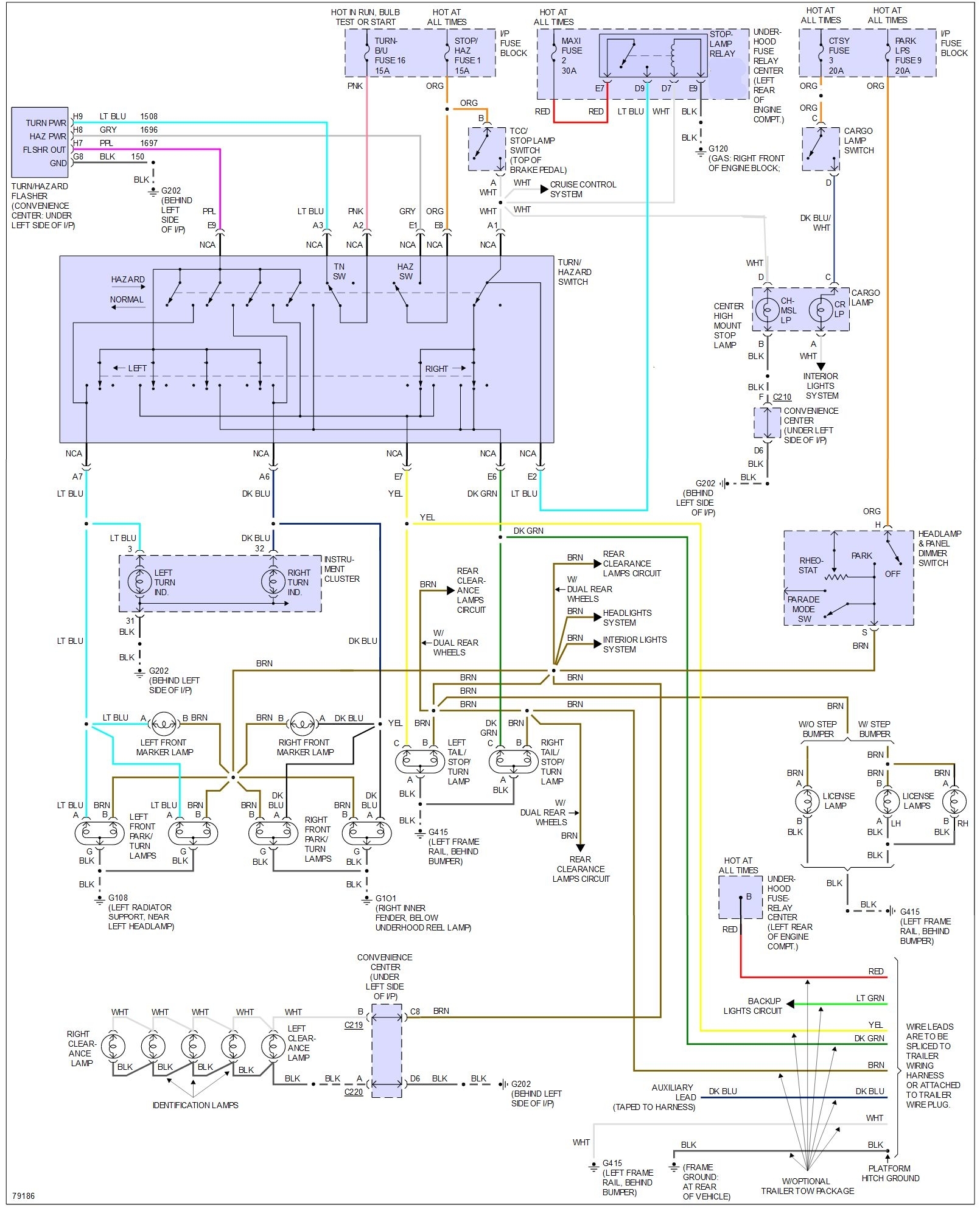
Short in the wiring, maybe why the CHMSL doesn't work as well. This is the wiring for the exterior lights. Might help.
Was this
answer
helpful?
Yes
No
Friday, June 30th, 2017 AT 2:53 PM

Please login or register to post a reply.