It's got three red wires not attached and it won't start?

Tiny
DENISELYN89
  • MEMBER
  • 2000 PONTIAC GRAND AM
  • 2WD
  • AUTOMATIC
  • 197,000 MILES
I had someone ask me to fix their car. It's got three red wires not attached, and it won't start. There was a new ignition put in. I just need some guidance on what to do.
Thursday, February 6th, 2020 AT 7:26 AM

1 Reply

Tiny
JACOBANDNICKOLAS
  • MECHANIC
  • 110,192 POSTS
Hi,

The ignition switch should have a plug. Where are the three red wires located? Have you checked to see if they have power at all times?

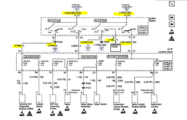
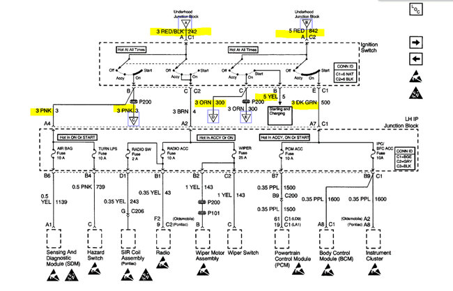
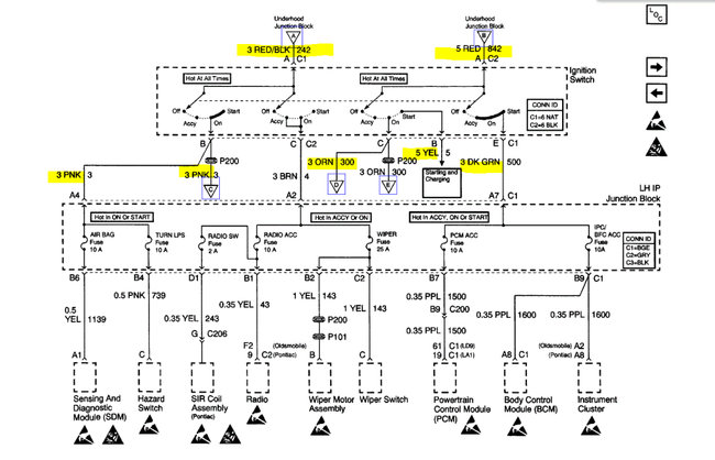
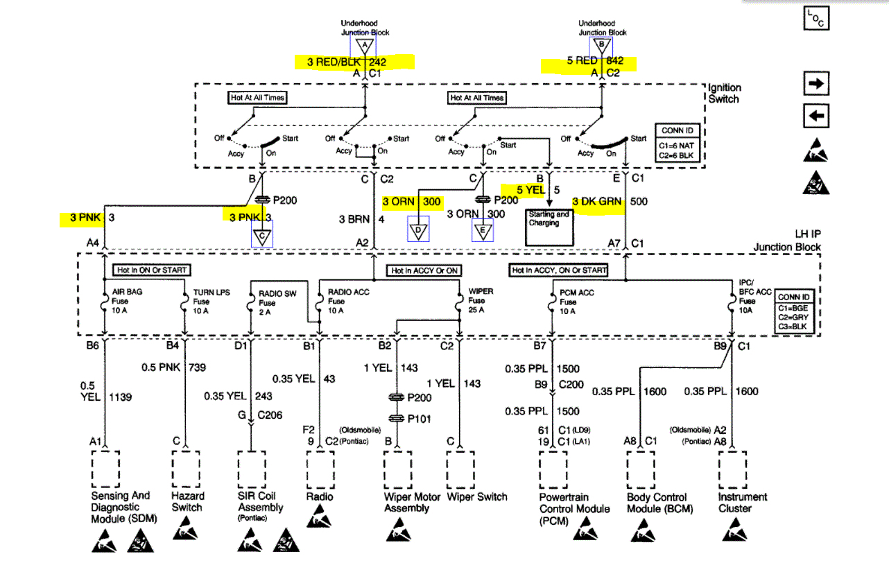
If you look below, I attached a pic of the wiring schematic at the ignition switch. There is one red wire in, one red/black wire in, and then other color wires out. Let me know if that helps. Also, take a pic of the wires and upload them for me to see.

Here is a link you may find helpful when checking wiring and connectors:

https://www.2carpros.com/articles/how-to-check-wiring

Let me know what you need or what I can do to help.

Take care,

Joe

See pic below.
Was this
answer
helpful?
Yes
No
Friday, August 13th, 2021 AT 7:27 PM

Please login or register to post a reply.