Wednesday, November 25th, 2020 AT 7:27 PM
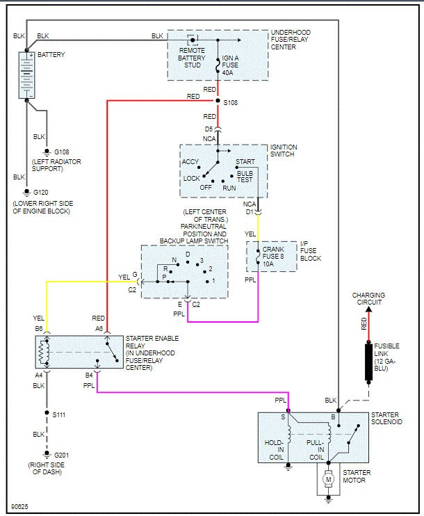
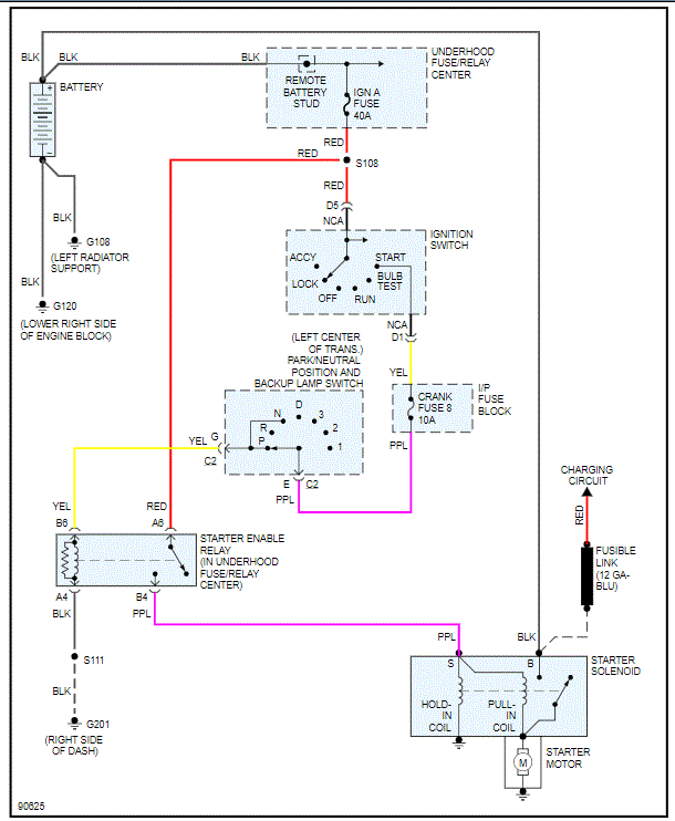
Replaced lower intake manifold, had to cut wires to get to the lower manifold and now it won't fire. Replaced starter battery and half of my gauges don't work.


