Turn signals and hazards stopped working

Tiny
DHOBBS138
  • MEMBER
  • 2009 MAZDA 6
  • 0.6L
  • 4 CYL
  • 2WD
  • AUTOMATIC
  • 143,000 MILES
Turn signals and hazards went out and I’m trying to fix them. So, I brought a multimeter to try to test it and I’m unsure on how to use it.
Tuesday, September 28th, 2021 AT 11:02 AM

7 Replies

Tiny
JACOBANDNICKOLAS
  • MECHANIC
  • 110,194 POSTS
Hi,

As far as the multimeter, here is a link that will explain how one is used. Take a look through it and let me know if it helps.

https://www.2carpros.com/articles/how-to-use-a-voltmeter

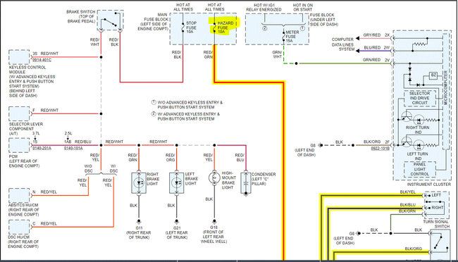
Now, if they all stopped at the same time, the first thing to check is the fuse. If you look at pic 1 below, I provided the legend of the under-hood fuse box. Check fuse 2. Highlighted it in the pic.

In addition to checking the fuse, confirm there is power to and from it. Here is a link that you may find helpful:

https://www.2carpros.com/articles/how-to-check-a-car-fuse

You can use a test light or the multimeter you now have.

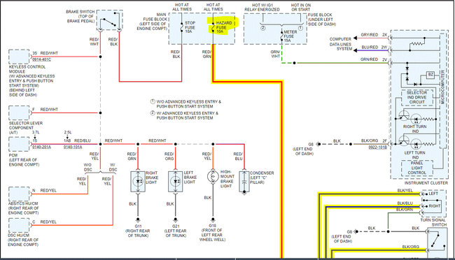
The remaining pics are of the exterior lighting system. Highlighted the fuse. Power from the fuse goes to the body control module and then to the signal/hazard switch. If the fuse is good, then we will need to confirm if there is power to the switch. However, let's focus on the fuse first. I did highlight the wires involved.

Let me know what you find or if you have questions.

Take care,

Joe

See pics below. Note: The schematic was one page long. I had to cut it in half to make it readable for you. However, I did overlap them so you can follow from one to the next.
Was this
answer
helpful?
Yes
No
Tuesday, September 28th, 2021 AT 8:14 PM
Tiny
DHOBBS138
  • MEMBER
  • 4 POSTS
Hey, so I used the multimeter on my battery and it’s at about 7.9 volts. And I check all the fuses and they also look good.
Was this
answer
helpful?
Yes
No
Thursday, September 30th, 2021 AT 12:01 PM
Tiny
JACOBANDNICKOLAS
  • MECHANIC
  • 110,194 POSTS
Hi,

The battery needs to be recharged. It should be at 12v. If it is 7.9v, it can cause all kinds of different electrical issues.

Here is a link that explains how to do it:

https://www.2carpros.com/articles/how-to-charge-your-car-battery

If you don't have a charger, remove the battery and have it charged, and load tested at a parts store. Most will do it for free.

https://www.2carpros.com/articles/how-to-replace-a-car-battery

Also, let me know if there was power at the fuses.

Take care,

Joe
Was this
answer
helpful?
Yes
No
Thursday, September 30th, 2021 AT 6:29 PM
Tiny
DHOBBS138
  • MEMBER
  • 4 POSTS
All right thanks I’m going to get the battery charged, and how do I check if the fuses have power? Can I use the multimeter, or do I have to get a test light?
Was this
answer
helpful?
Yes
No
Thursday, September 30th, 2021 AT 7:37 PM
Tiny
JACOBANDNICKOLAS
  • MECHANIC
  • 110,194 POSTS
Hi,

You can use either the multimeter or a test light. We just need to confirm there is power available for the fuse to work.

Take a look through this link:

https://www.2carpros.com/articles/how-to-check-a-car-fuse

Let me know what you find.

Joe
Was this
answer
helpful?
Yes
No
Thursday, September 30th, 2021 AT 7:39 PM
Tiny
DHOBBS138
  • MEMBER
  • 4 POSTS
Hey. So, I used the multimeter on the fuses, and they do have power so it must be the battery that needs to be charged.
Was this
answer
helpful?
Yes
No
Friday, October 1st, 2021 AT 8:42 AM
Tiny
JACOBANDNICKOLAS
  • MECHANIC
  • 110,194 POSTS
Hi,

Were they showing battery voltage (7.9v)? If so, the battery is where I certainly would start. If you have a charger, you can do it yourself. If you don't, a parts store will likely do it for you. Once it's charged, also have them load test the battery to make sure it's good.

Let me know what you find or if there is anything I can do to help.

Take care,

Joe
Was this
answer
helpful?
Yes
No
Friday, October 1st, 2021 AT 7:10 PM

Please login or register to post a reply.