Trying to figure out what a plug is in fuse box?

Tiny
KEVIN76
  • MEMBER
  • 2000 HONDA ODYSSEY
  • 3.5L
  • 6 CYL
  • 2WD
  • AUTOMATIC
  • 2,150,000 MILES
Intermittent crank no start when I play with the little plug in in the under-hood fuse box it seems to start image attached.
Wednesday, January 25th, 2023 AT 10:17 AM

7 Replies

Tiny
STEVE W.
  • MECHANIC
  • 15,616 POSTS
The image didn't make it through. Perhaps you can find it listed here and report back?
Was this
answer
helpful?
Yes
No
Wednesday, January 25th, 2023 AT 12:12 PM
Tiny
KEVIN76
  • MEMBER
  • 4 POSTS
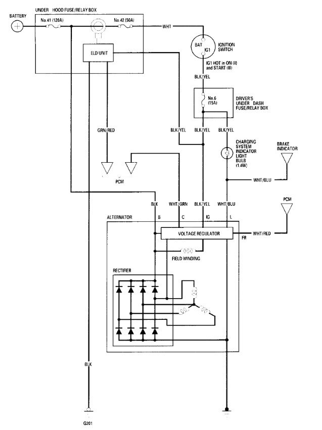
It's the electrical plug in between 41 and 42 in the diagram.
Was this
answer
helpful?
Yes
No
Wednesday, January 25th, 2023 AT 12:22 PM
Tiny
STEVE W.
  • MECHANIC
  • 15,616 POSTS
Okay, that is the Electrical Load Detector. It is a feedback circuit that tells the alternator how much and when to charge the battery. Inside the box it is a loop that goes around the primary electrical feed buss connection for the van. What is it that you are doing to it? Unplugging it or just pushing it around a bit? Either way it sounds like the main conductor in the box is loose and your moving of the ELD is making it connect. Because of the design that part isn't an individually replaceable component, you replace the entire fuse and relay box. So, you make sure you have any theft codes for the radio and nav system, then disconnect the battery, then unbolt the box and remove the electrical connectors. Reverse the process with the replacement and then perform the idle relearn and if needed enter the codes back into the systems to unlock them.
Was this
answer
helpful?
Yes
No
+1
Wednesday, January 25th, 2023 AT 5:28 PM
Tiny
KEVIN76
  • MEMBER
  • 4 POSTS
The wires going to it are stiff and the plug seemed loose, but could that cause the crank but no start, it happens after I've been driving, and I shut it off to go in the store really quick and go to restart it. But if I turn the key on and wait for the beeping to stop a couple cycles of that it starts if not a little starting fluid works but the time, I messed with the eld connection it shut off on its own. When I pulled up in the school line and I couldn't get it to start by cycling the key or starting fluid it would fire on the fluid but shut off after it but off the fluid, so I just looked around and seen the eld plug didn't look too good unplugged it felt the wires and plugged it back in.

And I don't have the navigation system and I have an aftermarket radio. The factory radio quit working a couple years ago.
Was this
answer
helpful?
Yes
No
Wednesday, January 25th, 2023 AT 7:50 PM
Tiny
STEVE W.
  • MECHANIC
  • 15,616 POSTS
Okay, it sounds like there is a bad connection inside the relay box. Moving the connector is shifting something in the box. If you unplug the ELD it should only shut off the alternator, it shouldn't cause a no start. Your description of the way it starts sounds more like a fuel pump power issue. The way they normally work is that you turn the key, the pump turns on for a couple seconds. Then it shuts off. While the engine cranks it turns the oil pump, when the engine fires and the PCM now sees an rpm increase and oil pressure it turns the pump relay back on and the engine runs. A loose connection or corroded fuse that moves when wiggled would act the same way. It might be worth the time to disconnect the battery negative and then pull and inspect the fuses and relays in that box. Including the large bolted fuses 41 and 42.
Was this
answer
helpful?
Yes
No
Wednesday, January 25th, 2023 AT 11:45 PM
Tiny
KEVIN76
  • MEMBER
  • 4 POSTS
Okay, thank you. I will try that today.
Was this
answer
helpful?
Yes
No
Thursday, January 26th, 2023 AT 12:44 AM
Tiny
STEVE W.
  • MECHANIC
  • 15,616 POSTS
Okay, let us know what you find. Hope it's just a corroded fuse.
Was this
answer
helpful?
Yes
No
Saturday, January 28th, 2023 AT 5:05 AM

Please login or register to post a reply.