Passenger front window not working properly

Tiny
TECH DESIGNS
  • MEMBER
  • 2002 CHEVROLET SILVERADO
  • 6.0L
  • V8
  • 4WD
  • AUTOMATIC
  • 160,000 MILES
The window will only go down about one inch and it will go back up. The window is power.
Tuesday, August 22nd, 2017 AT 1:29 PM

3 Replies

Tiny
CARADIODOC
  • MECHANIC
  • 34,454 POSTS
Do you mean it goes back up on its own or when you press the "up" switch? If it reverses on its own, it has the "automatic-down" option and the computer thinks it is hitting an obstruction. There are two common causes of that. One is the regulator consists of a cable and plastic pulleys, and the cable is fraying apart and binding. The other is the rubber channels the glass slides in are gummed up with dirt or bug juice.

For gummed-up channels, spray them real well with silicone spray lube. That goes on like water, evaporates, and leaves a film of "slippery" behind.

If you mean the window goes back up that one inch when you press the "up" switch, the fraying cable is the best suspect.
Was this
answer
helpful?
Yes
No
Tuesday, August 22nd, 2017 AT 4:13 PM
Tiny
TECH DESIGNS
  • MEMBER
  • 2 POSTS
The window goes "up" when you push the up switch.
Was this
answer
helpful?
Yes
No
+1
Tuesday, August 22nd, 2017 AT 9:10 PM
Tiny
KEN L
  • MASTER CERTIFIED MECHANIC
  • 55,112 POSTS
There is not too much in the way of controller for this window, is there an aftermarket alarm on it?

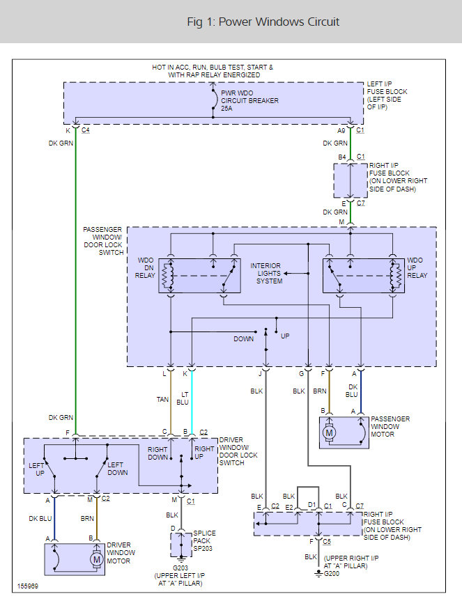
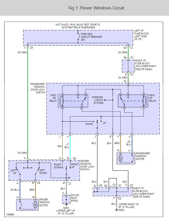
Here is the wiring diagram for the windows, I would think it would be the main switch is having a problem or the window motor is pulling too much amperage causing the strange behavior.

Please let us know what happens.

Cheers, Ken
Was this
answer
helpful?
Yes
No
Thursday, August 24th, 2017 AT 10:50 AM

Please login or register to post a reply.