ECM problem

Tiny
MHPAUTOS
  • MECHANIC
  • 31,937 POSTS
Have you tested the scanner cable as yet, and is this second wire brown or brown/white as the diagram shows no brown only.

Mark
Was this
answer
helpful?
Yes
No
Tuesday, June 22nd, 2010 AT 5:10 PM
Tiny
SZALKUSKT
  • MEMBER
  • 274 POSTS
I tested the scanner cable and the only continuity was between those same two terminals. The two wire colors are : white/black and also brown with silver or white tracer dots. I am thinking this is the wire shown as brown/white because it is the only "brown" wire on the connection.
Was this
answer
helpful?
Yes
No
Tuesday, June 22nd, 2010 AT 6:43 PM
Tiny
MHPAUTOS
  • MECHANIC
  • 31,937 POSTS
Am trying to find out what the pins on the data link that you bridged go to, this is driving me insane trying to get this sorted. Lol

mark (mhpautos)
Was this
answer
helpful?
Yes
No
Tuesday, June 22nd, 2010 AT 7:08 PM
Tiny
SZALKUSKT
  • MEMBER
  • 274 POSTS
What is cg and sg?
Was this
answer
helpful?
Yes
No
Wednesday, June 23rd, 2010 AT 3:58 AM
Tiny
MHPAUTOS
  • MECHANIC
  • 31,937 POSTS
I have no idea, and there is no indication in Mitchell 1 either, this is what I am trying to find out.

Mark
Was this
answer
helpful?
Yes
No
Wednesday, June 23rd, 2010 AT 4:26 AM
Tiny
SZALKUSKT
  • MEMBER
  • 274 POSTS
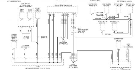
Well, I know the wire is getting hot. There has to be on the schematic what we are jumping out. It looks like the electronic wiring diagram only shows the two wires going to the firewall and the other to the dash, and that is all that the diagram is showing. It does not show where the two wires continue onward to.
Was this
answer
helpful?
Yes
No
Wednesday, June 23rd, 2010 AT 11:35 AM
Tiny
SZALKUSKT
  • MEMBER
  • 274 POSTS
We have to figure out what these two wires are jumpering out. White/black & Brown/white
Was this
answer
helpful?
Yes
No
Friday, June 25th, 2010 AT 12:32 PM
Tiny
2CARPRO JACK
  • MECHANIC
  • 11,533 POSTS
Is this a Sienna CE, LE, XLE?
Was this
answer
helpful?
Yes
No
Friday, June 25th, 2010 AT 2:23 PM
Tiny
SZALKUSKT
  • MEMBER
  • 274 POSTS
It is a CE model 6 cyl auto, jumper those two wires and the van will start and run.
Was this
answer
helpful?
Yes
No
Friday, June 25th, 2010 AT 2:43 PM
Tiny
MHPAUTOS
  • MECHANIC
  • 31,937 POSTS
I went to a Toyota Dealer here and they have no information on Sienna as it is not marketed here so they don't carry manuals, maybe Jack can find out a bit more,

Mark (mhpautos) in Australia.
Was this
answer
helpful?
Yes
No
Friday, June 25th, 2010 AT 8:10 PM
Tiny
SZALKUSKT
  • MEMBER
  • 274 POSTS
Somebody on toyota nation. Com suggested that I read out resistance on the brown wire to ground and the white wire to ground.
Was this
answer
helpful?
Yes
No
Friday, June 25th, 2010 AT 11:16 PM
Tiny
2CARPRO JACK
  • MECHANIC
  • 11,533 POSTS
Definitly Ohm them out to ground.I cant seem to find the Brown/white wire in theschematic I have (Mitchell) but the White/black goes to a ground behind the right side of the dash and it shares that ground loop with the "Transponder Key Amplifier" So if this gound circuit is bad, it may not be seeing the key in the ignition which would expalin why it wont run


https://www.2carpros.com/forum/automotive_pictures/1639_yota1_2.jpg

Was this
answer
helpful?
Yes
No
Saturday, June 26th, 2010 AT 9:22 AM
Tiny
SZALKUSKT
  • MEMBER
  • 274 POSTS
I read out the brown/white tracer wire to ground and I get continuity to ground with 8.1 ohms on a (200K) setting on the ohmeter. When I read out the white/black tracer wire to ground, I get.5 ohms on a (200) scale. White/black wire continuity but no resistance?
Was this
answer
helpful?
Yes
No
Saturday, June 26th, 2010 AT 1:32 PM
Tiny
2CARPRO JACK
  • MECHANIC
  • 11,533 POSTS
Both wires should be good grounds, like the white/black.I found the other in the ground dist wiring diagram.looks like you may have a bad ground that is being substituted by the jumper when it is plugged in


https://www.2carpros.com/forum/automotive_pictures/1639_yota3_1.jpg

Was this
answer
helpful?
Yes
No
Sunday, June 27th, 2010 AT 9:39 AM
Tiny
MHPAUTOS
  • MECHANIC
  • 31,937 POSTS
A number of techs have suggested that the key reader (key amplifier) may well be the problem, do you have alternative keys to try out?

Mark (mhpautos)
Was this
answer
helpful?
Yes
No
Sunday, June 27th, 2010 AT 10:17 AM
Tiny
SZALKUSKT
  • MEMBER
  • 274 POSTS
Well, this particular van does not have a transponder chip in it. When I got keys cut I never had to program a key. It is a 2001 sienna ce. Are you suggesting there is a problem with my key not having the proper transponder chip that is correctly working in it? I just went to a hardware store to cut a new key before. I DO HAVE another key that I can try and let you know. But, I am almost certain the key has no high tech functions. Where is the key amplifier by the way?
Was this
answer
helpful?
Yes
No
Sunday, June 27th, 2010 AT 1:02 PM
Tiny
SZALKUSKT
  • MEMBER
  • 274 POSTS
I tried another key and it did not work.
Was this
answer
helpful?
Yes
No
Sunday, June 27th, 2010 AT 1:13 PM
Tiny
2CARPRO JACK
  • MECHANIC
  • 11,533 POSTS
Did you check the ECM grounds on the diagram I posted?If it runs with that grounded and the ground circuit has that much resistance for the ECM it cant ground on its own. The white/black has good continuity to ground, I dont think its the problem, the other should have the same but doesnt. The key may not need a chip, just sees a key going in so it knows it isnt being hot-wired
Was this
answer
helpful?
Yes
No
Monday, June 28th, 2010 AT 7:48 AM
Tiny
SZALKUSKT
  • MEMBER
  • 274 POSTS
It is hard to read the schematic, I will try more. Is it possible to send a better one or hand draw something?I cannot see what you are talking about, but we are getting very closer now! So, the one wire has higher resistance than the other, does to ground? Is that the bad circuit because it has so much resistance 8.1 vice.5? When you read the diagram what do you think I should do next? So maybe the key in the ign. Reader is on my van for sure? Is every 2001 sienna built with a key amplifier that reads the key in the ign?
Was this
answer
helpful?
Yes
No
Monday, June 28th, 2010 AT 11:50 AM
Tiny
2CARPRO JACK
  • MECHANIC
  • 11,533 POSTS
There is a main ground on the right side of the firewall that the ECM uses as well as the data connector.Im sure they all have a key reader, it has been used for a long time, since the chipped keys turned out to be kind of unreliable


https://www.2carpros.com/forum/automotive_pictures/1639_yota4_1.jpg

Was this
answer
helpful?
Yes
No
Monday, June 28th, 2010 AT 7:24 PM

Please login or register to post a reply.