No running lights or dashboard lights

Tiny
KELLYMICHELLE
  • MEMBER
  • TOYOTA CAMRY
91 camry 197,000 miles I have no running lights or dashbord lights I change the fuses and they blowwhat could be the problem. Thank you in advance.
Tuesday, November 6th, 2007 AT 7:28 PM

1 Reply

Tiny
KASEKENNY
  • MECHANIC
  • 18,907 POSTS
It is unlikely that these issues are related unless the light switch is the issue.

However, the way to figure this out is to pick one of the systems and test it and find out where the issue is and if it fixes both issues then that is a bonus.

If it does not then we move onto the next issue.

So I would suggest starting with the cluster lights as that is pretty commonly a fuse issue.

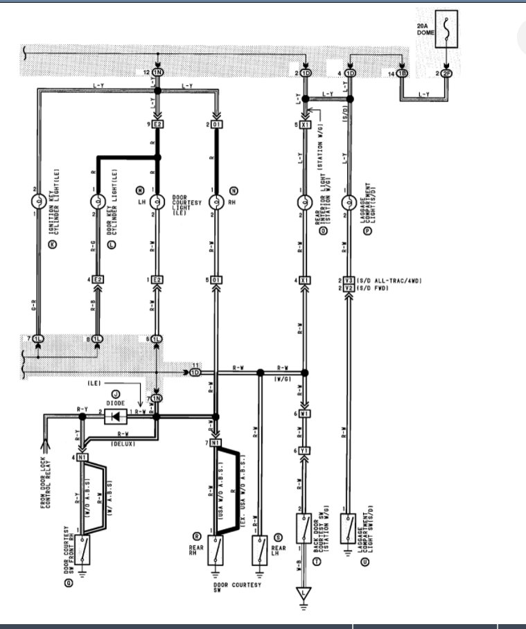
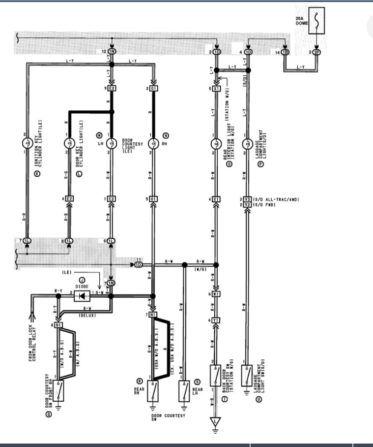
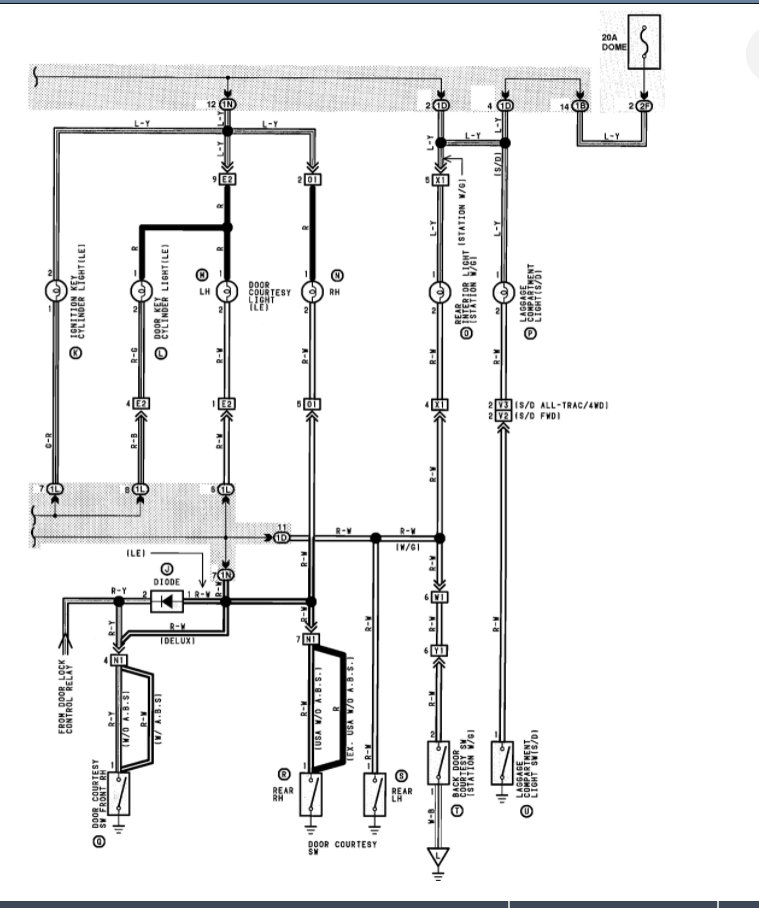
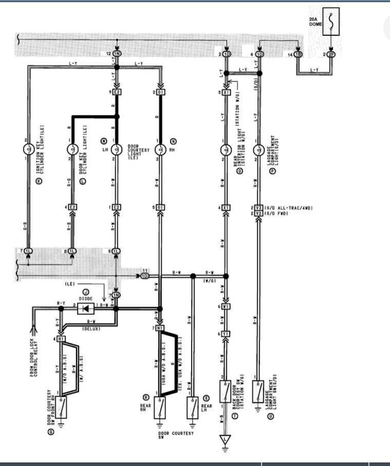
I am attaching the info on this fuse but here is a guide that will help with this testing and replacing fuses if that is the issue. If not, then we need to go to the cluster and start testing for power on each of the circuits with the lights turned on.

https://www.2carpros.com/articles/how-to-check-a-car-fuse

Here is a guide that will help with testing the wiring as started above:

https://www.2carpros.com/articles/how-to-check-wiring

Please see the wiring diagrams below and let us know what you find or questions that you have.

Thanks
Was this
answer
helpful?
Yes
No
Thursday, August 19th, 2021 AT 7:23 PM

Please login or register to post a reply.