Straight wire heater blower?

Tiny
HARLEYBOB1960
  • MEMBER
  • 1997 OLDSMOBILE BRAVADA
  • 4.3L
  • 6 CYL
  • AUTOMATIC
  • 150,000 MILES
Think heater works but no fan? Can I just run wire with switch to it?
Saturday, February 4th, 2023 AT 2:48 PM

1 Reply

Tiny
STEVE W.
  • MECHANIC
  • 15,679 POSTS
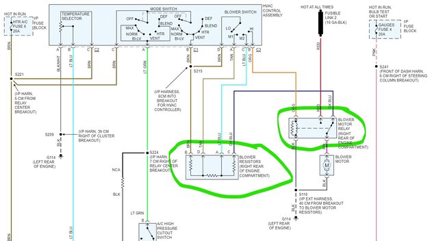
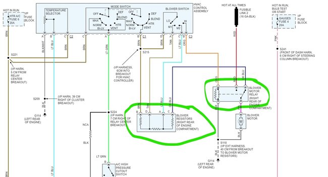
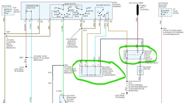
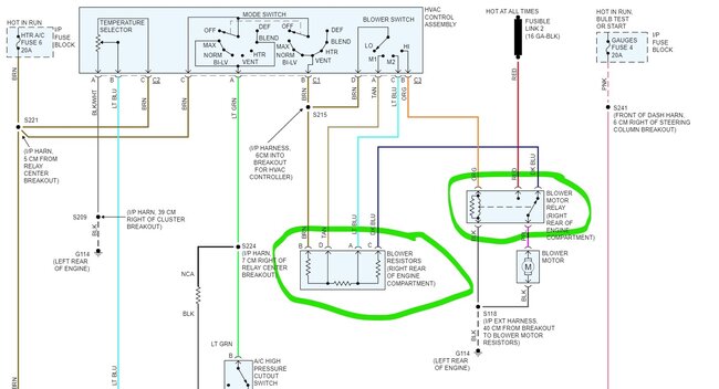
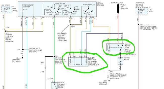
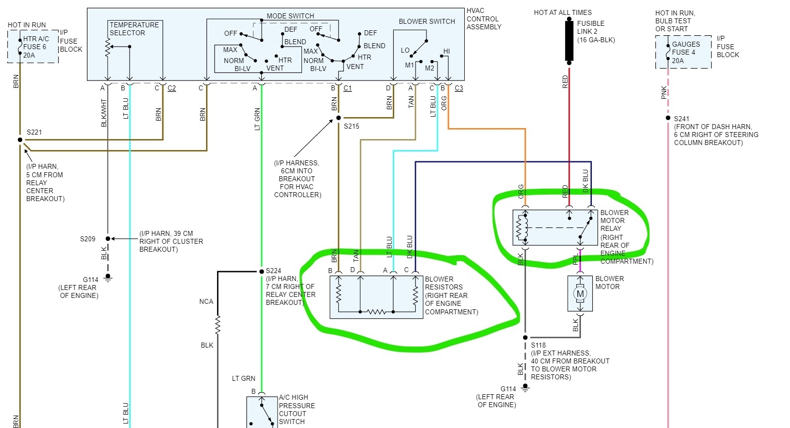
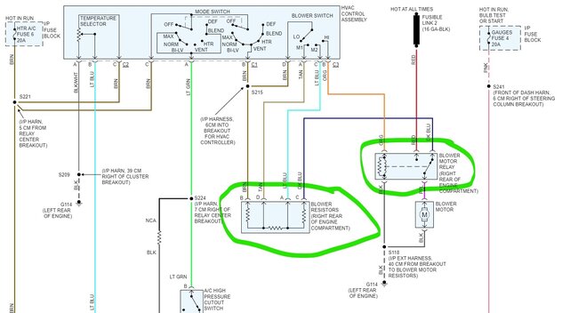
If you have no blower activity on any speed including high, I would suspect the blower motor itself or the common issue which is a bad ground to the blower. I would start at the blower motor connector. Unplug it and connect a test light to ground and to pin A purple wire on the connector. Now select the different speeds. Does the light come on and change brightness? If yes, then check the black wire in the connector for a ground. GMs of that vintage had an issue with the ground connection at the back of the engine corroding off.
The reason I would test first is that the blower is driven through two different power sources. The resister sends the lower voltages for the lower speeds and then on high the voltage comes straight from a fuse link through the relay and to the blower. The other item could be the blower relay itself has failed, but usually that just means you only have the lower speeds and no high. Testing should show where the problem is.
Was this
answer
helpful?
Yes
No
Saturday, February 4th, 2023 AT 3:44 PM

Please login or register to post a reply.