Starter motor stuck on

Tiny
FIREMAN 20-17
  • MEMBER
  • 2010 TOYOTA PICKUP
  • 2.2L
  • 4 CYL
  • 2WD
  • MANUAL
  • 225,000 MILES
When you start the vehicle the starter motor will not stop turning and keeps turning even after the engine stops running. I repeatedly turned the key from off to on and the starter motor finally disengaged. I restarted it again and the problem did not reoccur. Should I replace the ignition lock cylinder or the ignition switch?
Friday, December 1st, 2017 AT 6:04 PM

8 Replies

Tiny
KHLOW2008
  • MECHANIC
  • 41,814 POSTS
If the key can be turned easily it is not the fault of the key cylinder. The ignition switch is the more likely cause. However, a stuck starter relay can cause the problem as well and should be checked too.
Was this
answer
helpful?
Yes
No
+1
Friday, December 1st, 2017 AT 6:18 PM
Tiny
STEVE W.
  • MECHANIC
  • 15,676 POSTS
I would start at the starter itself and test back to the ignition switch. The more likely suspects would be a sticking starter solenoid or a failing starter relay.

Which truck do you have and which engine? I do not see a 2.2 engine listed so looking up a wiring diagram to give you locations and test points is not possible.
Was this
answer
helpful?
Yes
No
+3
Friday, December 1st, 2017 AT 6:21 PM
Tiny
FIREMAN 20-17
  • MEMBER
  • 3 POSTS
Sorry. Should be 2.4 liter.
Was this
answer
helpful?
Yes
No
Friday, December 1st, 2017 AT 7:04 PM
Tiny
PATENTED_REPAIR_PRO
  • MECHANIC
  • 1,853 POSTS
Yet another possibility is that the starter needs to be shimmed if the starter gear teeth are actually getting stuck to the teeth on the flywheel/flex-plate because the gear mesh space is too tight.
Was this
answer
helpful?
Yes
No
+1
Saturday, December 2nd, 2017 AT 5:35 AM
Tiny
STEVE W.
  • MECHANIC
  • 15,676 POSTS
Which country are you located in? I cannot find a 2.2 or 2.4 used in a 2010 Toyota truck in our service literature.
2.7 petrol is the smallest listed for the US.

How many times has this occurred? Can you get it to duplicate the problem regularly or is it a one time item? My gut says it is a bad starter relay but until I know exactly what the vehicle is that could be difficult.
Is it a Tacoma, Hilux or? Sorry to be a pest.
Was this
answer
helpful?
Yes
No
+1
Saturday, December 2nd, 2017 AT 6:18 PM
Tiny
FIREMAN 20-17
  • MEMBER
  • 3 POSTS
To Steve W

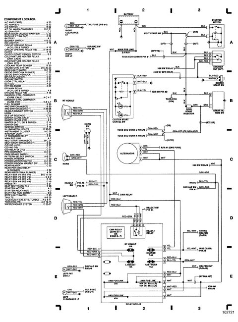
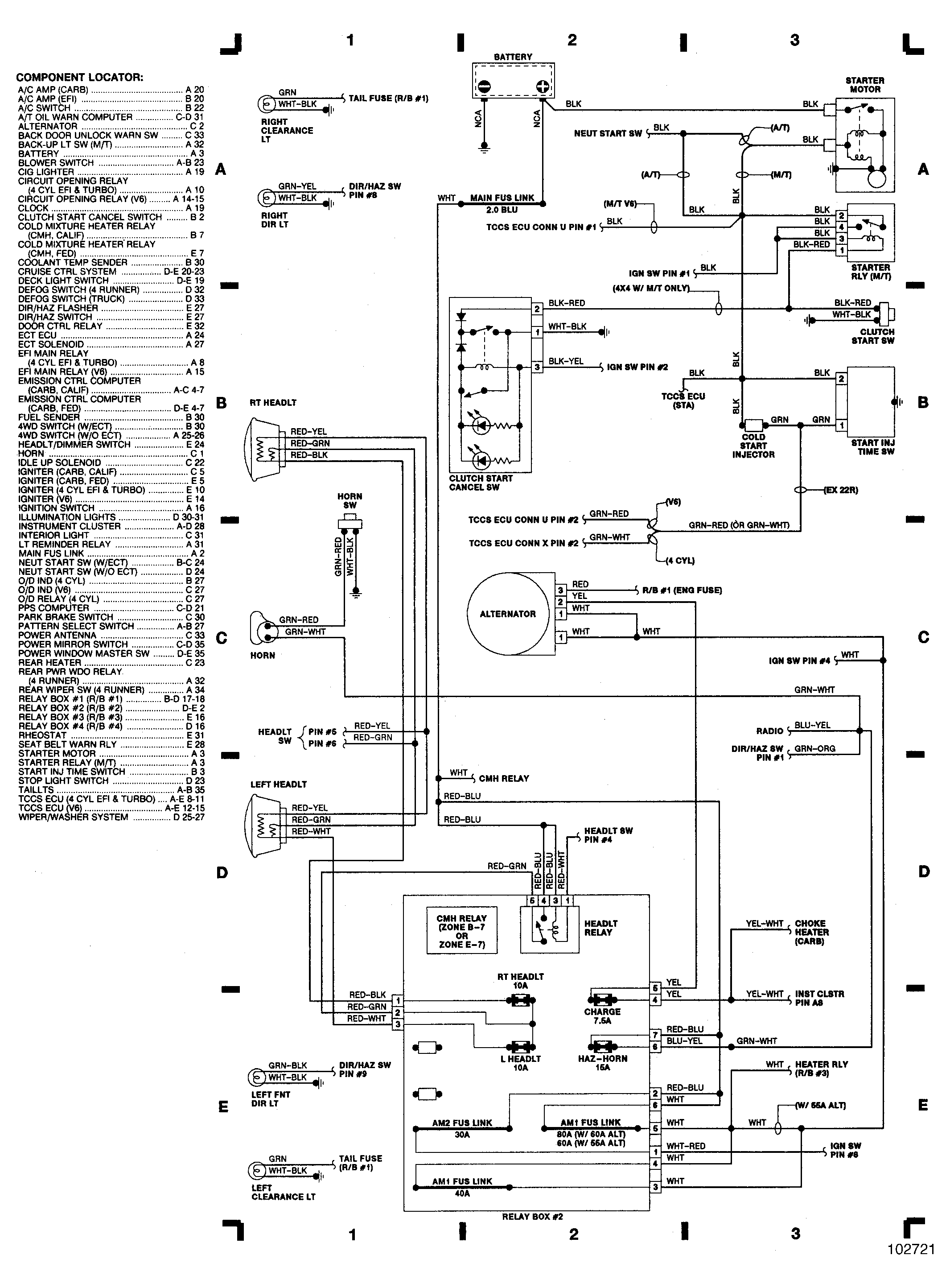
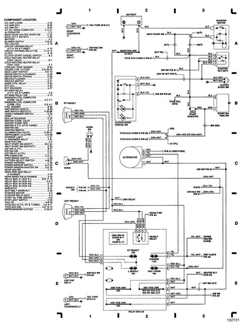
Thanks for the reply. I am in Canada. The truck is a 1988 Toyota pickup 2 wheel drive with a 4 speed manual transmission. The engine is a 22R, carbureted, which I'm sure is a 2.4 Litre. The problem has only occurred once. I have never had a problem like this ever. It was really bizarre because even with the key off and the engine did stop running but the starter motor continued to turn until by repeatedly turning the key from off to on it stopped. It starts and runs fine since. The only other issue I had this year was on 2 separate occasions, many months apart, I went to start the engine and both times I had no crank, like a dead battery, which was not the case as the accessories worked fine except the heater blower fan which seemed to drag like the battery was discharged some. I kept repeatedly turning the key after checking battery connections, both terminals clean and tight, and eventually it started and has run fine and still does. I think I am in agreement with you that it sounds like the starter relay. Thanks for your help and advice. I really appreciate it.
Was this
answer
helpful?
Yes
No
Tuesday, December 5th, 2017 AT 5:21 PM
Tiny
PATENTED_REPAIR_PRO
  • MECHANIC
  • 1,853 POSTS
The next time the starter gets stuck, quickly remove that starter relay and if the starter does not immediately stop turning, then it's not the relay and back to what I thought, the gear is getting stuck.
Was this
answer
helpful?
Yes
No
Tuesday, December 5th, 2017 AT 6:35 PM
Tiny
STEVE W.
  • MECHANIC
  • 15,676 POSTS
FIREMAN 20-17 thank you for the additional information. The 2010 date in the original post threw me off.

With it still spinning after the engine stopped it almost has to be an electrical issue.
When it happened was the starter still trying to turn the engine over or was it just spinning? If it was just spinning the issue won't be the relay, it would be an issue in the starter itself. If it was trying to turn the engine over then it is likely the relay.

The reason for the difference is the way that starter has the solenoid in it. The starter relay sends voltage to the solenoid control terminal which engages the solenoid sending power to the motor and kicks out the bendix at the same time and the engine turns over. The only issue then is if the neutral safety

If the issue is in the solenoid itself the starter motor can spin but the solenoid won't "fire" and the pinion won't engage, you would hear the starter spinning but it won't be turning the motor.
Was this
answer
helpful?
Yes
No
+1
Tuesday, December 5th, 2017 AT 8:09 PM

Please login or register to post a reply.