Can I access the starter from the wheel well?

Tiny
BADAMS1975
  • MEMBER
  • 2003 NISSAN FRONTIER
  • 6 CYL
  • 4WD
  • AUTOMATIC
  • 208,000 MILES
Starter covered in oil from bad mechanic. I've been climbing under truck to knock with hammer, and ruining clothes. I'm a woman.
Wanted to know if I can access from tire location? Also, it is hard to tell where the starter is because of the oil.
Monday, June 20th, 2022 AT 7:41 AM

1 Reply

Tiny
AL514
  • MECHANIC
  • 5,590 POSTS
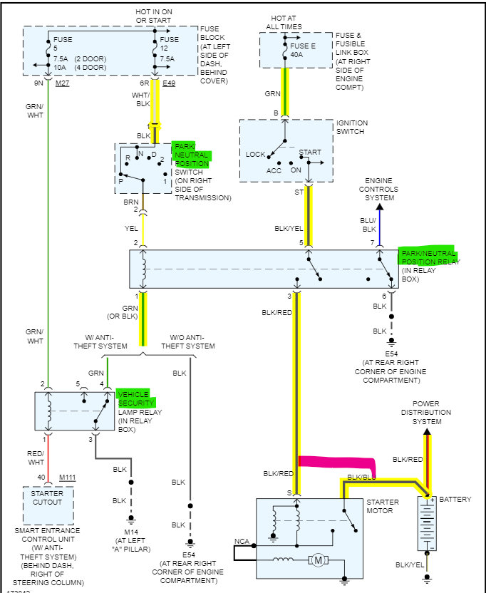
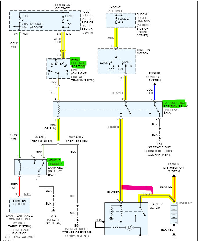
Hello, here is a picture of the Starter Motor, in green are the two pins you're jumping out to get it started. I'm attaching a wiring diagram to show some potential fault areas. The pink line is again the two wires you're jumping out to get it to start.

If it's not starting with the Key, it could be the Transmission range switch (does it start in Neutral)?

It could be the Relay that is activated by the Transmission Range switch, it might be something to do with the Security system but I don't think it would start at all if the Immobilizer were active.

You don't have any Security lights blinking on the dash? And I don't know if you can access the Starter from the wheel well, there isn't a very good diagram of the whole setup.

A couple of fuses to check would be Fuse 12 7.5 amp, and Fuse 5 in the Fuse panel under the driver side dash, so down by where your knees would be, there is a plastic cover.

https://www.2carpros.com/articles/how-to-check-a-car-fuse

https://www.2carpros.com/articles/how-a-starter-and-solenoid-works
Was this
answer
helpful?
Yes
No
Monday, June 20th, 2022 AT 8:17 AM

Please login or register to post a reply.