The engine will not crank over?

Tiny
BRYCE_56
  • MEMBER
  • 2004 PONTIAC GRAND AM
  • 3.4L
  • 6 CYL
  • 2WD
  • AUTOMATIC
  • 153,000 MILES
Moving key to crank start right to on position the car will crank? Normal or some key/starter issue.
Sunday, August 27th, 2023 AT 9:57 PM

1 Reply

Tiny
KEN L
  • MASTER CERTIFIED MECHANIC
  • 55,481 POSTS
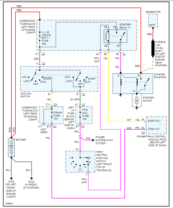
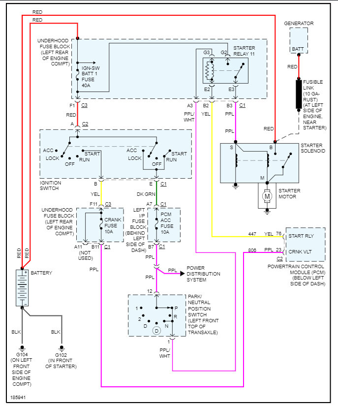
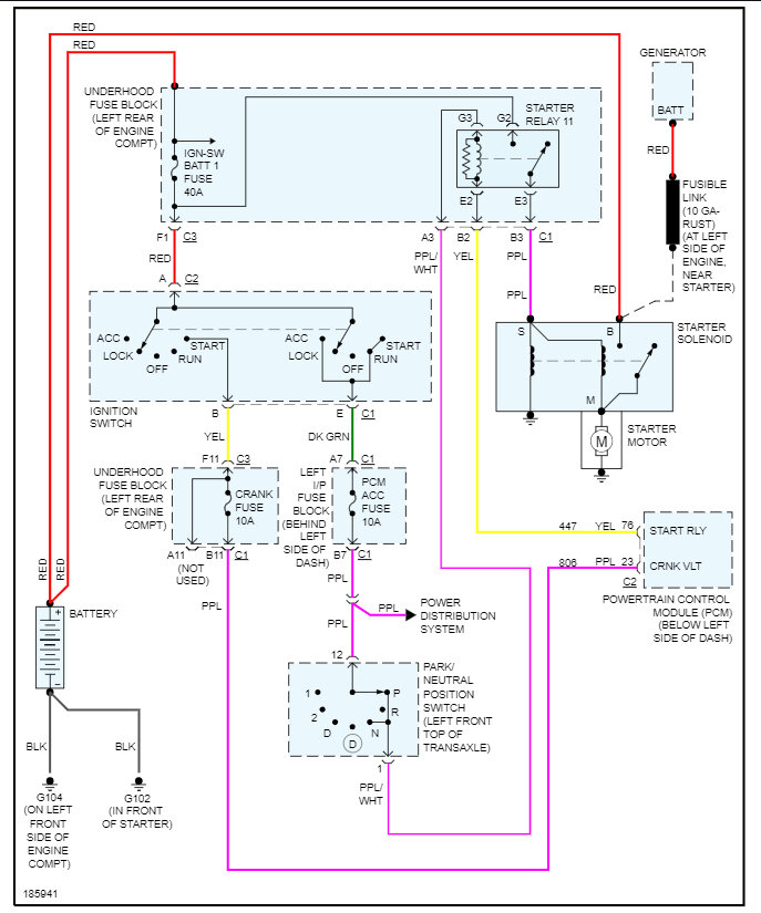
It does sound like the starter is bad, but to be sure let's use this guide which shows you how to test for power at the trigger wire:

https://www.2carpros.com/articles/starter-not-working-repair

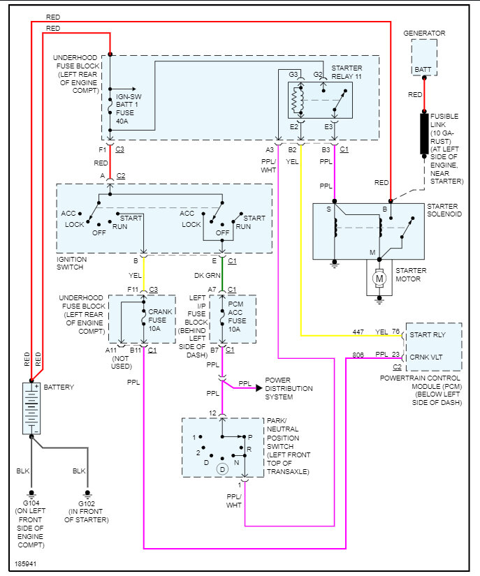
Here is how to change the starter out and the starter wiring diagrams so you can see how then system works. Check out the images (below). Let us know what happens and please upload pictures or videos of the problem so we can see what's going on.

Was this
answer
helpful?
Yes
No
+1
Monday, August 28th, 2023 AT 11:05 AM

Please login or register to post a reply.