Intermittent shuts off while driving

Tiny
DODGE MAN09
  • MEMBER
  • 1999 DODGE INTREPID
  • 3.2L
  • 6 CYL
  • 278,000 MILES
Battery drains but at times will run then without notice car shuts off. But will start one it's cooled down.
Monday, May 31st, 2021 AT 4:09 PM

1 Reply

Tiny
KASEKENNY
  • MECHANIC
  • 18,907 POSTS
This could be a few issues but we need to address the battery issue first and foremost as that can cause this as well.

Let's load test the battery and test the alternator.

https://www.2carpros.com/articles/car-battery-load-test

https://www.2carpros.com/articles/how-to-check-a-car-alternator

The next thing we need to address is a possible PCM issue as that may be causing the charging issue and shutting off issue. We can do this by checking for codes and if we have a field control issue then that may be a PCM issue.

https://www.2carpros.com/articles/checking-a-service-engine-soon-or-check-engine-light-on-or-flashing

Lastly we should check for a crank sensor issue if this is still happening after the battery issue is solved.

https://www.2carpros.com/articles/symptoms-of-a-bad-crankshaft-sensor

A crank sensor will cause the engine to shut off and not restart until it cools down. So we need to crank the engine when this is happening and see if the tachometer is moving at all. If it is not moving then that is a good sign the crank sensor is not reading.

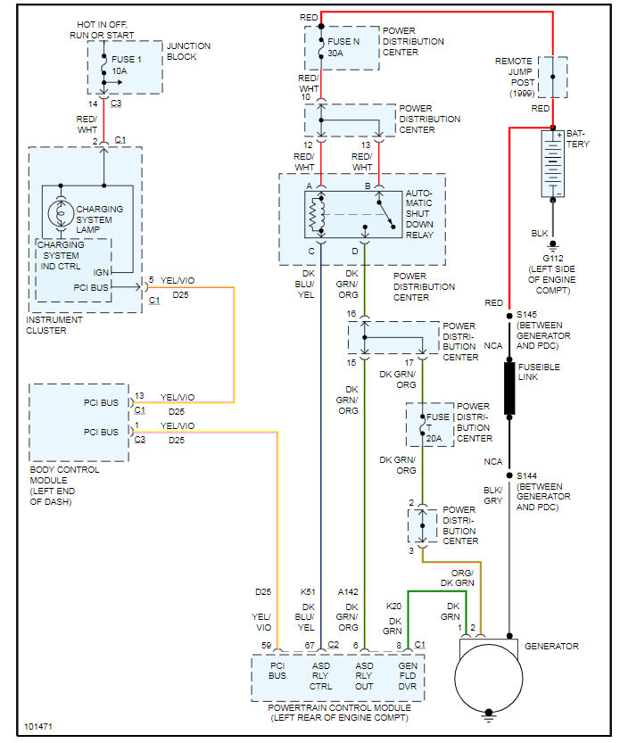
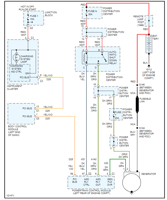
Below is the wiring for this system. Please let us know what you find. Thanks
Was this
answer
helpful?
Yes
No
Tuesday, June 1st, 2021 AT 8:25 AM

Please login or register to post a reply.