Wednesday, February 10th, 2021 AT 6:49 AM
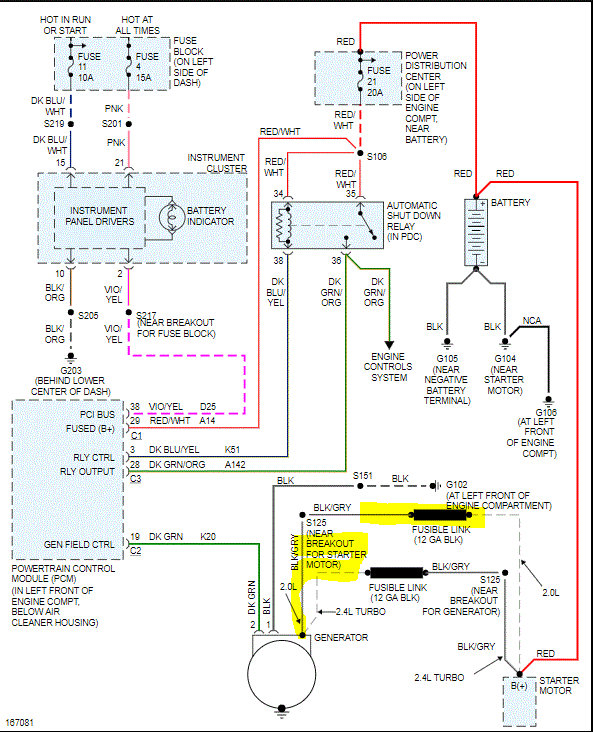
My dad was driving on the highway when it had shut off. He had left it there to get help to get it towed. When he came to get it it was stolen. He was able to get it back and found the camshaft was stolen. He replaced that then sold me the car. While driving to my place the lights on the dash started to dim and shut off. Car shut off as soon as we pulled in. Well, found out the battery was drained. Bought a new battery and replaced the alternator thinking that was the problem. Worked for a few hours then it shut off while driving again. Thinking it was the ECU because my dad said he accidentally put the battery in wrong twice before. Replaced the ECU and it still didn't work. New battery is not working now and it won't turn on. Even getting jumped the lights dim and turn off then the car shuts off.




