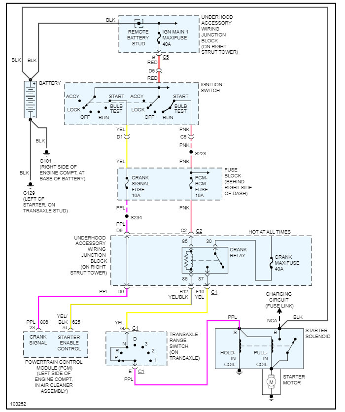
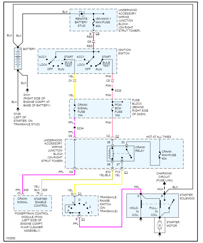
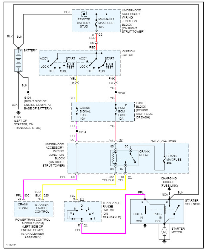
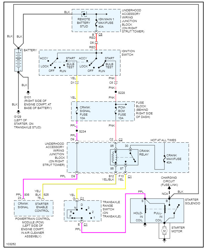
Hello. This is my mail route car. It's ugly. It's loud. No one's going to steal it. Occasionally, the security light comes on. Sometimes the car won't start for several minutes. I've run the relearn process and had my key tested. So, before this becomes a bigger issue, I want to go ahead with the bypass. Again, no one's going to steal this car. I've read a bit about wiring in a resistor, getting a plain (no chip) key cut, and doing the relearn process. Basically, I just need to know how much resistance to wire in and which wire to splice it into.
I know this isn't technically the correct way to fix the problem, but I'm not interested in spending bunches of money or time chasing this minuscule issue.
I know this isn't technically the correct way to fix the problem, but I'm not interested in spending bunches of money or time chasing this minuscule issue.
Jan 31, 2022 at 5:47 PM



