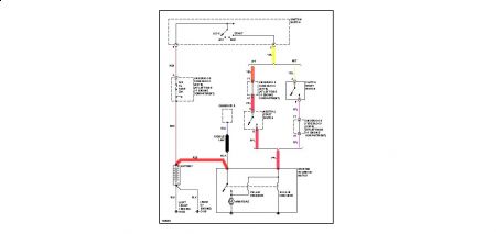
hi, I have a 2001 saturn sc1 and it will start it seems like when it wants to. When I turn the key all the lights come on and the bat is fine, but when I try an start it, nothing happens I hear the fule pump come on, but no clicking or anything. Some times I can let it sit over night and it will start in the morning. We thought it was the celonoid cuz we banged on it a few times one time and kept turning the key on an off very fast, and finely it started. I don't know if its in the switch or the celonoid or even computer, can you help?
Wednesday, May 27th, 2009 AT 3:13 AM


