Remove inside door panel

Tiny
RAOUL LANGLINAIS
  • MEMBER
  • 2001 FORD F-250
  • 146,000 MILES
How do I remove door panels? Door locks stopped working.
Tuesday, March 7th, 2017 AT 3:13 PM

1 Reply

Tiny
STEVE W.
  • MECHANIC
  • 15,700 POSTS
Nice fish.
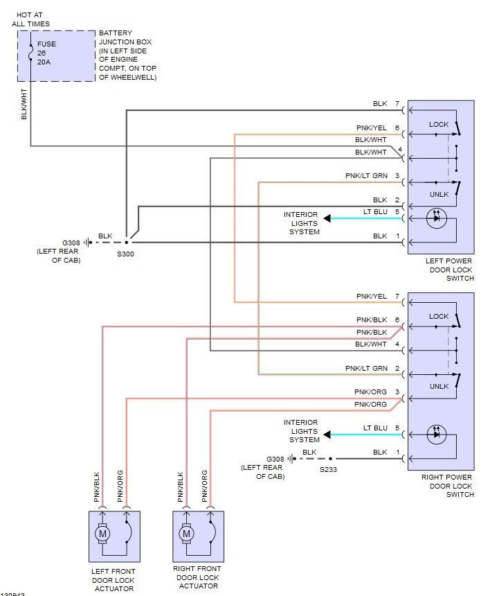
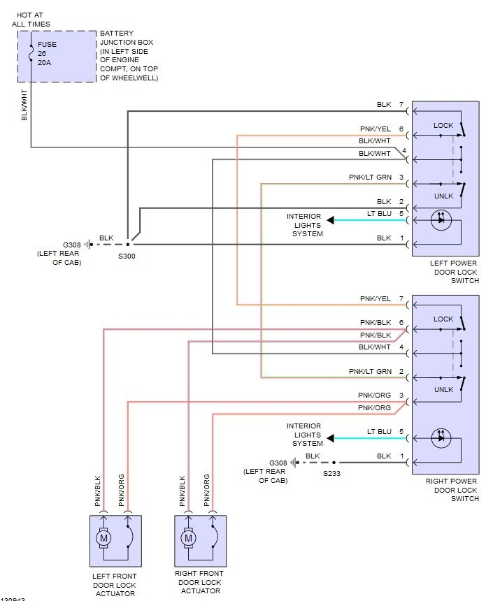
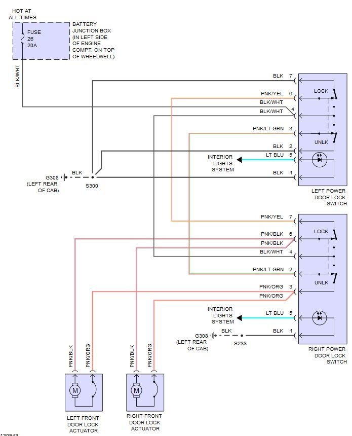
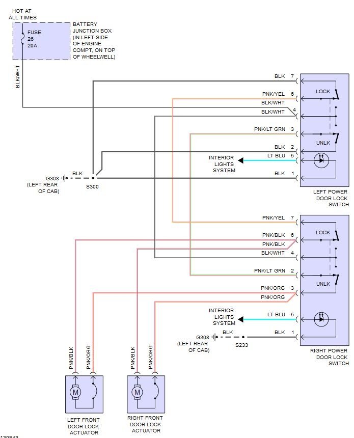
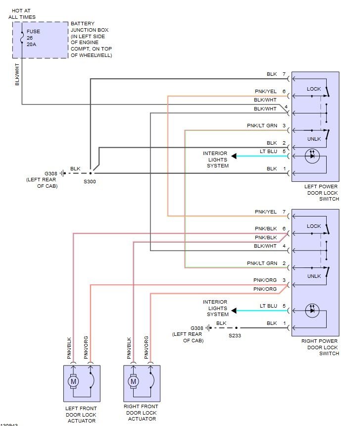
If they stopped working on both sides using the switch. I would start by checking fuses 26 and 8. Both are in the under hood fuse block on the drivers side.

If they are okay, use a thin screwdriver blade to push in the retainer clips on the door switch trim plate in the drivers door and lift the plate out of the door.
Test for battery voltage at the harness connector terminal number four (black/white wire). See image
If voltage is greater than ten volts, go to next step. If voltage is not greater than ten volts, repair black/white wire.

Remove the passenger side switch plate. Test for battery voltage at pin four. (Black/white wire) If voltage is greater than ten volts, go to next step. If voltage is not greater than ten volts, repair black/white wire.

Disconnect the passenger side door switch. Use a pair of jumper wires. Connect one to pin four (battery positive) the other to pin one (chassis ground). Touch the other ends of the wires to pins three and six. Those pins power the lock actuators. One direction locks the doors, the other unlocks them. If both door locks cycle the problem is either a faulty switch or broken wire(s) in the wiring harness, usually they break in the area that flexes in the rubber tubes between the door posts and the doors.
Was this
answer
helpful?
Yes
No
Tuesday, March 7th, 2017 AT 5:14 PM

Please login or register to post a reply.