Saturday, March 6th, 2021 AT 11:05 AM
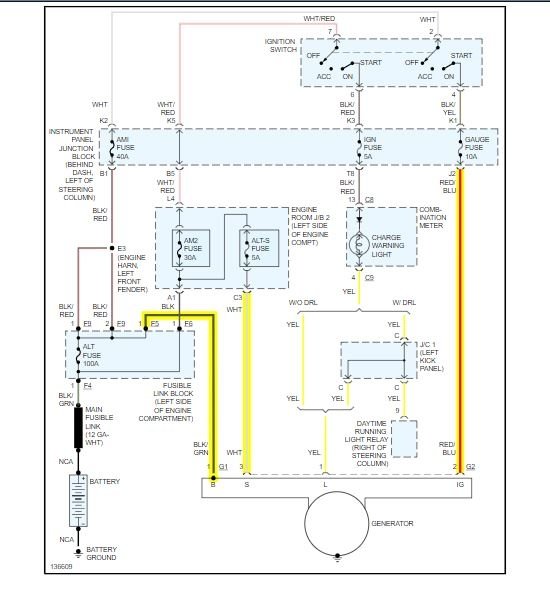
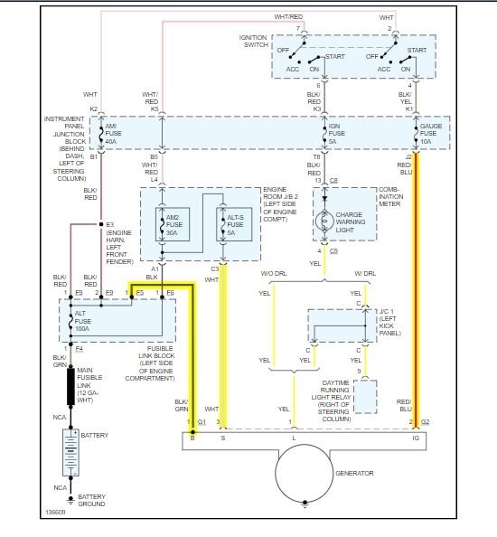
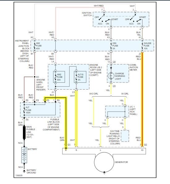
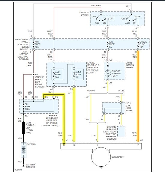
So I recently got the car listed above that had been kept up on maintenance is pretty decent and was working fine. Drove it across town about an hour away and parked it. It sat for about two weeks and then went to start it and it was completely dead. Tried to give it a jump several times and when it finally wanted to try to start the alarm would go off every time you try to hook up the battery to the cables. Figured it may have just been a bad battery so I went and bought a new one. When new battery was put in car started just fine however no lights would come on or radio or anything the only thing that came on was the headlights and the hazard flashers. Thought maybe it had to do something with the fuses so I re-changed all the small fuses and they are all Were all showing good but no lights would still come on. Drove it without the lights or anything and stopped after about 40 minutes to run in somewhere, when came out the car started right up however as I got about 2 miles up the road the car started sputtering and shut off again. It will not even take a jump now to start it. I don’t understand what is going on when it is a new battery. What could be causing this? Does the computer need to be reset or anything when you change it? Could it be the alternator question mark could it be some of the larger fuses that I didn’t have a tester for? Just looking for answers please!




