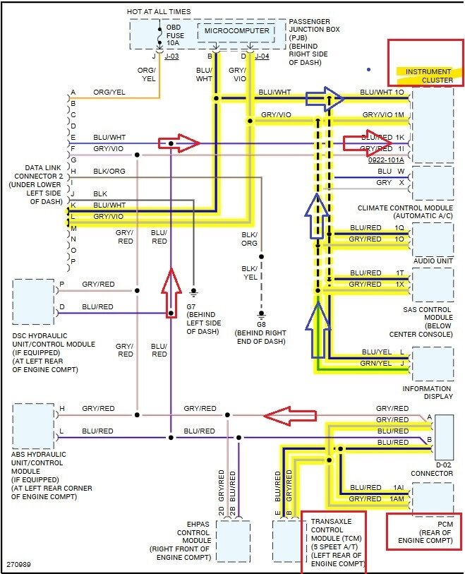
In the 2nd case, (Federal Emissions) that same PCM wire (1AY) is Grounding the relay that powers the Drive by wire system.
So the difference is that with the key On, the California emissions vehicle will have battery power on 1AY. The other Fed emissions, with the key On, should be Grounding that circuit and therefore read 0volts.
Putting on a different throttle body will most likely require an idle relearn procedure to be done.
Here is the resistance test for the throttle body (1st diagram) if you want to verify that.
And the 2nd diagram is for checking for an Open or Short circuit from the throttle body to the PCM connector.
It might be that the throttle body is shorting out, or going open circuit when it gets hot. Circuit board issues will usually show themselves under different temperatures. Since you have already tried different PCMs with the same fault.
Does the vehicle have a sticker under the hood that reads either California or Federal Emissions on it? So we can figure out what you should be reading on that PCM wire.
Was this helpful?
Yes
No
Tuesday, May 28th, 2024 AT 10:52 AM
























