Parking lights

Tiny
JACOBANDNICKOLAS
  • MECHANIC
  • 110,194 POSTS
Hi,

With the headlamp switch disconnected, there should be no power to the green wires. The idea that the dinger turned on is leading me to believe there is a ground issue and power is back feeding through the circuit seeking a new ground path. It's a theory at this point, but I'll keep my fingers crossed.

Let me know the results when you can.

Take care,

Joe
Was this
answer
helpful?
Yes
No
Wednesday, November 3rd, 2021 AT 8:59 PM
Tiny
KENNELDG
  • MEMBER
  • 34 POSTS
Okay, so I connected a grounding wire to the black lead of the light switch directly to the battery negative both with the light switch connected and with it switch disconnected - still same problem.

I did notice that the park lights are still illuminated with the ignition switch off and the light switch disconnected. Somehow when the ignition switch is turned off and key removed the park lights still become powered and the warning dinger sounds while the driver door is open (random of course but most of the time now).
Was this
answer
helpful?
Yes
No
Friday, November 5th, 2021 AT 7:56 PM
Tiny
JACOBANDNICKOLAS
  • MECHANIC
  • 110,194 POSTS
Remove fuses 4 and 6 from the same fuse box as the relay you checked. See if the lights go off and stay off.

Let me know.

Joe
Was this
answer
helpful?
Yes
No
Friday, November 5th, 2021 AT 8:17 PM
Tiny
KENNELDG
  • MEMBER
  • 34 POSTS
No, the park lights stay illuminated with fuses 4 and 6 out, and also with fuses 5 and 7 out.
Was this
answer
helpful?
Yes
No
Friday, November 5th, 2021 AT 8:30 PM
Tiny
JACOBANDNICKOLAS
  • MECHANIC
  • 110,194 POSTS
Okay, then there is a short to power after the fuses. Here is what we need to do. Remove one fuse at a time until the lights go off. At that point, we will have at least narrowed it down to one circuit.

Let me know.

Joe
Was this
answer
helpful?
Yes
No
Friday, November 5th, 2021 AT 9:37 PM
Tiny
KENNELDG
  • MEMBER
  • 34 POSTS
Okay Joe, I had to wait for the problem to occur because today the park lights are on for 5 or more minutes then off. With the key off and removed and the park lights switch off but the lights still on, I individually pulled each fuse in the power distribution box under the hood. The only one that turns off the park lights is #22 the 40-amp fuse dedicated to the park lights. I also pulled all except for the #22 fuse and the lights are still on. Interesting to note is that the warning dinger still sounds with all fuses including #22 pulled when the door is left open.

I also individually pulled fuses in the fuse block under the dash. The park lights only went off when I pulled fuse #4 (right one went off) and #6 (left one went off), which is as expected.

Again, the park lights do act in alignment with the light switch with the key turned on (i.E. Only on when light switch is on park or headlights).
Was this
answer
helpful?
Yes
No
Saturday, November 6th, 2021 AT 4:11 PM
Tiny
JACOBANDNICKOLAS
  • MECHANIC
  • 110,194 POSTS
Hi,

The warning chime is controlled by the driver's door ajar switch. That is what signals the body control module (BCM) if the lights are left on. The idea that the chimes stayed on regardless of the fuses, I have a feeling the BCM may be bad and shorting internally or there is a connection issue. Since removing the fuses does shut power (fuses both before and after the BCM) that tells me the problem lies between the BCM and the lights.

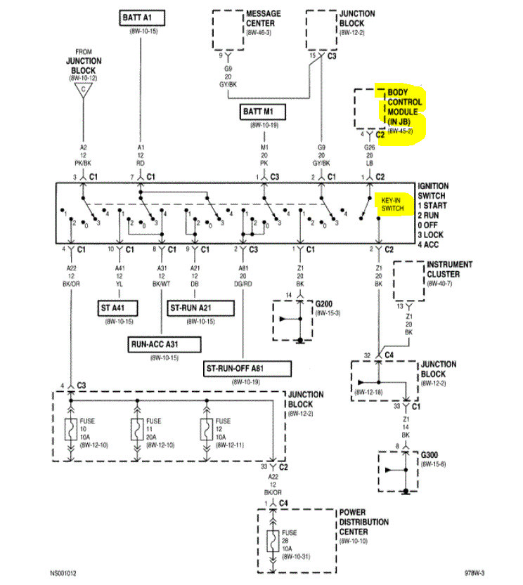
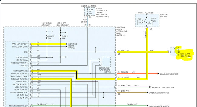
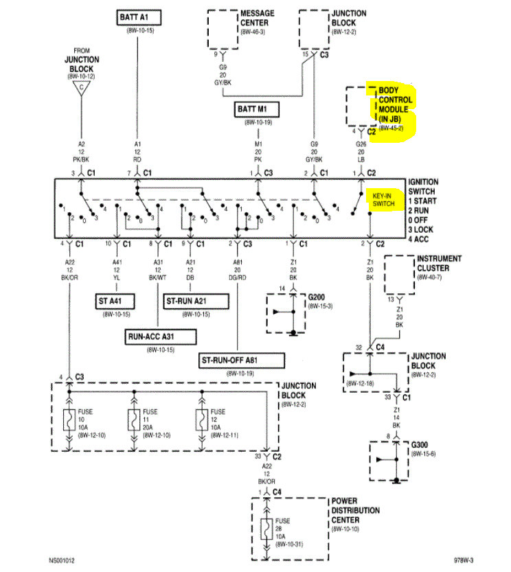
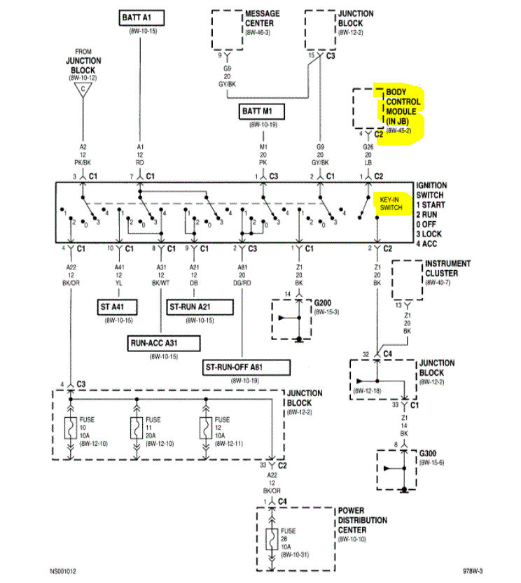
If you look at the pics below, 1 and 2 are specific to the warning chime. Pic 3 shows how the headlamp switch provides ground when the switch is on. So, either the switch isn't opening the ground circuit when off, the BCM is bad, or the park lamp relay is stuck on. See pic 4 for the relay location.

Did you check the relay itself (pic 4)? Since this is happening when the headlamp switch is disconnected, I suspect it is either the relay or the body control module itself.

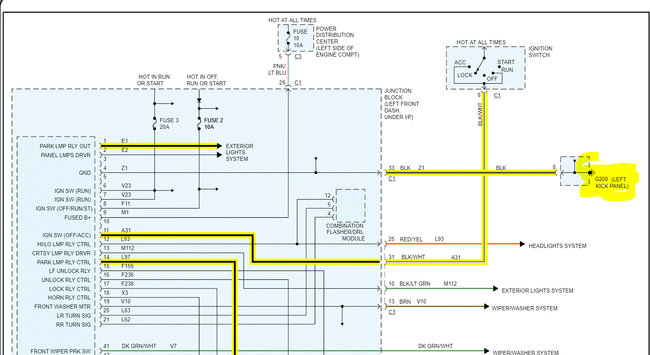
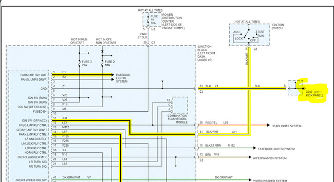
Do one last check for me. The BCM ground for the parking lights is in the left kick panel. That is where you left foot would rest when seated. Check that ground Pics 6 and 7. If that isn't bad, I would suspect the BCM.

Let me know.

Joe

See pics below.
Was this
answer
helpful?
Yes
No
Sunday, November 7th, 2021 AT 5:17 PM
Tiny
KENNELDG
  • MEMBER
  • 34 POSTS
It's definitely not the relay. There are several relays with the same number, and I've switched them with no change. So, it must be the BCM. That's the same conclusion we came to on a previous problem where the instrument lights come on then fade to nothing within 10 seconds of turning the headlights on.

I think the BCM is more expensive to replace than the various switches I've been changing out. Also, I understand that there may be different ones used in caravan/voyagers in this year.
Was this
answer
helpful?
Yes
No
Sunday, November 7th, 2021 AT 7:35 PM
Tiny
JACOBANDNICKOLAS
  • MECHANIC
  • 110,194 POSTS
Hi,

There will be a part number on the BCM. I did some quick research and found only one part number, but I could be wrong. Check out this site. They offer plug-and-play modules.

https://www.fs1inc.com/oem-bcm-body-control-module-plug-play-1997-plymouth-voyager-4686671.html

Please understand, I have absolutely nothing to do with that site, I just came across it. I don't want you to think that I or our site benefits from "selling parts" because we don't. See if you can find one cheaper that is plug-and-play. That way, you only have to remove and install it on your vehicle. The sites usually will ask for specifics such as engine size, VIN, transmission type, and so on.

I attached directions below for the removal and installation.

I hope this helps. Let me know.

Take care,

Joe

See pics below.
Was this
answer
helpful?
Yes
No
Monday, November 8th, 2021 AT 4:47 PM
Tiny
KENNELDG
  • MEMBER
  • 34 POSTS
Thanks. Checked it out and that company also has an ECM ECU unit for a 1997 Voyager. What does that unit control and is the BCM the best part to try replacing to fix this problem?
Was this
answer
helpful?
Yes
No
Monday, November 8th, 2021 AT 8:31 PM
Tiny
KENNELDG
  • MEMBER
  • 34 POSTS
Chatted with an agent at FS1. They said it could be ECM or BCM to fix light issues. Any suggestions which is the likely part failure?
Was this
answer
helpful?
Yes
No
Tuesday, November 9th, 2021 AT 10:02 AM
Tiny
KENNELDG
  • MEMBER
  • 34 POSTS
Okay, so I was messing around with the wiring from the ECM to the power distribution box; I disconnected the top plug to the ECM and reattached. Now the park lights seem to be working okay. I'll see if this is just a temporary fix or if I'm on to something. Will let you know.
Was this
answer
helpful?
Yes
No
Tuesday, November 9th, 2021 AT 12:53 PM
Tiny
JACOBANDNICKOLAS
  • MECHANIC
  • 110,194 POSTS
Hi,

There could have been a bent pin in the connector or something to cause a short to power.
Stay in touch and let me know if things continue to work or if new problems arise.

Take care,

Joe
Was this
answer
helpful?
Yes
No
Tuesday, November 9th, 2021 AT 6:15 PM
Tiny
KENNELDG
  • MEMBER
  • 34 POSTS
Okay, so I finally replaced the BCM from that Flagship One site you suggested. They were very good to work with.
I had 3 electrical issues: 1) parking lights come on at random; 2) dashboard lights come on then fade out when headlights turned on; and 3) front wipers come on at random and wiper delay doesn't work.

1) I believe the parking lights are a wiring connection issue as they are now working properly after replacing the ECM and fooling with the connectors to the ECM.

2) Since replacing the BCM the dashboard lights are now working properly indicating I did have a faulty BCM.

3) Replacing the BCM has also fixed the wiper delay issue, but still at time when I hit a pothole in the road the wipers come on for a while with the switch off. I had already replaced the switch so somewhere in the wiring there is a short that I will try to find, eventually.

I use this old van as my car when visiting my daughter in CA so won't be back there for a couple months, when I'll continue troubleshooting the wiper issue.

Just wanted to say thanks for your help in troubleshooting the dashboard issue that we finally concluded was a faulty BCM, which was actually the case. Replacing the BCM also resulted in mileage reduction from 183,000 to 162,000 miles. ;)
Was this
answer
helpful?
Yes
No
Tuesday, March 1st, 2022 AT 10:34 AM
Tiny
JACOBANDNICKOLAS
  • MECHANIC
  • 110,194 POSTS
Hi,

I'm glad to know it is working for you. Anytime there are electrical issues, it can easily turn into a nightmare. LOL

Regardless, please feel free to come back anytime in the future if you have questions. You are always welcome here. Also, thanks for the update.

Take care,

Joe
Was this
answer
helpful?
Yes
No
Tuesday, March 1st, 2022 AT 7:07 PM

Please login or register to post a reply.