Code P0302, engine miss?

Tiny
BILL93240
  • MEMBER
  • 62 POSTS
Just watched a YouTube on the 4.3 vortec and it does have both the spider injectors and TBI, so you are correct. Now, how do I determine if it is the spider injector causing the 0302 miss? Pretty expensive to replace so wouldn't want to replace it good.
Was this
answer
helpful?
Yes
No
Friday, June 9th, 2023 AT 9:07 PM
Tiny
BILL93240
  • MEMBER
  • 62 POSTS
Update: I don't have a fuel pressure gauge but could I just depress the Schrader valve in the fuel line after running the engine to determine if there is still pressure in the fuel line? Will it spray gas?
Was this
answer
helpful?
Yes
No
Friday, June 9th, 2023 AT 11:18 PM
Tiny
KEN L
  • MASTER CERTIFIED MECHANIC
  • 54,942 POSTS
Yes, it will, you can rent a fuel pressure gauge for cheap at the local auto parts store. The spider injectors go out all the time in these engines btw. I would get the AC Delco unit.
Was this
answer
helpful?
Yes
No
Sunday, June 11th, 2023 AT 10:53 AM
Tiny
BILL93240
  • MEMBER
  • 62 POSTS
Thank you Ken, that seems like my next diagnostic test, will try to locate the gauge and will get back to you with the results.
Was this
answer
helpful?
Yes
No
Sunday, June 11th, 2023 AT 11:04 AM
Tiny
BILL93240
  • MEMBER
  • 62 POSTS
Also, would I have to replace the entire unit? Seems only cyl 2 is misfiring. Any way to clean the injectors without removing the plenum? Is it likely a clogged injector or an electrical problem with the unit? Any other causes you can think of?
Was this
answer
helpful?
Yes
No
Sunday, June 11th, 2023 AT 11:07 AM
Tiny
BILL93240
  • MEMBER
  • 62 POSTS
I have borrowed a fuel pressure gauge from Oreilly's, what pressure specs should I get with my engine?
Was this
answer
helpful?
Yes
No
Sunday, June 11th, 2023 AT 7:50 PM
Tiny
KEN L
  • MASTER CERTIFIED MECHANIC
  • 54,942 POSTS
I really think it is the injector but here are the specs:

FUEL PRESSURE
1. Ignition "OFF" for 10 Seconds.
2. With ignition "ON, " engine "OFF" and fuel pump running, pressure should be 415-455 kPa (60-66 psi).
For additional fuel pressure testing procedures,

Let me know please.
Was this
answer
helpful?
Yes
No
Monday, June 12th, 2023 AT 9:50 AM
Tiny
BILL93240
  • MEMBER
  • 62 POSTS
I will check the fuel pressure today, I just read that if the pressure doesn't hold and leaks down after shutting off the engine it means a fuel leak in the injector system. Also, is there any way to test the spider injectors to determine if the injector(s) are dirty or malfunctioning? I would like to avoid removing and replacing the spider and just hope it solves the problem.
Was this
answer
helpful?
Yes
No
Monday, June 12th, 2023 AT 10:06 AM
Tiny
BILL93240
  • MEMBER
  • 62 POSTS
Just performed a fuel pressure test and here are the readings:
Activate fuel pump.62psi
Shut off fuel pump. Immediately drop to 59psi
Leak down.1 minute 54psi, 2 min. 52psi, 3 min.50psi, 4 min. 48psi, 10 minutes 44psi and holding.

Start engine, at idle.56psi. Shut off engine immediately drop to 54psi.
Leak down.1 min. 53psi, 2 min. 52psi, 3 min. 51psi, 4 min. 51 psi, 10 minutes 48psi and holding.

How do you interpret these readings? Would they determine if the spider injector is good? Does this rule out any fuel problems?

On a different note, could it be a clogged #2 fuel injector, and is there any way to clean it?
Was this
answer
helpful?
Yes
No
Monday, June 12th, 2023 AT 1:45 PM
Tiny
BILL93240
  • MEMBER
  • 62 POSTS
Update. I thought if I could determine if the #2 cylinder is getting fuel, maybe shove a twisted rag into the spark plug hole, disconnect the coil, and turn over the engine to see if the rag is wet with fuel. Would this cause any damage inside the cylinder?
Was this
answer
helpful?
Yes
No
Tuesday, June 13th, 2023 AT 4:55 PM
Tiny
AL514
  • MECHANIC
  • 5,556 POSTS
Hello these spider injection systems are known failure components, because of the plastic poppets at the end of each injector line. There is an updated kit where there are electrical wires running down to the end of each injector now. And they act as a regular port injection system. Its a huge difference and update, because these thing is just going to keep getting worse as you go. GM sells the updated unit. You just take out the entire injection unit and put the new one in. You have to bend the new lines to fit, so take your time with it, but its worth it. The truck will run a lot longer and you wont have anymore fuel injector issues at all.
Here you can see there are fuel injectors at the end of each line with electrical connectors instead of plastic poppets
Was this
answer
helpful?
Yes
No
Wednesday, June 14th, 2023 AT 9:26 AM
Tiny
BILL93240
  • MEMBER
  • 62 POSTS
Interesting. What would one of those cost and where can I get it the cheapest? Or maybe get a reman? I understand this may have been a problem part, was there any recall? And how do I know exactly if this is the problem? Would not like to go to all the trouble and expense and still have the #2 cylinder miss.
Was this
answer
helpful?
Yes
No
Wednesday, June 14th, 2023 AT 5:03 PM
Tiny
AL514
  • MECHANIC
  • 5,556 POSTS
Well, I don't know if there was a recall or not, there are Technical Service Bulletins on using the correct solvents for cleaning the poppets and a revised injector balance test procedure. But they wouldn't honor any recalls from 1996. With a capable scan tool, you can do a fuel injector balance test which is what we do now for any suspected injector issues, it consists of monitoring the fuel pressure while pulsing each injector a certain amount of time, one at a time. And if there is a fuel injector that drops more or less fuel pressure than the others then you know that injector has a flow rate issue. This being a 1996, that was the first year for OBD2 switch over. I have seen the injector balance test done on these with one of the Launch scan tools I believe it was. I can check on that for you.
Below is a picture of the injection system you have now, you can see there are no solenoids at the end of the tubes like on the updated unit. This has just the poppets at the end of each tube which opens when the correct fuel pressure is reached. The solenoids are all in the upper electrical unit.
You can remove the entire unit and try to clean out each of the poppet nozzles. But as for testing, you can swap the number 2 spark plug and wire to a different cylinder and see if the code follows. If it doesn't, you can do a compression test on that cylinder or a leak down test and see if the cylinder is sealing well. Besides that, it comes down to fuel injection to that cylinder. I will dig up some info on pulling out the fuel metering unit if you want to try to clean it. For the updated unit, you can google it, it will come right up. Just put in 1996 gm updated spider injection unit. I see some from about 160 to 400 dollars. The OEM from GM would be the best, depending on how long you are planning on keeping the truck. But I will post some more info on cleaning the unit you have now shortly.

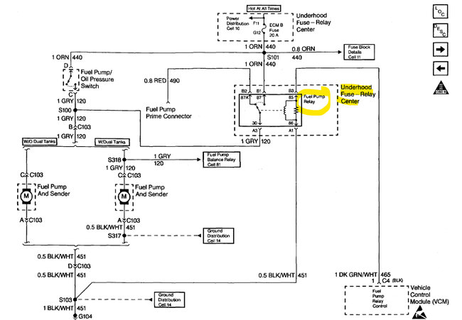
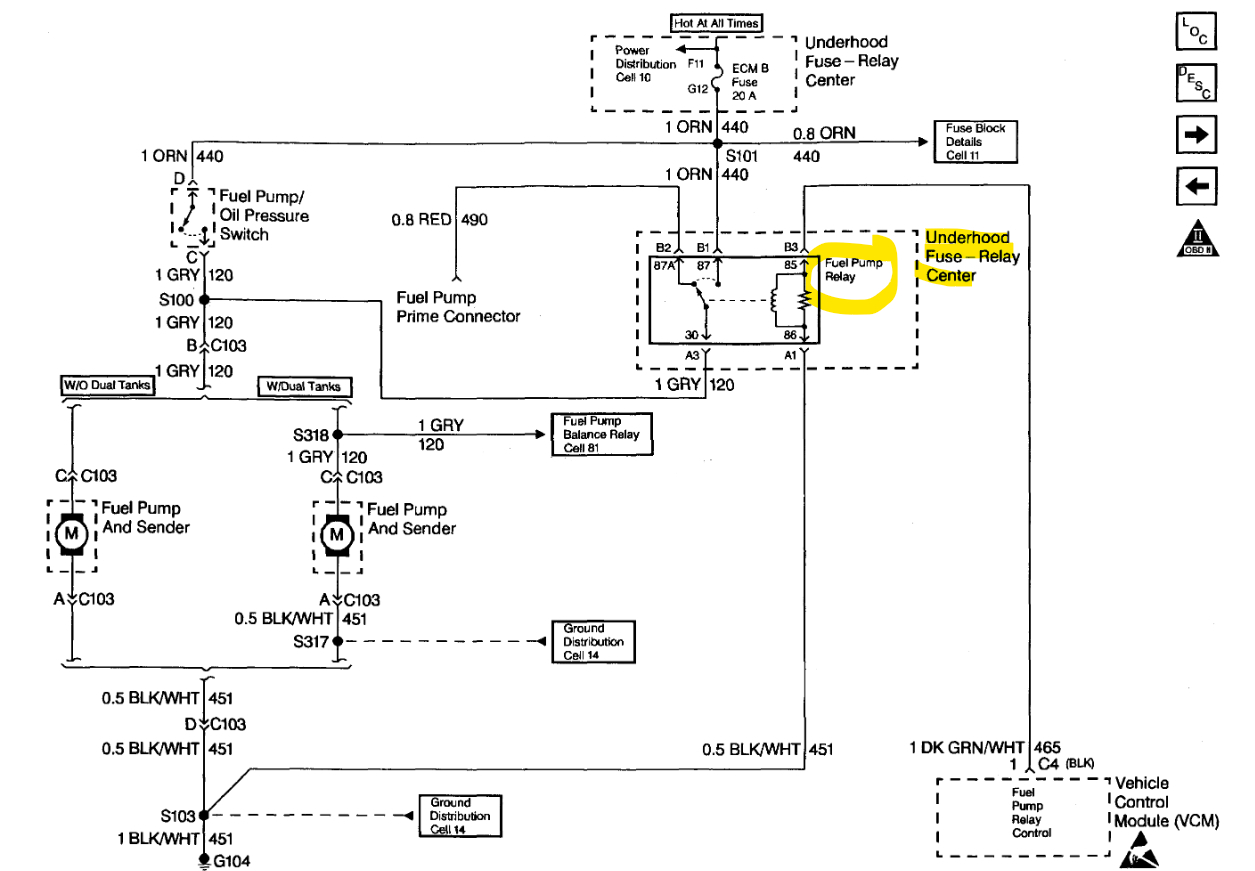
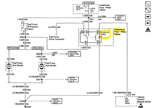
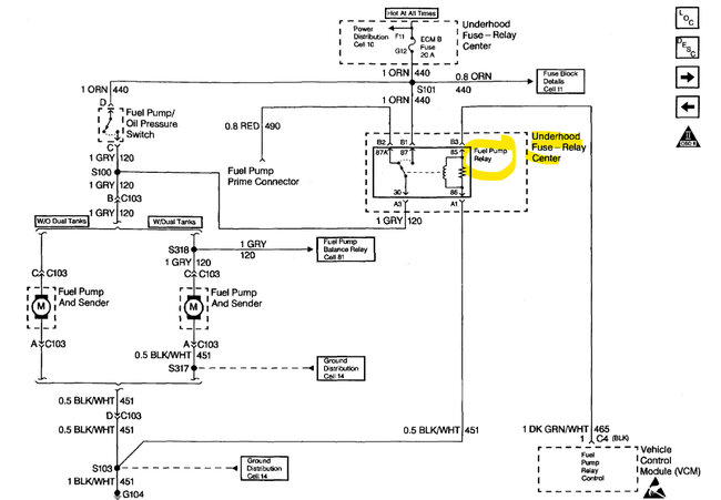
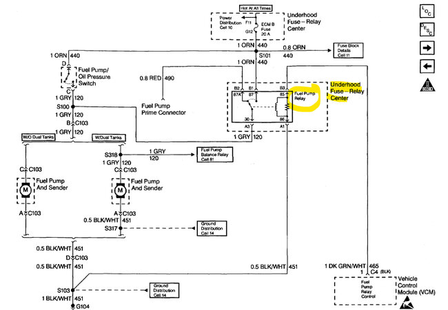
Diagrams 2,3 are for relieving the fuel pressure by pulling the Fuel pump relay and cranking the truck over, it will run for a second and then stall out. Now the fuel metering unit is under the upper intake manifold. I have never attempted to clean these units out, so I'm not sure how difficult it will be. There are probably videos on doing it but try the other testing first with swapping some ignition components to other cylinders and see if the code follows, if you do a compression test, do one cranking and then one running and compare it to another cylinder. If you have a scan tool that can read live data, you can look at the Long and Short Term Fuel trims to see if the ECM is taking away or adding fuel due to an issue. If you have an injector that is not flowing well, you will have positive fuel trim numbers, and the opposite if an injector is flowing too much fuel.
I will try to see what scan tool it was that can do a fuel injector balance test on these.

Here is a great video on the whole spider injection system, he also installs the updated unit and shows the injector balance test:

https://www.youtube.com/watch?v=ExdDt0RnCH8

https://www.2carpros.com/articles/how-to-test-engine-compression

https://www.2carpros.com/articles/how-to-test-a-fuel-injector

https://www.2carpros.com/articles/how-to-check-for-ignition-spark
Was this
answer
helpful?
Yes
No
Thursday, June 15th, 2023 AT 10:55 AM
Tiny
BILL93240
  • MEMBER
  • 62 POSTS
Thanks for all the detailed info. My scan tool is a cheapo but it does have functions so I will do the tests you suggested if possible. A mechanic friend told me a way to unstick a poppet was to pinch off the fuel return line and increase the fuel pressure to about 150, but I am leery of doing that for fear of damaging some other fuel system component. Do you think that it would be safe to try?
Was this
answer
helpful?
Yes
No
Thursday, June 15th, 2023 AT 4:51 PM
Tiny
AL514
  • MECHANIC
  • 5,556 POSTS
No I wouldn't do that. It's only a plastic line, the reason the poppets can get stuck closed or open is due to carbon build up that occurs in every engine eventually. As well as fuel deposits. Really the fuel metering design of this system is just a bad design and it's an old unit. You can try some fuel system cleaner first and verify that the cylinder misfire is not being caused by something else first. Clamping off the return line is not going to do anything if the poppet happens to be stuck open and not closed. It can be in either position. It might also be just not flowing enough fuel as the others are.

Try some fuel system cleaner a couple times first if you want. I know pulling to upper intake off and getting into this fuel system is a big job. Really if you're going to go so far as pulling the intake, you should just replace the metering unit while you're in there. But try some other things first and see if you can get the code to clear.
Something to keep in mind, if the poppet is sticking closed and that #2 cylinder is running lean, that will eventually lead to other problems, it stresses the Ignition coil, causes the #2 cylinder to run hot and potentially cause a future valve problem. Misfiring cylinders are also the cause of Catalytic Converter failure.

On your scan tool though taking a look at those live engine data Fuel Trim numbers will help you get a better idea if the engine is running rich or lean because of a possible injector issue. On older GMs it might be called Block Learn and Integrator and uses a scale of 0 to 256 with 128 being the center point of the Stoichiometric ratio of 14.7:1 air fuel ratio. So, 128 is where you would want to be with those numbers. Fuel Trim numbers are much easier to understand, positive numbers are adding fuel, negative is taking fuel away.
You can also graph the front Oxygen sensors and see if their voltage levels are hanging high or low. But it's only a single cylinder misfire, so try swapping the spark plug and wire first to a different cylinder.
Another test you can do is disable the fuel system and crank the engine over and listen to the cranking cadence of the engine, you will hear if there is a cylinder low on compression, there will be an uneven cranking sound. If you have any other questions on specific tests just ask. If you have a scope on your scan tool, you can do a Relative compression test right off the Starter voltage while cranking.
Was this
answer
helpful?
Yes
No
Thursday, June 15th, 2023 AT 6:42 PM
Tiny
BILL93240
  • MEMBER
  • 62 POSTS
I will attempt the fuel trim test this weekend if my scan tool is capable. I will try my best to self-diagnose this problem but I am only a shade tree mechanic, not a pro, A local well reputable garage will do a complete professional diagnosis for about 62 bucks so I may eventually end up there, plus I like the idea of the spider injector upgrade, it's a great running old truck and would be worth the cost. Too bad Chevy did this bad design mistake, I'm a big fan of Chevy small blocks.
Was this
answer
helpful?
Yes
No
Friday, June 16th, 2023 AT 3:56 PM
Tiny
AL514
  • MECHANIC
  • 5,556 POSTS
I agree, it seems like a lot of the newer GMs have lifter issues, but the only real way to know on an injector issue is to do a balance test on them. To tell if the #2 is flowing more or less than the others, on a conventional port fuel injection set up you can just buy a small injector pulse device for around 30 dollars and just hook up to each injector one at a time and test them that way. But it's difficult with that metering fuel setup, that's the only downfall.
Was this
answer
helpful?
Yes
No
Friday, June 16th, 2023 AT 6:18 PM
Tiny
BILL93240
  • MEMBER
  • 62 POSTS
Update. Well, I took it to a local mechanic, and he was able to unstick the fuel injector by pinching the fuel return line and raising the pressure to 100 PSI. So, the miss is gone and running on all cylinders. Then he gave the whole system the BG fuel injector flush treatment just for good measure. So, it looks like I am set to go. I don't know if this will be a permanent fix but I plan on treating it with Sea Foam fuel injector cleaner every few thousand miles. At least I was able to pinpoint the problem, and if it sticks again, I will probably go ahead and swap it out for the upgraded injector. Thanks for the help.
Was this
answer
helpful?
Yes
No
Wednesday, June 28th, 2023 AT 8:29 PM
Tiny
AL514
  • MECHANIC
  • 5,556 POSTS
Okay. Well, I'm glad that worked, you might want to run the fuel system cleaner every 15,000 miles or so. Thats the mileage for a fuel filter change, so adding some cleaner should help from things sticking again. I've found the Techron cleaner to be one of the best. GM has some cleaners they make as well.
Was this
answer
helpful?
Yes
No
Thursday, June 29th, 2023 AT 10:20 AM
Tiny
BILL93240
  • MEMBER
  • 62 POSTS
Yeah I've used Techron before, good stuff, will it clean the injectors and carbon from the valves and intake too?
Was this
answer
helpful?
Yes
No
Thursday, June 29th, 2023 AT 1:58 PM

Please login or register to post a reply.