Number two cylinder misfire

Tiny
LOREN STOVER
  • MEMBER
  • 130 POSTS
Now I am getting a p1586. I put a new TPS on it and it's doing the same thing. But now it roars around 1,500 RPM's and runs straight but if I put it in drive it shake and lunges like it wants to go. I know the code has something to do with computer but I don't know how to diagnose it.
Was this
answer
helpful?
Yes
No
Thursday, December 17th, 2020 AT 4:21 PM
Tiny
LOREN STOVER
  • MEMBER
  • 130 POSTS
Right now it's running about 800 RPM's. If I Stomp the gas a little bit the tachometer will go down to almost zero and then shoot back up 800 RPM's.
Was this
answer
helpful?
Yes
No
Thursday, December 17th, 2020 AT 5:16 PM
Tiny
STEVE W.
  • MECHANIC
  • 15,686 POSTS
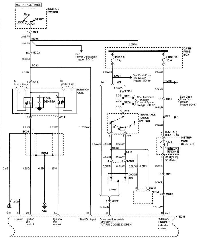
P1586 Encoding Signal Not Rational - MT/AT Encoding. IE the ECU doesn't know if you have a manual transmission or an automatic. I'm thinking you have a "parts" car. They took various bits from one car and tossed them onto this one to make a runner. Very possible that engine and ECM came from a manual transmission vehicle and now it doesn't know it's running an automatic. Look at the wiring diagram attached and you will see the "drive position switch" connection. Check the two fuses listed (9 and 10) and see if either is blown. Then look at pin 86 on the ECU. Should be a White wire with black stripe. On an automatic that wire should have battery voltage when the transmission is in park or neutral. The rest of the time it should get nothing. That could be the cause of the idle and lurching as the ECU doesn't know what to do.
Was this
answer
helpful?
Yes
No
Thursday, December 17th, 2020 AT 6:51 PM
Tiny
LOREN STOVER
  • MEMBER
  • 130 POSTS
Do you by chance know the location of these two fuses?
Was this
answer
helpful?
Yes
No
Friday, December 18th, 2020 AT 4:00 AM
Tiny
STEVE W.
  • MECHANIC
  • 15,686 POSTS
Should be in the fuse panel in the dash.
Was this
answer
helpful?
Yes
No
Friday, December 18th, 2020 AT 4:10 AM
Tiny
LOREN STOVER
  • MEMBER
  • 130 POSTS
Number 9 and 10 fuses were okay and I followed the white wire with black stripe up to the throttle position sensor and I back probed the connector. If its not the correct way by all means tell me but the wire was getting 5.08 volts running in park. I didn't know if I needed to check with car running or shut off.
Was this
answer
helpful?
Yes
No
Friday, December 18th, 2020 AT 8:53 AM
Tiny
STEVE W.
  • MECHANIC
  • 15,686 POSTS
Different wire. The white with black you need should be from the transmission park neutral switch up to the ECM, it feeds battery voltage from fuse 9 to the TR switch which then tells the TCM which gear you are in for starting and then goes up to the ECM and through a diode set and that tells the ECM if you are in park or neutral. For the rest of the gears it sends no voltage to the ECM. The signal to the ECM is on pin 86, To test it the easy way you can use a test light connected to ground and stick a pin through the insulation on the wire that you can seal with a dab of glue or liquid tape. With the key in the on position that wire should have battery voltage when the transmission is in Park or Neutral. In all other gears the light should stay off. If it doesn't come on at all you have a broken or disconnected wire, if it stays on in all gears it is shorted somewhere to power. Use the meter and see what voltage it is at.
Was this
answer
helpful?
Yes
No
Friday, December 18th, 2020 AT 11:53 AM
Tiny
LOREN STOVER
  • MEMBER
  • 130 POSTS
The connector doesn't have any numbers on it and I only found a few white wires with black stripes and if that wires supposed to be in that connector like the attachment you sent me it's not there.
Was this
answer
helpful?
Yes
No
Friday, December 18th, 2020 AT 3:21 PM
Tiny
STEVE W.
  • MECHANIC
  • 15,686 POSTS
It should be 3 pins in on the end in position 86. If it's not there then that is the problem and it will need to be fixed to cure that code and likely make it run better as well. That wire should be there on both the manual and the automatic cars. Could you take a picture of that connector up close on each end and post it please? The diode Z02 that feeds the wire should be in or near the EM02 connector circled in the image, it will have Black wire w red stripe and a Blue wire with white stripe in one side and the White wire with black stripe out the other. If that is there it would be possible to run a wire or trace the wire that comes out and see where it goes.
Was this
answer
helpful?
Yes
No
Friday, December 18th, 2020 AT 5:44 PM
Tiny
LOREN STOVER
  • MEMBER
  • 130 POSTS
I will try that and the trouble code for the TPS came back. So I don't know if it's that or something else tripping that code.
Was this
answer
helpful?
Yes
No
Saturday, December 19th, 2020 AT 10:05 AM
Tiny
LOREN STOVER
  • MEMBER
  • 130 POSTS
When I got the TPS they gave me the throttle body too and told me not to separate because I will mess it up. So is that true? The auto part store sales the TPS separate and I need to get one soon. I'm just confused as to why he would say that.
Was this
answer
helpful?
Yes
No
Saturday, December 19th, 2020 AT 10:44 AM
Tiny
LOREN STOVER
  • MEMBER
  • 130 POSTS
Both throttle body look alike except one thing and that's a tube exiting the side with a cap on it and the other having the same tube but a rectangular pin coming out of it for like a ground hook up. I'm not sure if it matters but could one throttle body be for a manual transmission and the other for automatic? The tag said the throttle body came off of a 96 model Hyundai.
Was this
answer
helpful?
Yes
No
Saturday, December 19th, 2020 AT 10:51 AM
Tiny
LOREN STOVER
  • MEMBER
  • 130 POSTS
There's two plugs on the ECM so I took a picture of the front and back side of each connector and I took a picture of the ECM itself. Maybe you can look up part number and see if it's the right computer.
Was this
answer
helpful?
Yes
No
Saturday, December 19th, 2020 AT 3:35 PM
Tiny
STEVE W.
  • MECHANIC
  • 15,686 POSTS
The ECU for your car should have a large single connector for the wiring harness. The part number should be 39150-23956 or 39150-23951 as in the first image depends on the emission package. It is inside the car up under the dash.
The unit you are showing is the Transmission Control Unit. By the part number it is the correct unit for a 2000 at least.
Was this
answer
helpful?
Yes
No
Saturday, December 19th, 2020 AT 7:30 PM
Tiny
LOREN STOVER
  • MEMBER
  • 130 POSTS
I haven't gotten to that wire yet. It's a booger to get to. Anyways, I started messing around under the hood and so happened to unplug the mass airflow sensor and the car started running pretty straight and if I plug it in it will shut off. So any thoughts?
Was this
answer
helpful?
Yes
No
Sunday, December 20th, 2020 AT 9:13 AM
Tiny
STEVE W.
  • MECHANIC
  • 15,686 POSTS
That is due to the engine switching to a default programming with the MAF unplugged. However it's possible the MAF does have a problem, they can skew a bit and still not set a code. Normally they will set a P0102 or P0103 if they are out of range.
This is the testing for the MAF-

1. If the engine stalls occasionally, start the engine and shake the MAF sensor harness. If the engine stalls, check for poor contact at the MAF sensor connector.
2. If the MAF sensor output voltage is other than 0 when the ignition switch is turned on (do not start the engine). Check for the faulty MAF sensor or ECM.
3. If the engine can be idle even if the MAF sensor output voltage is out of specification, check for the following conditions:
Disturbed air flow in the MAF sensor, disconnected air duct, and clogged air cleaner filter.
Poor combustion in the cylinder, faulty ignition plug, ignition coil, injector, and incorrect comparison.
4. Though no MAF sensor malfunction occurs, check the mounting direction of MAF sensor.
Was this
answer
helpful?
Yes
No
Monday, December 21st, 2020 AT 7:06 AM

Please login or register to post a reply.