Wednesday, December 9th, 2020 AT 2:10 PM
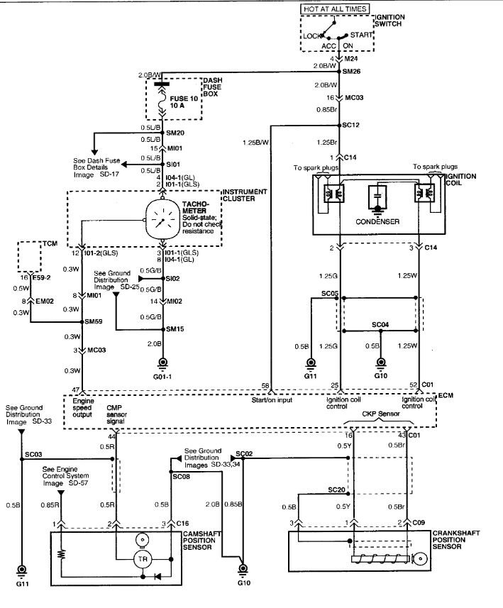
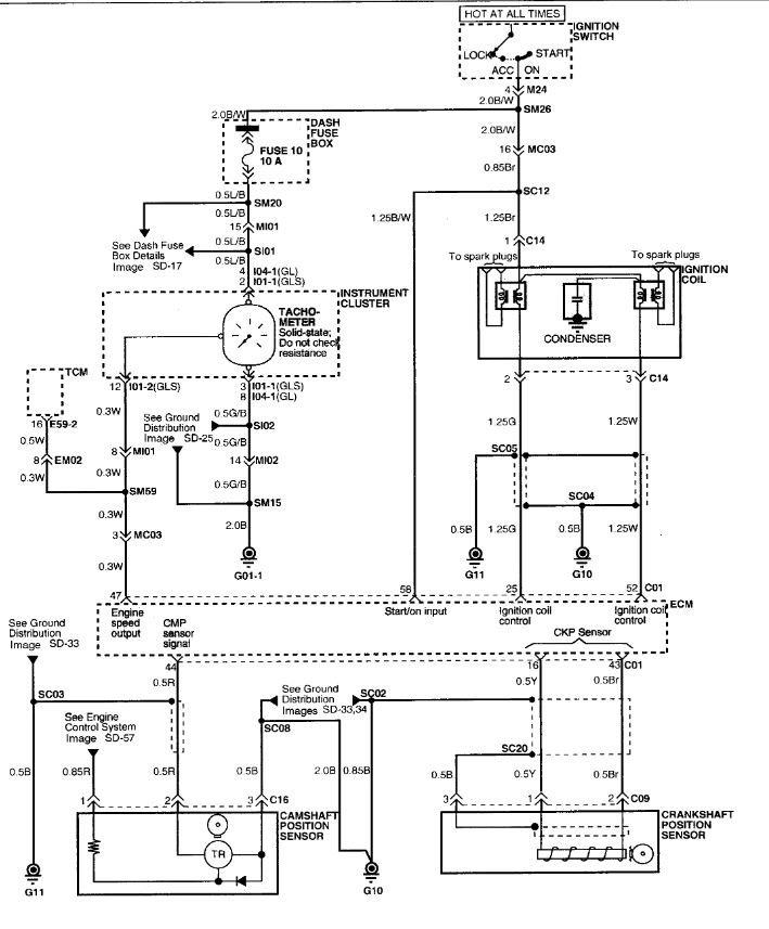
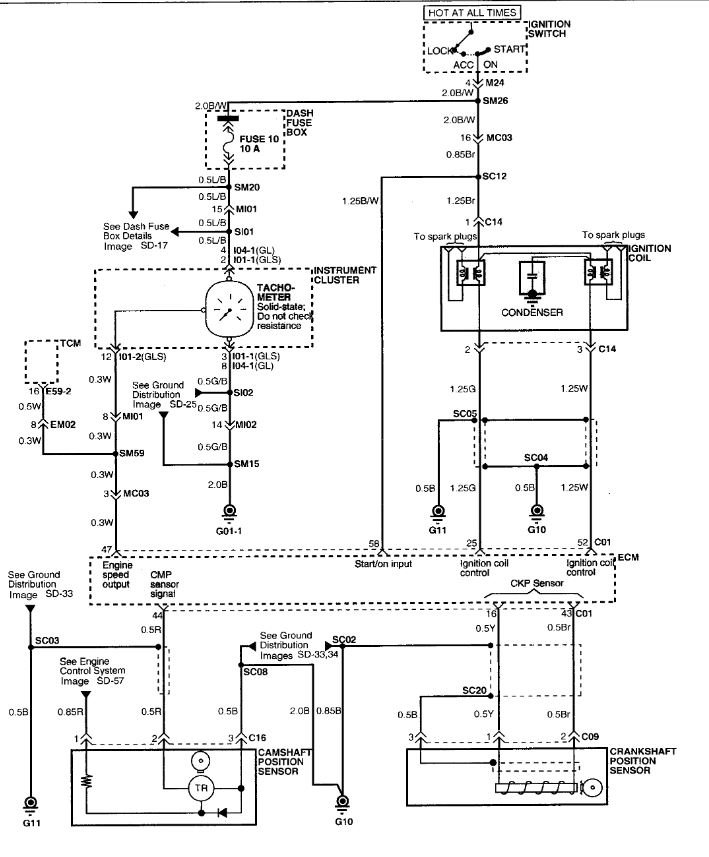
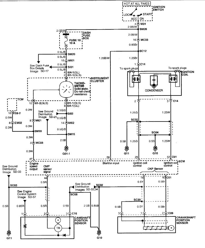
At first I had a p0300 p0301 and p0303. Then I replaced plugs wires and fuel filter and fuel pump and that went away. Now I have a p0302 and I looked for vacuum leaks also cleaned the throttle body and AIC valve and MAF sensor. I wanted to check the ohms on the coil connector but I don't know what the specs are for this coil pack. I also checked the injectors with a mechanics scope and they are working as desired. I am lost and don't know what else to do. I have never had trouble checking and fixing one simple misfire.













