Saturday, November 4th, 2017 AT 3:44 PM
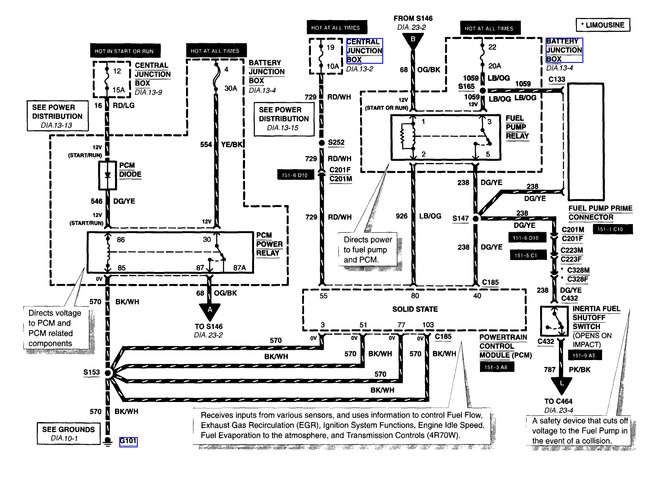
Engine cranks, just does not start. Had some coil issues that I worked on last week. It was jumping around forty mph when you tried to gas it. I parked it and now it will not start. Seems like it is not getting fuel? So I started small and changed the fuel filter and it was pretty clogged. Maybe the fuel pump? Or the relay?


