Monday, March 4th, 2019 AT 8:24 PM
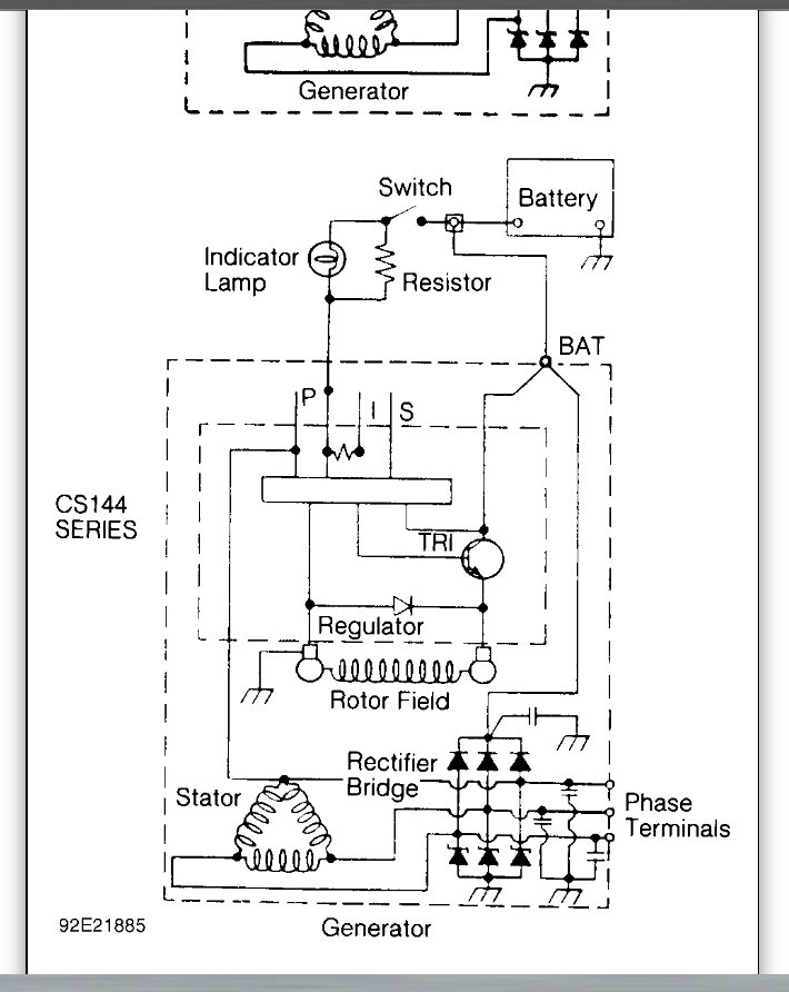
Hi, I am a seventeen year old mechanic just starting out. I am pretty bright when it comes to cars I already have many ASE certifications. But my moms car has a gremlin in the engine and has had many problems. For starters something is wrong with the electrical system because it has shut off many times, even going 70 mph on E470. We brought it to Meineke spent $1,200.00 and two weeks later it shut off in the middle of a busy intersection. Now the battery wont hold a charge every time I try to start it, it is completely dead, no lights or power locks. It will start right up with a jumpack and I can even shut it off and start it twenty minutes later but overnight the battery drains dead. I have tested the alternator, checked the fuses and also conducted a voltage drop test. All are coming out fine and yet it still wont start. Any suggestions?






