Battery jumped backward?

Tiny
JPCAUTO
  • MEMBER
  • 2004 DODGE RAM
  • 5.9L
  • 6 CYL
  • 4WD
  • AUTOMATIC
  • 300,000 MILES
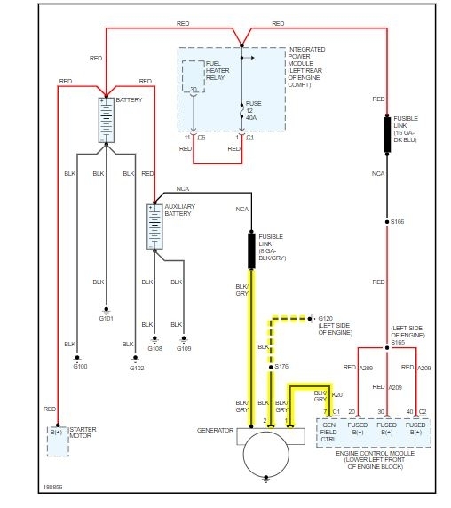
Blew the computer. Truck would not start and the gauges didn’t work. So I sent it out and had it repaired. They said the 12 volt circuit was toast. Hooked up the fixed computer and the truck runs but now does not charge. Replace the alternator and still nothing. Have around 11.4 volts at the batteries and at the back of the alternator. The 2 small wires going to the alternator I checked with the truck running and the truck off and both are a ground. The wires are black and maybe grey. Hard to see. This truck only has the computer on the driver side engine block.
Tuesday, November 10th, 2020 AT 2:25 PM

1 Reply

Tiny
ASEMASTER6371
  • MECHANIC
  • 52,796 POSTS
Good afternoon,

First, the battery is almost dead. 11.4 will not allow much to work. You need to have 12.6 volts to the battery. I would start by charging it up.

https://www.2carpros.com/articles/how-to-charge-your-car-battery

https://www.2carpros.com/articles/car-battery-load-test

As far as the alternator, it sounds like there is still an issue with the ECM.

https://www.2carpros.com/articles/how-to-check-a-car-alternator

https://www.2carpros.com/articles/how-to-check-wiring

Roy

The generator is belt-driven by the engine using a serpentine type drive belt. It is serviced only as a complete assembly. If the generator fails for any reason, the entire assembly must be replaced.

As the energized rotor begins to rotate within the generator, the spinning magnetic field induces a current into the windings of the stator coil. Once the generator begins producing sufficient current, it also provides the current needed to energize the rotor.

The stator winding connections deliver the induced alternating current to 3 positive and 3 negative diodes for rectification. From the diodes, rectified direct current is delivered to the vehicle electrical system through the generator battery terminal.

Although the generators appear the same externally, different generators with different output ratings are used on this vehicle. Be certain that the replacement generator has the same output rating and part number as the original unit. Refer to Generator Ratings in the Specifications section at the back for amperage ratings and part numbers.

Noise emitting from the generator may be caused by: worn, loose or defective bearings; a loose or defective drive pulley; incorrect, worn, damaged or misadjusted fan drive belt; loose mounting bolts; a misaligned drive pulley or a defective stator or diode.
Was this
answer
helpful?
Yes
No
Tuesday, November 10th, 2020 AT 2:58 PM

Please login or register to post a reply.