No start when hot?

Tiny
CAPTAIN KURTZ
  • MEMBER
  • 2000 DODGE RAM WAGON
  • 5.9L
  • V8
  • 2WD
  • AUTOMATIC
  • 200,000 MILES
I have the vehicle listed above Ram Van 3500. When driving in cool weather it gives me no issues running, or starting after driving, however at 60 degrees and above outside temperature it will run fine, but when I shut it off it will not restart until engine is fully cooled. When it will not start, it will crank just fine but not turn over and during this time the fuel gauge does not register, and fuel pump makes no sound. As soon as it's cool enough the fuel pump activates, fuel gauge registers, and it starts every time. During its no start moments when it's hot, if I turn the key over for a few minutes it will occasionally throw a No BUS code in the odometer. Replaced PCM and the ASD relay with no changes.
Monday, January 8th, 2024 AT 11:49 AM

69 Replies

Tiny
AL514
  • MECHANIC
  • 5,596 POSTS
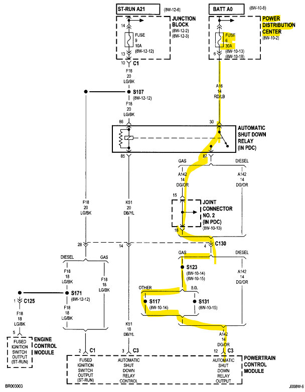
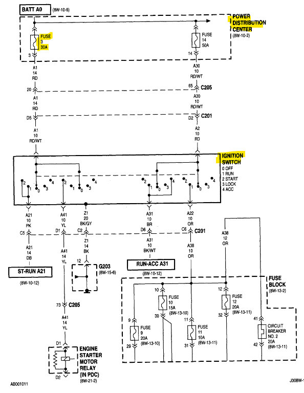
Hello, does the Check Engine light come on when you turn the key on during the fault? If not, then the PCM is not being powered up. I recommend checking the underside of the fuse box that holds those relays, the pins get corroded underneath and can cause all kinds of strange issues. The No Bus message is probably due to there being no communications with the PCM. I'll post the diagrams for the ASD relay and PCM power.
But the Check Engine light coming on or not is a clue as to if the PCM is powering up,
The fuse panel is not located in a good area. You may want to check the PCM connector itself, for any pin fitment issues. Loose pins can cause heat related issues too, heat and expansion can cause pins in the PCM connector have contact problems.
Was this
answer
helpful?
Yes
No
Monday, January 8th, 2024 AT 6:55 PM
Tiny
CAPTAIN KURTZ
  • MEMBER
  • 42 POSTS
The check engine light actually never comes on, not even when turning the key to on position on startup. All other lights in the cluster work, but the CEL never turns on. Connected to a code reader and there were no stored codes.
Was this
answer
helpful?
Yes
No
Friday, January 12th, 2024 AT 11:36 PM
Tiny
AL514
  • MECHANIC
  • 5,596 POSTS
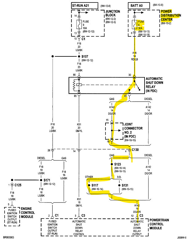
Okay, so either the check engine light is burned out or there is a connector issue somewhere. There wouldn't be any codes stored if the PCM is losing power for some reason which is what it seems is happening. Did you get a chance to check the PCM connector or the Power Distribution Center (under-hood fuse block) for any corrosion? These fuse blocks get corroded from underneath. It should be on the driver's side just in front of the Brake Booster assembly. I'll post a diagram of it. The PCM is supposed to be on the passenger side firewall. Also, not a good place for a computer.

But having a thermal issue like this is usually a connector or circuit board problem, and since you have swapped out the PCM and ASD relay already, I would start to check the fuse block's connectors, and the underside. Some don't even have a cover underneath and all the relay pins are exposed to the elements. They become corroded, and corrosion is resistance in a circuit. Resistance goes up with heat. There is also a Junction Block which looks to be an interior fuse panel possibly. Which has 9 connectors on the back of that but disconnect the battery and wait for 5 minutes before messing with that at all because you don't want to set off any airbags. The Power Distribution center holds the Fuel Pump relay as well, so that's a good place to start. I have seen these fuse blocks cause intermittent starting issues like this in the past.

When the fault occurs do you have scan tool communications? Or is that offline as well?
Was this
answer
helpful?
Yes
No
Saturday, January 13th, 2024 AT 10:10 AM
Tiny
CAPTAIN KURTZ
  • MEMBER
  • 42 POSTS
Sorry for the delayed response but it had started driving fine and I couldn't get it to replicate the issue at all, finally warmed up to above 65 and now will not start at all, with the same issues as before, no CEL at all, no bus code, will not communicate with a reader at all now.
Was this
answer
helpful?
Yes
No
Wednesday, March 13th, 2024 AT 5:58 PM
Tiny
AL514
  • MECHANIC
  • 5,596 POSTS
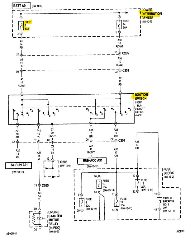
Hello, yes, it's been a while, what is the VIN for this vehicle? There are quite a few different 5.9L 2wd RAM models. There are two different vin #s it can be. V8-5.9L VIN 5 or VIN Z. There probably isn't much difference, If you have no bus messages and no comms with a scan tool, have you gone through and checked all the fuses? Your PCM is most likely missing power or ground.
Do you have a test light to check for power? And the Power Distribution Center which houses the ASD relay, Fuel Pump relay and Fuses for the PCM, located on the driver side inner fender panel near the battery is where I would look for corrosion issues.
Ill post a couple diagrams where there are some fuses to check with a test light
hooked to battery negative.

A quick check to see if the PCM is powering up at all is to check one of the 3 wire sensors for a 5volt Reference with the key On. Even checking the Intake Air temperature sensor unplugged should reveal 5volts on one of the wires.

You can check the throttle position sensor, Map sensor, crankshaft and cam position sensors all have a 5volt reference. If one of these sensors has shorted out its 5volt reference, it will pull every sensor's 5-volt reference down, and in turn cause the PCM not to power up.
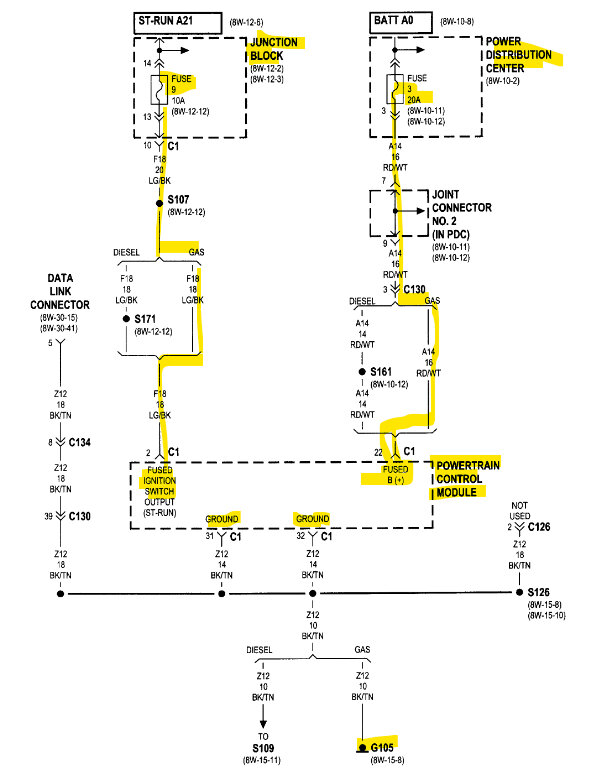
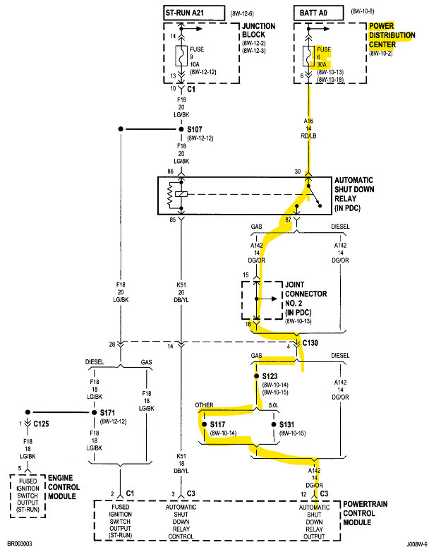
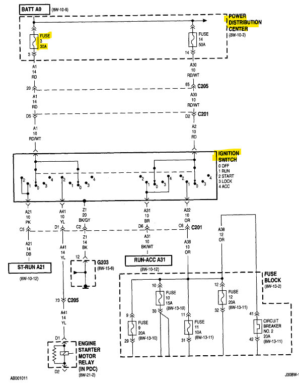
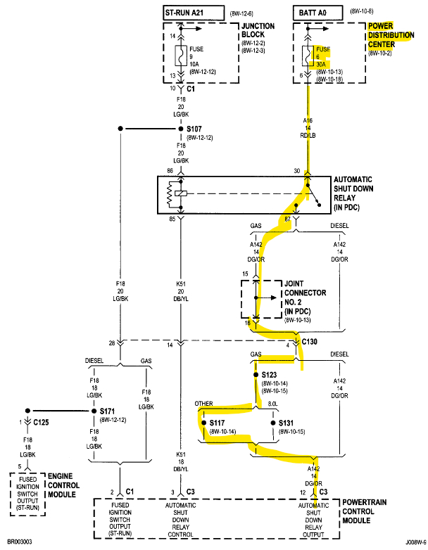
In the 1st diagram there are some fuses to check for power, the ones labelled "Hot At All Times" should have power even with the key off. Fuses 6 20Amp and Fuse 3 20Amp.

The 2nd diagram are the engine sensors you can check with the key on for 5 volts. On the highlighted wire. It is a violet wire with a white stripe on it.

Diagram 3 is the two PCM Grounds located on the front of the engine. I will try to locate it. They are black/tan wires going to the same place.

https://www.2carpros.com/articles/how-to-use-a-test-light-circuit-tester

https://www.2carpros.com/articles/how-to-check-a-car-fuse
Was this
answer
helpful?
Yes
No
Wednesday, March 13th, 2024 AT 7:25 PM
Tiny
CAPTAIN KURTZ
  • MEMBER
  • 42 POSTS
Thanks, I will start looking at the diagrams, I have a test light and a multimeter. The vin is 2B5WB35Z6YK148850.
Was this
answer
helpful?
Yes
No
Wednesday, March 13th, 2024 AT 7:55 PM
Tiny
AL514
  • MECHANIC
  • 5,596 POSTS
Use the test light hooked to battery negative, it will put a little bit of a load on the circuits, start by checking those 2 Fuses 6 and 3. You may find they are missing power.
Fuse 3 30Amp feeds the Ignition Switch as well.
Was this
answer
helpful?
Yes
No
Wednesday, March 13th, 2024 AT 8:04 PM
Tiny
AL514
  • MECHANIC
  • 5,596 POSTS
The aftermarket diagrams are incorrect in some places, let me post some of the OEM manufacturers diagrams.
Was this
answer
helpful?
Yes
No
Wednesday, March 13th, 2024 AT 8:10 PM
Tiny
AL514
  • MECHANIC
  • 5,596 POSTS
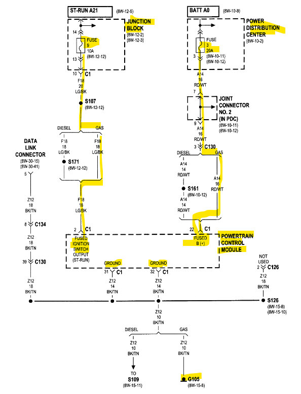
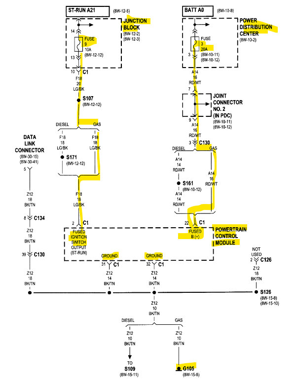
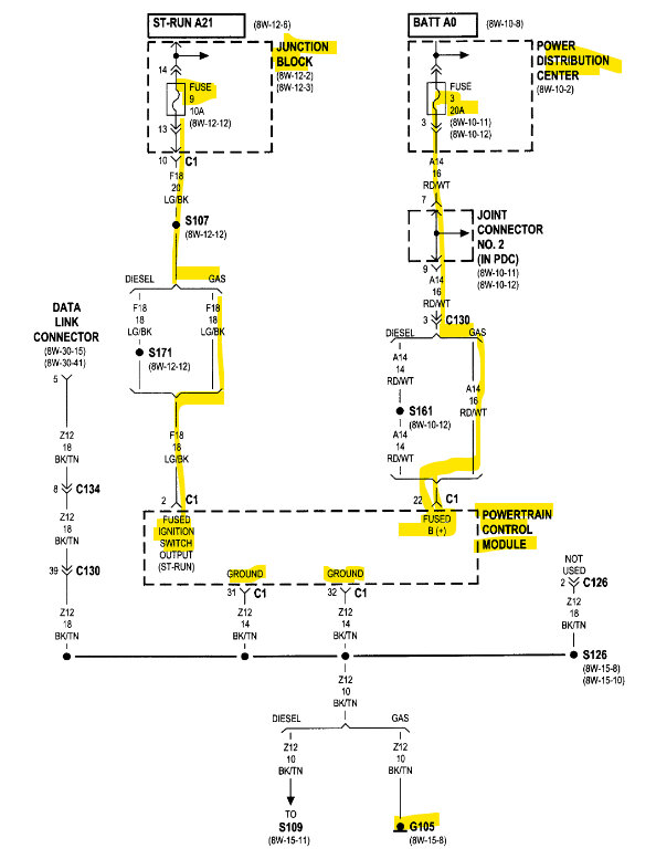
Here are the OEM diagrams, the 1st is the PCM's only Ground location (G105). The 2nd is the Fuse 3 20A may also be an error, It's the memory fuse for the PCM, but I don't think it's located in the Power Dist Center. I believe it's in the interior fuse panel. But diagrams 3 and 4 look correct. And the 5th is the PCM location.
But I think you're looking for a corroded connector or broken wire in this case, just the way the problem progressed.

Diagram 6 is the Data Link Connector where you plug in your scan tool, Check for power on pin 16 and Ground on 4 and 5,

When checking just don't push the meter leads into the connector pins, just lightly touch the pins with the multimeter leads, so you don't spread the DLC pins inside. Use pins 4 and then 5 for Ground with the meter, if you get no voltage reading using those pins as ground, Use the vehicle body for ground and see if there is B+ on pin 16. Let us know what you find.
Was this
answer
helpful?
Yes
No
Wednesday, March 13th, 2024 AT 8:46 PM
Tiny
CAPTAIN KURTZ
  • MEMBER
  • 42 POSTS
Update: I've checked and found 5 volts at sensors, OBD port has full voltage, fuses are getting power at distribution center.
Was this
answer
helpful?
Yes
No
Friday, March 15th, 2024 AT 4:44 PM
Tiny
CAPTAIN KURTZ
  • MEMBER
  • 42 POSTS
No signs of corrosion at PDC or PMC, everything looks good and tight.
Was this
answer
helpful?
Yes
No
Friday, March 15th, 2024 AT 4:46 PM
Tiny
AL514
  • MECHANIC
  • 5,596 POSTS
So, you are now with a crank no start condition once it gets to 65 degrees outside? Or is it just when the vehicle gets up to temperature that it won't start? If you have the 5-volt Reference, then at least part of the PCM is powering up. This vehicle only has 5 modules at most, in the first diagram below it shows the modules on the data network, which if you cannot communicate with the PCM, the network might be faulting and going down. And this is obviously heat related unless there are other conditions this happens in, such as rain or driving for a certain amount of time.
The PCM communicates with a scan tool on the SCI Bus which goes to pins 6 and 7 of the Data link connectors, the other network is the CCD which is for collision issues.

Did you check the PCM connectors for corrosion deep inside the harness side of the PCM connector? Because if you are losing your fuel pump power and the fuel gauge, as well as the SCI Transmit and SCI Receive (which are scan tool communications), in the 4th diagram you can see that PCM connector C3 has all those wires in the same location. The fuel pump control relay, the fuel level signal, a PCM 12v supply, as well as the ASD relay sense wire. You might be dealing with an issue right in that location.
Corrosion can happen inside the insulation of wires that you can't always see, once moisture gets inside it starts to travel right inside the wire like an infection. The pins also loosen up in PCM connectors over time, and this happens to all vehicles eventually, especially with these older vehicles.
Was this
answer
helpful?
Yes
No
Friday, March 15th, 2024 AT 5:51 PM
Tiny
CAPTAIN KURTZ
  • MEMBER
  • 42 POSTS
It seems to be directly related to the sunlight hitting the hood or dash of the van when temps are above 65, which makes me think the issue is close to the surface so could be that C3 but there is no visible corrosion or damage to the wires in the harness anywhere that I can see, it's pretty clean for its age. Can test the C3 with a multimeter like I tested the Data Link Connector? What voltage would I be looking for? Do you have access to a diagram for that?
Was this
answer
helpful?
Yes
No
Friday, March 15th, 2024 AT 8:07 PM
Tiny
AL514
  • MECHANIC
  • 5,596 POSTS
Yes, you could check the PCM connectors with a multimeter, PCM connectors have a cover on the back of them though and that would need to be removed to back probe the connector, but you have to be careful doing this. Or you can use a wire piercing tool which makes a small hole in the wire insulation which later can be covered over with liquid electrical tape, you can get that at Walmart for $10. That way no moisture gets into the insulation.

Did you check the two grounds at the Data link connector as well, pins 4 and 5? Something to keep in mind here is that heat equals resistance, so that is most likely why this issue is happening when it's warmer out. I will post the PCM connectors here for you, and what you should have at each wire. It's odd you're not losing the 5v reference, with communications going down, the PCM would lose those 5 volts as well,

I'm looking over the PCM operations right now, and under PCM Outputs it has listed the "CCD bus (+/-) circuits for: Speedometer, Voltage meter, Fuel gauge, Oil Pressure gauge/lamp, Engine temperature gauge, and speed control warning lamp."
but you are only losing the fuel gauge, correct?

I would also pull the relays out and inspect them for any signs of overheating, pins that look dark, or the relay socket for loose pins. I'm getting these PCM connector diagrams ready for you.
Was this
answer
helpful?
Yes
No
Saturday, March 16th, 2024 AT 9:00 AM
Tiny
CAPTAIN KURTZ
  • MEMBER
  • 42 POSTS
No voltage meter or fuel gauge movement and the oil pressure and speedometer don't move when it won't start but I figured they wouldn't move without engine being on. Strange how the check engine light never comes on even when it runs fine. Will put a new bulb in just to make sure.
Was this
answer
helpful?
Yes
No
Saturday, March 16th, 2024 AT 10:37 AM
Tiny
CAPTAIN KURTZ
  • MEMBER
  • 42 POSTS
Back story, unsure of its relevance. Last year the CEL worked, and it threw transmission sensor codes. I brought it to AATCO Transmission Repair in Bullhead City, AZ and they replaced the sensors, however when replacing the harness connector at tranny apparently they crossed wires and according to them, fried the PCM, at which point they ordered a new one and installed and Van ran perfect for at least 6 months before this no bus issue occurred. When I got the van I noticed that the check engine light was off and no problems, so I figured it was fixed but now looking back I am wondering if the CEL was defunct since the fix. If one part of the 5v reference was down it would take down the entire system, correct?
Was this
answer
helpful?
Yes
No
Saturday, March 16th, 2024 AT 10:47 AM
Tiny
AL514
  • MECHANIC
  • 5,596 POSTS
Here are the PCM connector pinouts, diagrams 1-6, diagrams 7 and 8 are for checking for a bias voltage for the CCD network at the data link connector. Service info states the voltage should be 1.8 to 2.8volts on pins 3 and 11.

Another test to do when the fault is occurring, with the key on first, set your multimeter to DC volts with one lead on battery negative and the other on the engine block, then also on the body/frame. This is a voltage drop test on the Ground side of the vehicle. It should be close to 0 volts. Then try it cranking.

Next check with one meter lead on battery positive and the other on the Alternator positive post. Same test, set on DC volts, key On and then Cranking. Should also be close to 0 volts.
If you read anything over 1 volt, there could be an issue with the Grounds to the engine block or body/frame.
Bad frame ground straps, especially the braided types can look okay, but have high voltage drop on them.
Was this
answer
helpful?
Yes
No
Saturday, March 16th, 2024 AT 10:51 AM
Tiny
CAPTAIN KURTZ
  • MEMBER
  • 42 POSTS
Double checked Data Link Connector and both pins 4 and 5 work as ground with positive in pin 16 and I get voltage of 13.
Was this
answer
helpful?
Yes
No
Saturday, March 16th, 2024 AT 11:03 AM
Tiny
AL514
  • MECHANIC
  • 5,596 POSTS
Regarding your question, it depends if the 5-volt references are internally connected or if there are 2 different voltage regulators inside the PCM. This vehicle has 2 5v Refs.
The check engine light should come on at key on every time for 30 seconds or so then go out. If they hooked up power wires to grounds, which is what it sounds like they did, they could have damaged other modules. Do you notice any missing lights on the Cluster, such as security lamp, airbag lamp, brake lamp?
I'd go through checking for any blown fuses using a test light as well. There's a Technical Bulletin for the Central Timer module, which is part of the theft system, so if there's an issue with that module due to a voltage spike or voltage applied temporarily to a ground circuit, it can cause the stalling or starts and stalls.
When battery voltage is hooked up backwards like this shop did, there can be all kinds of issues, who knows if they even tightened up all the grounds really good, and there's loose connections somewhere now, it's really unfortunate that happened.
Was this
answer
helpful?
Yes
No
Saturday, March 16th, 2024 AT 11:11 AM
Tiny
AL514
  • MECHANIC
  • 5,596 POSTS
Refresh this page, I posted some info. Did they say exactly what they hooked up incorrectly?
Was this
answer
helpful?
Yes
No
Saturday, March 16th, 2024 AT 11:12 AM

Please login or register to post a reply.