No start when hot?

Tiny
CAPTAIN KURTZ
  • MEMBER
  • 42 POSTS
DLC pins 3 and 11 read 3 volts, ground test shows 0 volts, they had no idea which wires were crossed and upon inquiry I found out they fired most of their employees not long after they did my van so no luck getting info on what actually happened other than it was one of the wires in harness at transmission.
Was this
answer
helpful?
Yes
No
Saturday, March 16th, 2024 AT 12:33 PM
Tiny
CAPTAIN KURTZ
  • MEMBER
  • 42 POSTS
This van has manual window and door locks and as far as I know, no active security system. Upon checking fuse panel there is no CTM fuse in its labeled spot.
Was this
answer
helpful?
Yes
No
Saturday, March 16th, 2024 AT 12:36 PM
Tiny
CAPTAIN KURTZ
  • MEMBER
  • 42 POSTS
When checking with multimeter negative to negative on battery and positive to engine block I get a reading of -0.06.
Was this
answer
helpful?
Yes
No
Saturday, March 16th, 2024 AT 1:25 PM
Tiny
CAPTAIN KURTZ
  • MEMBER
  • 42 POSTS
That's while running.
Was this
answer
helpful?
Yes
No
Saturday, March 16th, 2024 AT 1:27 PM
Tiny
AL514
  • MECHANIC
  • 5,596 POSTS
Okay, so there's no voltage drop to the engine block, how about to the frame/body?
My concern with them shorting out who knows what, would be other modules, the Cluster communicates on this CCD network to the PCM as well, so they must have replaced the transmission connector pigtail, cut the wires, then using crimp connectors to attach the new connector and that's where they went wrong. In that case I would even be worried about how well they crimped the wires together. Are there visible wires crimped together? If they didn't use the heat shrink type connectors to keep moisture out, problems will start to show up eventually, I'm just looking over the transmission wiring to the PCM and Cluster. I'm just looking for a reasonable explanation to why issues are showing up a half year later.
You're getting the no bus message with just the key on right now?
Was this
answer
helpful?
Yes
No
Saturday, March 16th, 2024 AT 1:44 PM
Tiny
AL514
  • MECHANIC
  • 5,596 POSTS
There's a couple other case studies with the same exact symptoms, so with nothing on the Cluster working, the no start condition, a no bus message and no scan tool comms, this looks like the network is down, and it doesn't have to be the PCM that's pulling it down, it can be any of the modules on it. When you were reading the 3volts on the CCD wires, was that measuring each pin to ground separately? Or was it across pins 3 and 11?
Was this
answer
helpful?
Yes
No
Saturday, March 16th, 2024 AT 2:02 PM
Tiny
CAPTAIN KURTZ
  • MEMBER
  • 42 POSTS
Yes, if I turn the key, I don't hear fuel pump and no gauge's work, let it sit 30 seconds and odometer flashes no bus. Do I have to disassemble the C1 connector to test? With key in on position I put multimeter negative to negative battery terminal and positive to A22 and I get 11.2 volts however doing the same to A2 I get nothing. Also, no 5v at A17.
Was this
answer
helpful?
Yes
No
Saturday, March 16th, 2024 AT 2:08 PM
Tiny
AL514
  • MECHANIC
  • 5,596 POSTS
Okay, well that's something, A22 is a constant feed to maintain the memory in the PCM, A2 should come on with the Ignition switch, the power comes from Fuse 9 10amp in the Junction Block fuse panel, I believe that is the fuse panel inside the vehicle.

Now the 5v Ref at A17 goes to the throttle position sensor on the throttle body, but also branches off to the MAP sensor, the crankshaft position sensor, and the cam position sensor that is inside the Distributor.

Are you checking A17 with the PCM disconnected, or are you back probing the connector with it plugged into the PCM? The 5v ref comes out of the PCM, so if it's unplugged you won't read anything.

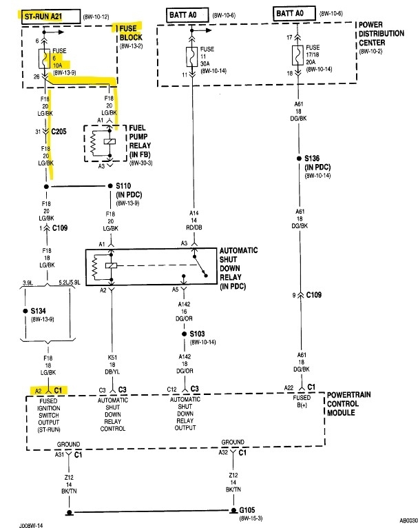
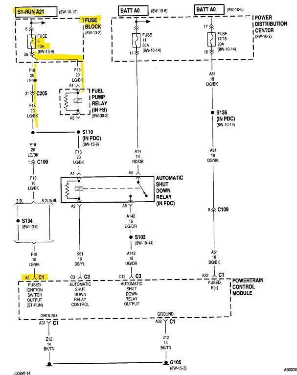
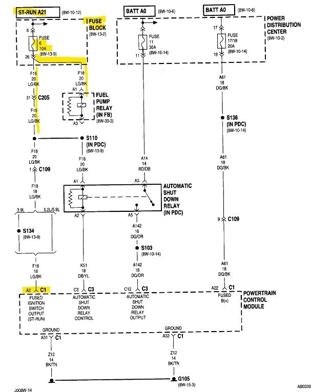
The 3rd diagram is of Fuse 6 10amp which feeds the fuel pump relay, the ASD Relay and PCM C1 A2, there are a couple of connectors in between the fuse panel and PCM. So, check Fuse 6, I believe this is the fuse block inside the vehicle.
Even some of these OEM diagrams are incorrect but let's start at Fuse 6. This will prevent the PCM from powering up, and it can prevent just a section of the PCM powering up. Some of these are designed like that. Where they have multiple power inputs.

Below I found some waveforms of the CCD data bus signal, but we'll get to that later.
Was this
answer
helpful?
Yes
No
Saturday, March 16th, 2024 AT 2:44 PM
Tiny
CAPTAIN KURTZ
  • MEMBER
  • 42 POSTS
I had it disconnected so I will need to re-test. This is the farthest I have ever ventured into the world of electricity, so I am learning as we go. Those symptoms sound pretty much identical, I took the bulb out of the dash for the CEL and switched it with Cruise bulb and now neither work so running to AutoZone to get new bulbs, it's cooler today so I've gotten it to start a few times and now the ABS light and Brake lights are on?
Was this
answer
helpful?
Yes
No
Saturday, March 16th, 2024 AT 2:53 PM
Tiny
AL514
  • MECHANIC
  • 5,596 POSTS
Okay, maybe it's the ABS module faulting the network, if you can get to it easy enough, you could try unplugging it, make sure the key is off first, unplug it and then see if the ABS out of the loop makes any difference. If this is in fact a network fault, we would try unplugging some modules to restore the network, and this vehicle only has a few modules. So, give that a try, either the ABS module is the fault, or that's another symptom of a network fault.
Was this
answer
helpful?
Yes
No
Saturday, March 16th, 2024 AT 3:00 PM
Tiny
AL514
  • MECHANIC
  • 5,596 POSTS
Technically though, even without PCM C1 plugged in, it looks like you should still have power on A2. Since that comes from the ignition switch I wonder if Fuse 6 is blown.
Was this
answer
helpful?
Yes
No
Saturday, March 16th, 2024 AT 3:02 PM
Tiny
CAPTAIN KURTZ
  • MEMBER
  • 42 POSTS
Put new fuse 6 interior panel no difference. There appear to be two harnesses on top of the ABS, should I unplug both?
Was this
answer
helpful?
Yes
No
Saturday, March 16th, 2024 AT 4:09 PM
Tiny
AL514
  • MECHANIC
  • 5,596 POSTS
Is there power at Fuse 6? And the ABS module has a 4 wire (C2) connector and a 14 wire (C1). You can just unplug the 14-wire connector, the 4 wire is just for the two front wheel speed sensors, it has nothing to do with the network. We just need to see if it's messing with the network, the ABS and Brake lamps probably came on because the PCM connector was disconnected. There is probably a code set in the ABS module for loss of communications with the PCM or the vehicle speed sensor, but make sure to be easy on these connectors, they are old and haven't been disconnected in a long time and the wiring can be brittle.
Was this
answer
helpful?
Yes
No
Saturday, March 16th, 2024 AT 4:19 PM
Tiny
AL514
  • MECHANIC
  • 5,596 POSTS
If you don't have any back probing pins, you can use a T pin as well. This red pin will fit right onto a meter or scope lead, but both of these are small enough to carefully back probe connectors so the connector pins don't become spread apart and will not make good contact after. So, if you take the cover off the back of the PCM connector the wires will be visible, and you can access them that way.
Was this
answer
helpful?
Yes
No
Saturday, March 16th, 2024 AT 4:33 PM
Tiny
CAPTAIN KURTZ
  • MEMBER
  • 42 POSTS
With key on Fuse 6 reads 12.25 top 1.31 bottom.
Was this
answer
helpful?
Yes
No
Saturday, March 16th, 2024 AT 4:54 PM
Tiny
CAPTAIN KURTZ
  • MEMBER
  • 42 POSTS
Removed 14 wire harness from ABS, no difference there. Checked connector at Crankshaft Position sensor, it read 5v, not sure how to test Crank pos sensor itself but removing made no difference.
Was this
answer
helpful?
Yes
No
Saturday, March 16th, 2024 AT 4:58 PM
Tiny
AL514
  • MECHANIC
  • 5,596 POSTS
What do you mean about the fuse? Are you reading 2 different voltages on either pin? You can plug the ABS back in.
Was this
answer
helpful?
Yes
No
Saturday, March 16th, 2024 AT 5:07 PM
Tiny
CAPTAIN KURTZ
  • MEMBER
  • 42 POSTS
I pulled fuse 6 and checked the ports that the fuse plugs into, that's where those readings come from. 12 was top 1.3 was bottom.
Was this
answer
helpful?
Yes
No
Saturday, March 16th, 2024 AT 5:13 PM
Tiny
CAPTAIN KURTZ
  • MEMBER
  • 42 POSTS
ABS is plugged back in.
Was this
answer
helpful?
Yes
No
Saturday, March 16th, 2024 AT 5:13 PM
Tiny
AL514
  • MECHANIC
  • 5,596 POSTS
Okay, if you have battery voltage at Fuse 6 and not at A2, we need to figure out why, there's 2 connectors in series to the PCM, connector C205 pin 31, then a Splice S110 that is inside the Power Distribution Center (PDC) which branches off to the ASD Relay, then connector C109 pin 1. It's a light green/black wire the entire way. I will find these connectors.
Was this
answer
helpful?
Yes
No
Saturday, March 16th, 2024 AT 5:37 PM

Please login or register to post a reply.