Monday, July 31st, 2023 AT 5:04 PM
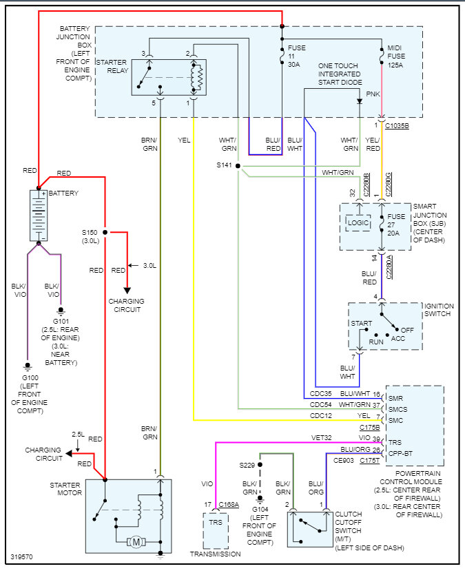
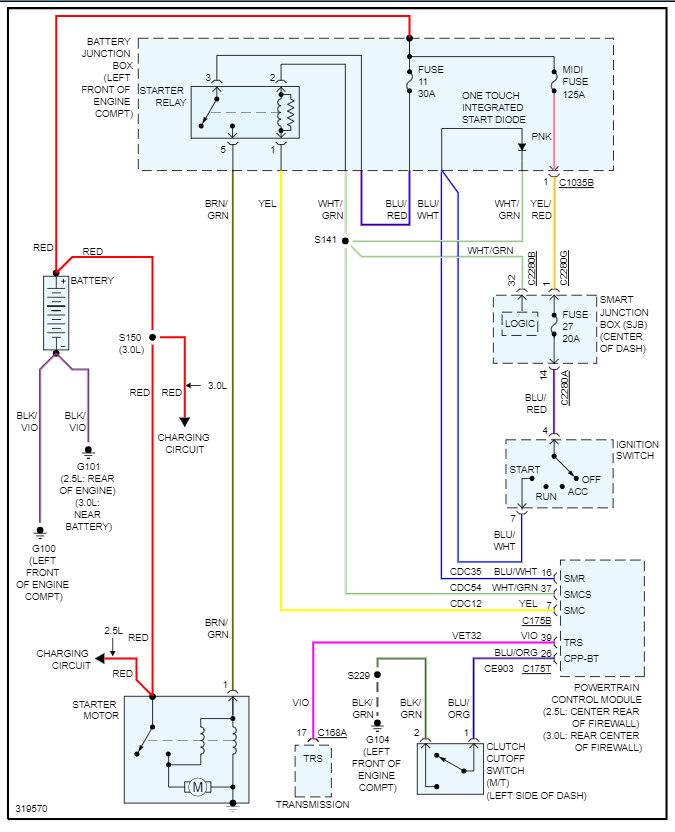
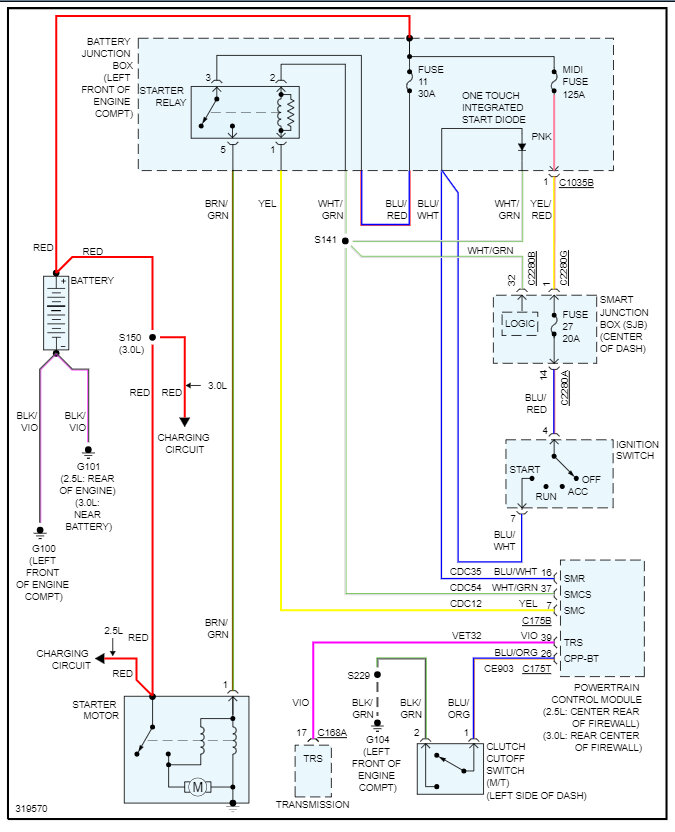
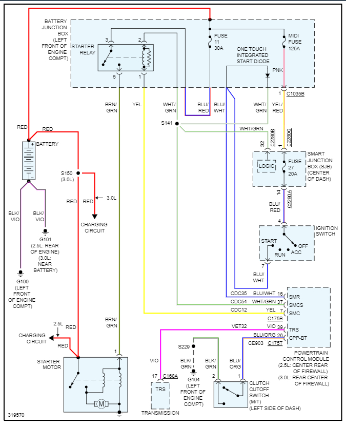
The shift cable and shift interlock solenoid broke. Both have been replaced. The car is in park now although it was stuck in drive before the repair. Car will crank and run fine if I jump the starter solenoid but doesn’t even try to crank otherwise. Checked and replaced any fuse or relay that mentioned “starter”. The car sat up for a while before the repairs we made but I checked for mouse damage and couldn’t find any.



