Engine not starting

Tiny
BILLCOLVIN94
  • MEMBER
  • 1989 FORD F-250
  • 7.5L
  • V8
  • 4WD
  • MANUAL
  • 100,000 MILES
Crank but no spark. Replace coil, distributor, ECM, and CPU
Wednesday, May 19th, 2021 AT 11:03 AM

8 Replies

Tiny
KEN L
  • MASTER CERTIFIED MECHANIC
  • 55,440 POSTS
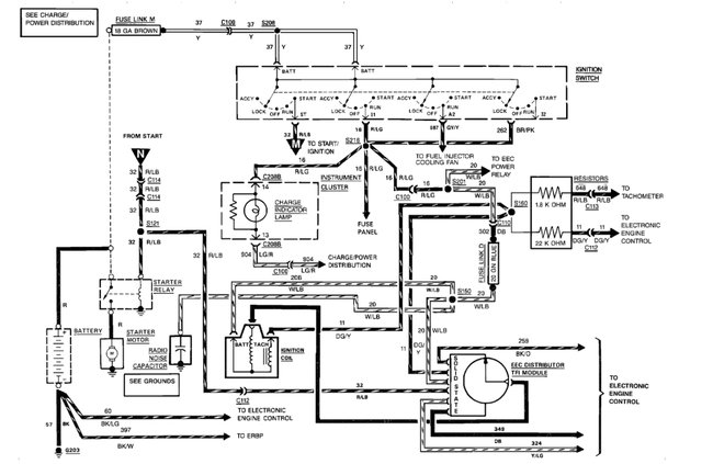
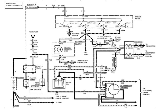
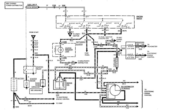
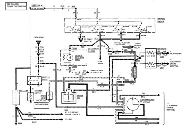
This sounds like a classic ignition module which they had big problems with. Here is the location so you can change it out to see what happens. If you did the ignition module with the distributor please test the EEC relay here is a guide to help with the location in the diagrams below:

https://www.2carpros.com/articles/how-to-check-an-electrical-relay-and-wiring-control-circuit

Check out the diagrams (below). Please let us know what you find. We are interested to see what it is.
Was this
answer
helpful?
Yes
No
+1
Thursday, May 20th, 2021 AT 6:44 PM
Tiny
BILLCOLVIN94
  • MEMBER
  • 5 POSTS
Replaced both relays and the TFI on this distributor doesn't have the three contacts at the rear and was replaced with new distributor.
Was this
answer
helpful?
Yes
No
Friday, May 21st, 2021 AT 9:29 AM
Tiny
BILLCOLVIN94
  • MEMBER
  • 5 POSTS
No spark while cranking, but sparks once when cranking stops.
Was this
answer
helpful?
Yes
No
+1
Saturday, May 22nd, 2021 AT 10:49 AM
Tiny
KEN L
  • MASTER CERTIFIED MECHANIC
  • 55,440 POSTS
Lets try the EEC relay test or replacement. Please let me know.
Was this
answer
helpful?
Yes
No
Sunday, May 23rd, 2021 AT 11:55 AM
Tiny
BILLCOLVIN94
  • MEMBER
  • 5 POSTS
Already replaced.
Was this
answer
helpful?
Yes
No
Sunday, May 23rd, 2021 AT 1:08 PM
Tiny
KEN L
  • MASTER CERTIFIED MECHANIC
  • 55,440 POSTS
I have seen a fuel injector short out and cause this. Can you disconnect all fuel injectors to see if the spark returns? Also disconnect all oxygen sensors as well. Let me know.
Was this
answer
helpful?
Yes
No
Monday, May 24th, 2021 AT 9:53 AM
Tiny
BILLCOLVIN94
  • MEMBER
  • 5 POSTS
Still no spark.
Was this
answer
helpful?
Yes
No
Friday, May 28th, 2021 AT 4:34 PM
Tiny
KEN L
  • MASTER CERTIFIED MECHANIC
  • 55,440 POSTS
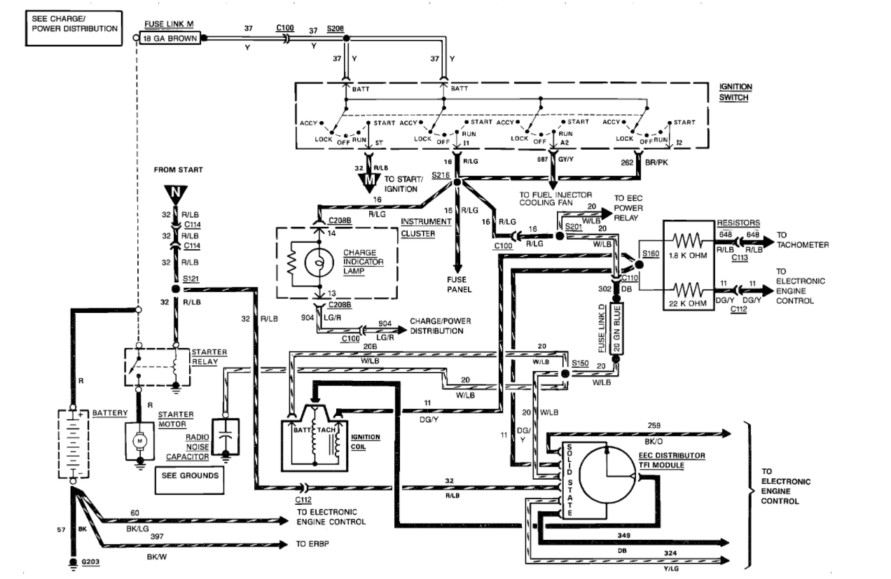
Let's check the ignition switch if one "leg of the switch is bad it will not get complete power to the ECM. here is a guide to help and the ignition switch wiring diagrams below:

https://www.2carpros.com/articles/how-to-use-a-test-light-circuit-tester

Check out the diagrams (below). Please let us know what happens.
Was this
answer
helpful?
Yes
No
Sunday, May 30th, 2021 AT 11:47 AM

Please login or register to post a reply.