No spark at plugs or distributor?

Tiny
GOLDY79
  • MEMBER
  • 1 POST
  • 1991 HONDA CIVIC
  • 4 CYL
  • FWD
  • MANUAL
  • 200,000 MILES
I have a 1991 civic, SOHC. I drove my car home, next day it would not start. Turns over, sounds like it is trying to start but won't go. I had the distributor replaced 1 year ago. Removed plug wires from spark plugs and turned car over - no spark or clicking. If I try and start it a couple of times there is a strong fuel smell.
Was this
answer
helpful?
Yes
No
Monday, November 2nd, 2020 AT 2:01 PM (Merged)
Tiny
KHLOW2008
  • MECHANIC
  • 41,814 POSTS
Hi goldy79,

Test for power supply to distributor Black/Yellow eire. If power is available with ignition switch turned to ON and while cranking, the ignition coil or ICM is bad.
Was this
answer
helpful?
Yes
No
-1
Monday, November 2nd, 2020 AT 2:01 PM (Merged)
Tiny
BEARSAUTO1026
  • MEMBER
  • 7 POSTS
  • 1990 HONDA CIVIC
  • 1.5L
  • 4 CYL
  • 2WD
  • AUTOMATIC
  • 190,000 MILES
I replaced distributors and it ran then I parked it and tried to start it no spark. I pulled the main and satored and it started only to shutdown again. I have power at the black and yellow wire going into the distributor, but no spark to plugs.
Was this
answer
helpful?
Yes
No
Monday, November 2nd, 2020 AT 2:01 PM (Merged)
Tiny
KEN L
  • MASTER CERTIFIED MECHANIC
  • 55,512 POSTS
Hey BEARSAUTO1026

Im wondering if the timing belt is in tact, can you remove the oil filler cap and cranks the engine over to see if the camshaft is rotating?

Please let me know

Best, Ken
Was this
answer
helpful?
Yes
No
Monday, November 2nd, 2020 AT 2:01 PM (Merged)
Tiny
BEARSAUTO1026
  • MEMBER
  • 7 POSTS
Yes the cam is turning
Was this
answer
helpful?
Yes
No
-1
Monday, November 2nd, 2020 AT 2:01 PM (Merged)
Tiny
KEN L
  • MASTER CERTIFIED MECHANIC
  • 55,512 POSTS
Is it a new or used distributor? If it was used do you see rust colored dust inside?
Was this
answer
helpful?
Yes
No
Monday, November 2nd, 2020 AT 2:01 PM (Merged)
Tiny
BEARSAUTO1026
  • MEMBER
  • 7 POSTS
No colored dust as I said it was a new distributor I put on sunset time I've replaced the igniter I replace the coil I ran a check on the igniter and on the green wire green and black I have battery voltage on the blue and white I have battery voltage on the Green yellow wire I have continuity on the blue wire I do not have continuity could this be my problem I grounded the blue wire have to distributor but try and still no spark I have signal hat the positive terminal for the coil but the coil does not fire I replace the coil still no fire I yet to check if I'm getting signal from the yellow green wire but what the signal going through the coil indicate that the computer ecm is operating as it's supposed to I put a different a new ignition switch in the car still has no spark do you have any direction that I might pursue to get this done
Was this
answer
helpful?
Yes
No
Monday, November 2nd, 2020 AT 2:01 PM (Merged)
Tiny
KEN L
  • MASTER CERTIFIED MECHANIC
  • 55,512 POSTS
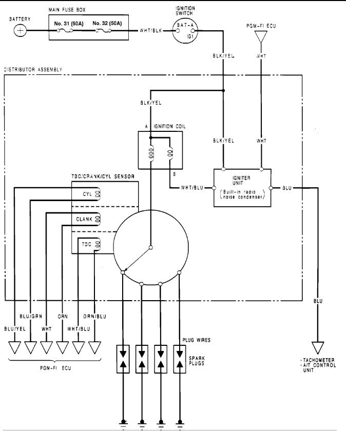
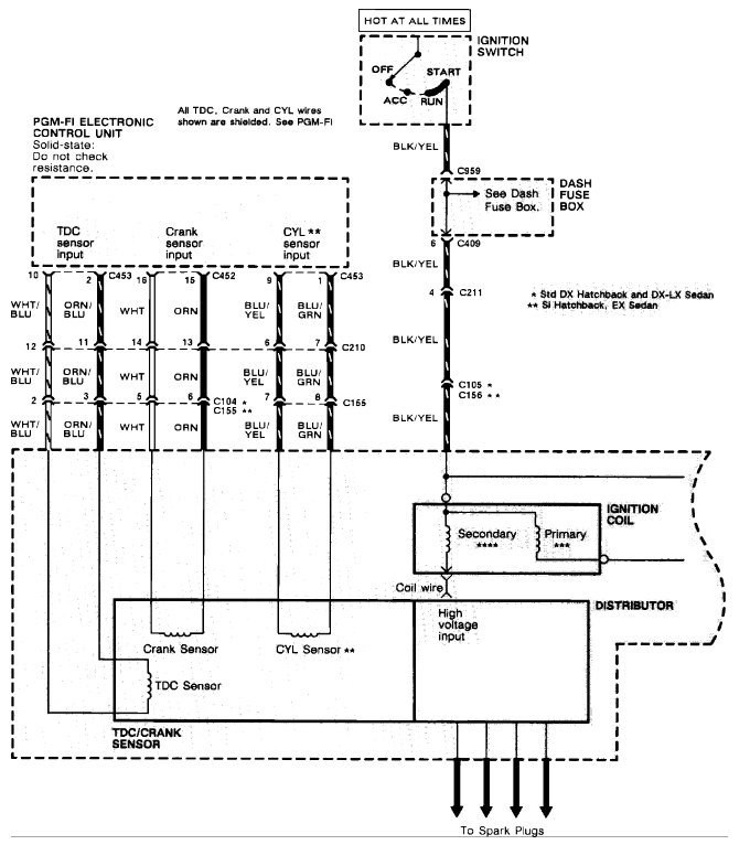
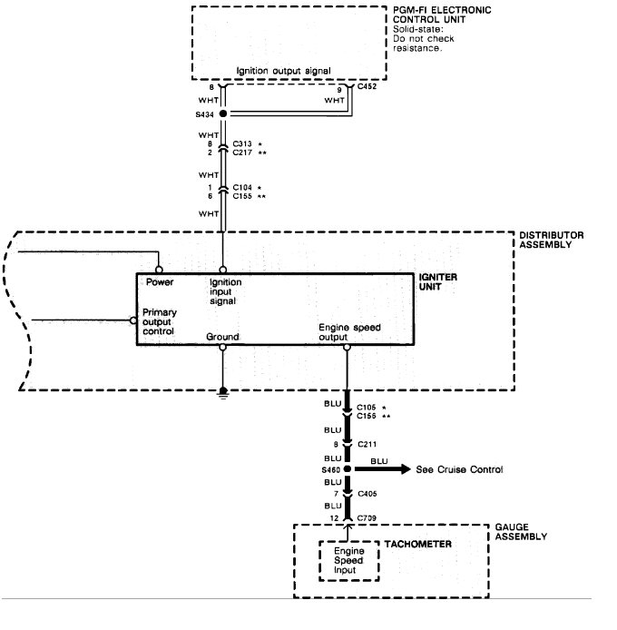
I found this wiring diagram so you can do some testing.

Blk/yel should have power with the ignition on, also disconnect the blue wire and try it in case the tach is shorted out causing the problem.

Let me know,

Best, Ken
Was this
answer
helpful?
Yes
No
-1
Monday, November 2nd, 2020 AT 2:01 PM (Merged)
Tiny
BEARSAUTO1026
  • MEMBER
  • 7 POSTS
  • 1990 HONDA CIVIC
  • 1.5L
  • 4 CYL
  • 2WD
  • AUTOMATIC
  • 190,000 MILES
My car has no spark, but engine turns over when I turn the key. The engine has compression and I can hear the fuel pump prime for about ten seconds engine cranks but produces no spark. I have replaced the distributor and checked the main relay. I have checked the power at the bulk and yellow wire at the two line plug on distributor and it has battery voltage. After replacing the distributor I was able to get the car to start and run only to return when I shut the engine down. I have no other direction to pursue.
Was this
answer
helpful?
Yes
No
Monday, November 2nd, 2020 AT 2:01 PM (Merged)
Tiny
KEN L
  • MASTER CERTIFIED MECHANIC
  • 55,512 POSTS
Hey BEARSAUTO1026,

This sounds like an ignition coil problem, when you replaced the distributor did you get a rebuild one or used?

Best, Ken
Was this
answer
helpful?
Yes
No
Monday, November 2nd, 2020 AT 2:01 PM (Merged)
Tiny
BEARSAUTO1026
  • MEMBER
  • 7 POSTS
I replaced the distributor with a new one. After more searching I've did some more testing. The igniter connectors blk and y have battery v the Blu and what has battery v. The green and y has cont. The blue wire does not is this a indicator of the direction I should take
Was this
answer
helpful?
Yes
No
Monday, November 2nd, 2020 AT 2:01 PM (Merged)
Tiny
KEN L
  • MASTER CERTIFIED MECHANIC
  • 55,512 POSTS
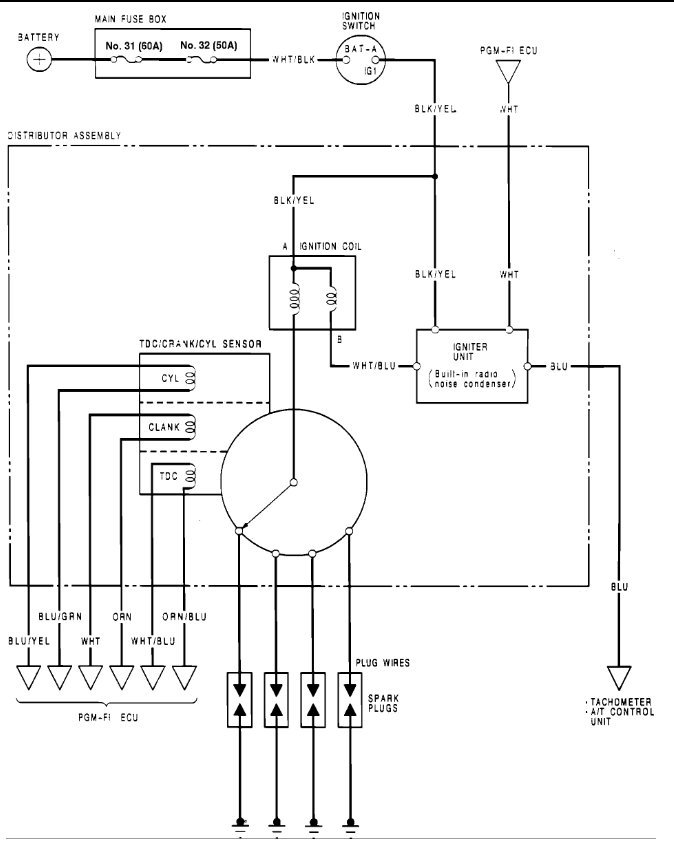
Here is a testing procedure for you.

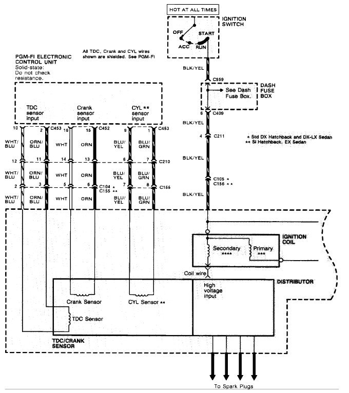
Perform an input test for the igniter unit after finishing the fundamental tests for the ignition system and fuel emission system. Check for blown No.32 (50 A) fuse in the dash fuse box before testing.
Remove the distributor cap, the leak cover and the rotor.

Disconnect the WHT wire, BLK/YEL wire, WHT/BLU wire, and the BLU wire from the igniter unit.
Use a voltmeter to check for battery voltage between the BLK/YEL wire and the body ground with the ignition switch ON
.
A) If there is no voltage, check for an open in the BLK/YEL wire between the igniter unit and the ignition switch.

B) If there is battery voltage, go to step 4.
Use a voltmeter to check for battery voltage between the WHT/BLU wire and the body ground with the ignition switch ON.

A) If there is no voltage, check for:
-Faulty ignition coil.
An open in the WHT/BLU wire between the igniter unit and the ignition coil.

B) If there is battery voltage, go to step 5.
Check for continuity between the WHT wire and the body ground.

A) If there is no continuity, check for:
An open in the WHT wire between the igniter unit and the PGM-FI ECU. -Poor ground at thermostat housing (G101 or G151). Refer to Cooling System / Cooling Fan Motor / Diagrams. See: Engine, Cooling and Exhaust Cooling System Radiator Cooling Fan Motor Diagrams Electrical

b) If there is continuity, go to step 6.
Check for continuity between the BLU wire and the body ground.

A) If there is no continuity, check for:
An open in the BLU wire between the igniter unit and the tachometer or the A/T control unit. -Poor ground at thermostat housing (G151), left front fender well next to washer bottle (G301) or left kick-panel (G401). Refer to Cooling System / Cooling Fan Motor / Diagrams. See: Engine, Cooling and Exhaust Cooling System Radiator Cooling Fan Motor Diagrams Electrical

b) If there is continuity, go to step 7.
If all continuity and voltage tests are normal, but the engine won't start, replace the igniter unit.
NOTE : The igniter unit may be covered under the manufacturer's emission warranty. Contact the appropriate agency before replacing.

Please run some tests and get back to us so we can continue helping you.

Best, Ken
Was this
answer
helpful?
Yes
No
+3
Monday, November 2nd, 2020 AT 2:01 PM (Merged)
Tiny
BEARSAUTO1026
  • MEMBER
  • 7 POSTS
I did the test you suggested and cleaned all (2) grounds. I found that seeing that there is no tack on my 1990 Honda Civic DX that the blue wire from the distributor is linked to the T/A. Is it recommended to change out the T/A and that would end this nightmare. Is a open at the blue wire is it enough to cause this problem
Was this
answer
helpful?
Yes
No
Monday, November 2nd, 2020 AT 2:01 PM (Merged)
Tiny
KEN L
  • MASTER CERTIFIED MECHANIC
  • 55,512 POSTS
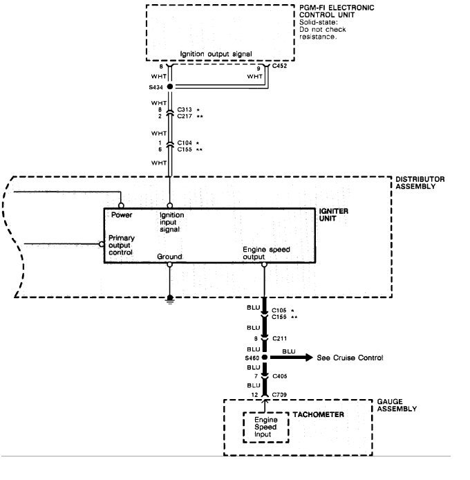
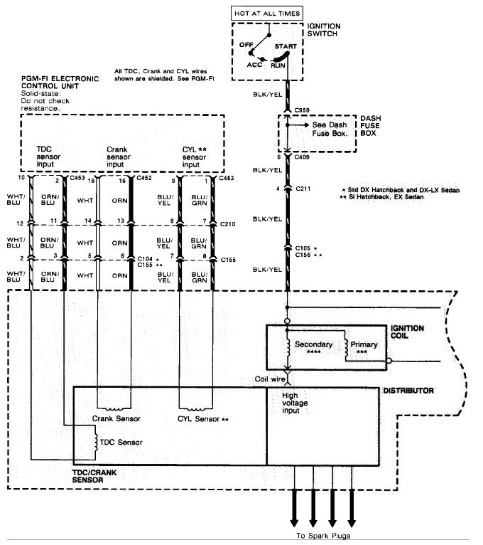
We are missing something, here is a wiring diagram so you can do some testing, if all checks out the distributor is bad and you need another one to get the problem fixed.

https://www.2carpros.com/articles/how-to-use-a-test-light-circuit-tester

Please let us know what happens.

Best, Ken
Was this
answer
helpful?
Yes
No
Monday, November 2nd, 2020 AT 2:01 PM (Merged)
Tiny
BEARSAUTO1026
  • MEMBER
  • 7 POSTS
  • 1990 HONDA CIVIC
  • 144,000 MILES
Well I am. Still dealing with the same car that I have spent last month trying to get back on the road
I have replaced the distributor again ( at $222.00 a shot ) only to get the PCM to kick back a 8 code. I do not know if you have time to go back in the time that we spent in this problem so just let me touch on the shot that Honda must of invented just to up set me. I have a crank no spark problem for my f2f 1.5 automatic transmission no tachometer (I mention tachometer because the blue wire in distributor is still a open ) I have replaced main relay, distributor. And a new ing switch and still no spark. So thinking that I problem got took on the distributor. I took money that I really could not find a real reason to spend and went to the parts house with my weeks pay and bought another distributor (I know, but got so much in this repair what the heck). So I install the new part and checked the timing belt to just be sure that it was not the problem all good. I tried to start the money grabbing beast and all I got out of it was a response of the PCM eight flashes of red eight times. Can you please help me out after spending all that money my wife says I cannot come home, ha ha.
Was this
answer
helpful?
Yes
No
Monday, November 2nd, 2020 AT 2:01 PM (Merged)
Tiny
HMAC300
  • MECHANIC
  • 48,601 POSTS
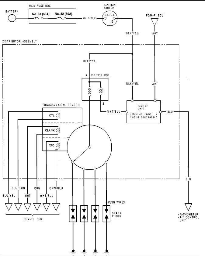
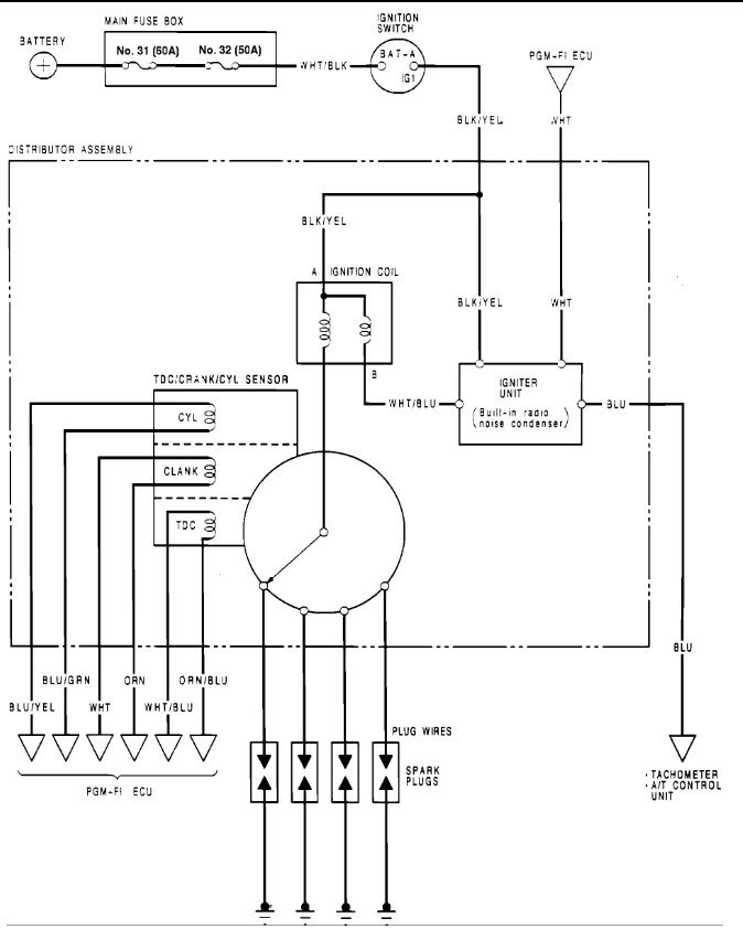
Code 8 s TDC so pull hazard fuse in main fuse-box for ten seconds then reinstall see if it starts. If not then it is a distributor or wiring issue instructions in picture. If it is a CRX or CRXF it may be different this is for a base Honda Civic.
Was this
answer
helpful?
Yes
No
Monday, November 2nd, 2020 AT 2:01 PM (Merged)
Tiny
MAXPOWERCHECK
  • MEMBER
  • 1 POST
  • 1990 HONDA CIVIC
My 1990 civic dx daily driver with 200,000 miles experienced a low rpm misfire a year ago which became progressive. My shop determined the plug wires failed after I replaced cap, rotor, plugs. Ran fine til 2 months ago, it begain to misfire again at 258,000 miles. Got worse recently and then began violently backfiring, misfiting and died last night. I saw what looked like a cloud of light grey smoke behind me during the 15 mph acceleration engine failure. Did not smell oil. Won't start. Just fires a little, barely runs, backfiring, stuttering. No bearing squeal. Check engine light intermittent illumination last year or so. Original fuel filter (couldn't remove, fuel line bolts so tight I couldn't figure way to remove)

What is it? Any help is appreciated.
Was this
answer
helpful?
Yes
No
Monday, November 2nd, 2020 AT 2:01 PM (Merged)
Tiny
BRUCE HUNT
  • MECHANIC
  • 3,754 POSTS
Wow - based on the last statement which says "Just fires a little, barely runs, backfiring, stuttering" I would be led to believe that is have a fuel deprivation. I think you are going to have to breakdown and replace that filter to start with. Then determine if it will run better, if not I would then consider getting it tested for fuel pressure.

You mentioned the CEL and I would see if it offers any pointers by pulling the codes from the ECU. Probably just points to an engine misfire but you never know. This could also be a cam or crank sensor that is bad.
Was this
answer
helpful?
Yes
No
Monday, November 2nd, 2020 AT 2:01 PM (Merged)
Tiny
ROSADOERICK
  • MEMBER
  • 2 POSTS
  • 1989 HONDA CIVIC
  • 4 CYL
  • 2WD
  • MANUAL
I have a 1989 Honda Civic DX with a 1.5l; when I turn the key the only thing I can hear/see come on is main relay, lights on dash and ECU the fuel pump doesn't come on at all and when I turned it to crank it there's no spark; I have replaced ICM, Ignition Coil, the rotor and did a little work on the main relay but still nothing. I checked the fuel pump cables and I'm not getting any power, I check the ECU and the only thing I found was code #20 which it means ELD is that the problem? What should I check next?
Was this
answer
helpful?
Yes
No
Monday, November 2nd, 2020 AT 2:02 PM (Merged)
Tiny
RASMATAZ
  • MECHANIC
  • 75,992 POSTS
How about the TDC sensor in the distributor have you rule that out
Was this
answer
helpful?
Yes
No
Monday, November 2nd, 2020 AT 2:02 PM (Merged)

Please login or register to post a reply.