No spark at plugs or distributor?

Tiny
BRIANMF
  • MEMBER
  • 1993 HONDA CIVIC
  • 1.6L
  • 4 CYL
  • 2WD
  • AUTOMATIC
  • 250,000 MILES
Car shut off while in park. Cranks fine but wont start. Replaced entire distributor assembly, still no spark. Pgm-fi tested fine. Battery is good.
Sunday, December 1st, 2019 AT 12:51 PM

54 Replies

Tiny
KASEKENNY
  • MECHANIC
  • 18,907 POSTS
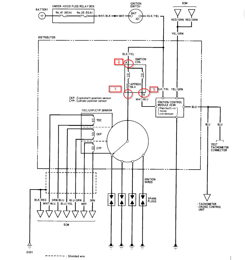
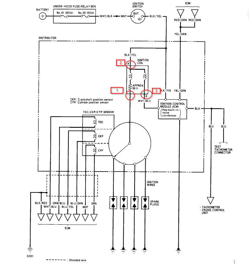
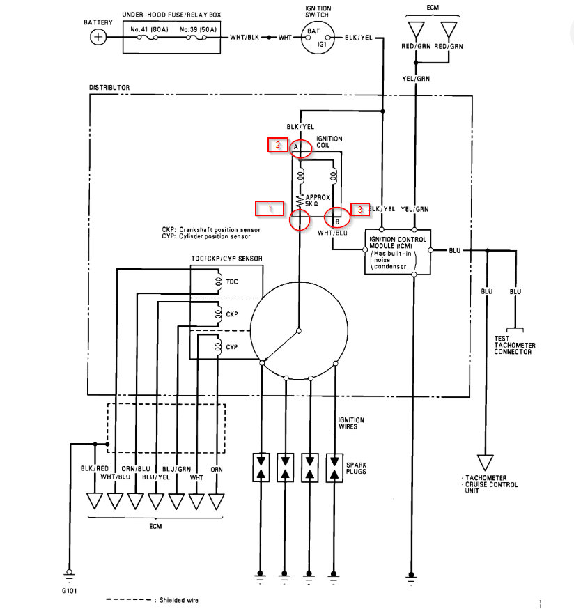
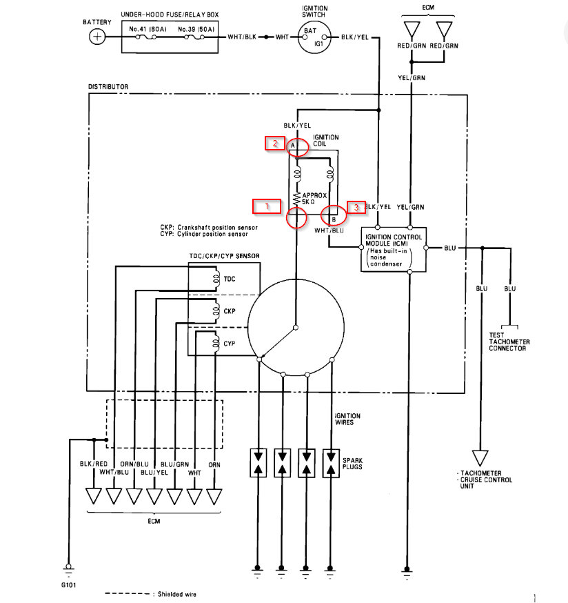
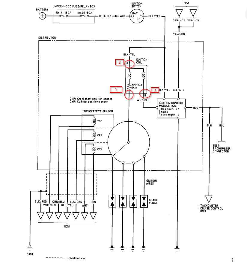
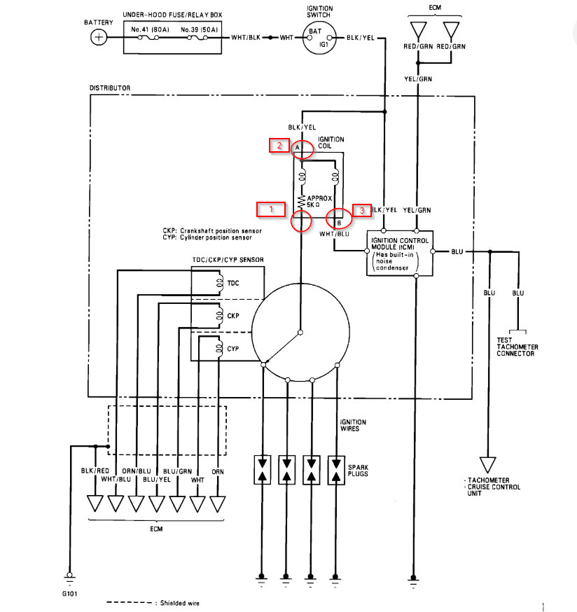
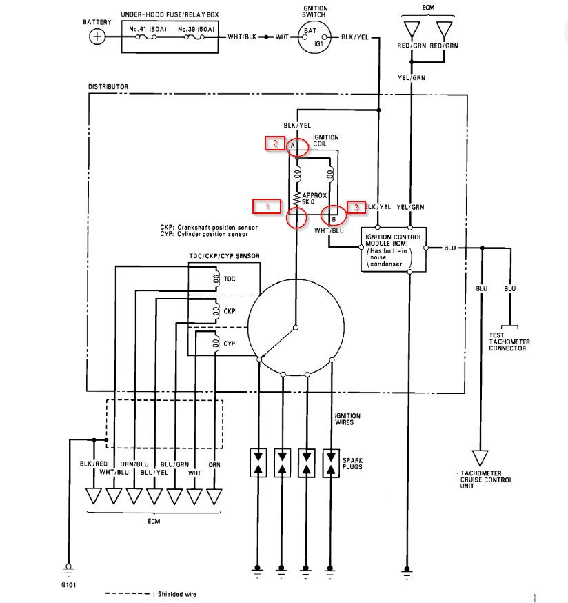
Okay. We need to check and see where we have voltage on the coil. I number the 3 wires that we need to check. This will help determine if the coil is the issue or if the ICM is the issue. Also, it could be a voltage issue to the coil but since the engine cranks I assume this is okay but we need to test just to be sure.

Let me know what you find and we can go from there.
Was this
answer
helpful?
Yes
No
Sunday, December 1st, 2019 AT 7:51 PM
Tiny
BRIANMF
  • MEMBER
  • 7 POSTS
I'm kinda skipping ahead a bit since I've tested from the plugs to the distributor prior to writing. And also entire distributor assembly (including ignition coil) was replaced when this issue occurred. From reading what you have said to others and what I've read online in pretty sure I've narrowed it down to the ignition switch. I'm currently trying to test it but cant figure out which connector is the 7-p in the diagram attached.
Was this
answer
helpful?
Yes
No
Wednesday, December 4th, 2019 AT 7:02 PM
Tiny
KASEKENNY
  • MECHANIC
  • 18,907 POSTS
Unfortunately this is the only document I can find on it. However, of the connectors under the steering column it should be the only 7 pin connector so that is the give away that it is it. Also, look for it to have the layout pictured, 3 pins on the top, 4 pins on the bottom.
Was this
answer
helpful?
Yes
No
Thursday, December 5th, 2019 AT 6:43 PM
Tiny
BRIANMF
  • MEMBER
  • 7 POSTS
I found it and tested those, but I'm not sure what they should test at.
Was this
answer
helpful?
Yes
No
Saturday, December 7th, 2019 AT 9:45 AM
Tiny
BRIANMF
  • MEMBER
  • 7 POSTS
The first one tested at 11 ohms and the rest at 1.
Was this
answer
helpful?
Yes
No
Saturday, December 7th, 2019 AT 9:48 AM
Tiny
KASEKENNY
  • MECHANIC
  • 18,907 POSTS
Okay. I am not sure I understand how you are testing this. Take a look at the diagrams. You should be testing each of the terminals in each different key position. Position 0 is no key in the ignition. Position I is in ACC, position II is "on", position III is start, key in is key just in the ignition.

Let me know if this is how you tested it. If it is, all they care about is continuity. If you have resistance (as you do) then it doesn't matter about the actual resistance reading.
Was this
answer
helpful?
Yes
No
Saturday, December 7th, 2019 AT 7:05 PM
Tiny
BRIANMF
  • MEMBER
  • 7 POSTS
I retested it to make sure I has right readings in right positions and the test for position 1 (white/black acc. And white battery) had no continuity.
Was this
answer
helpful?
Yes
No
Sunday, December 8th, 2019 AT 8:42 PM
Tiny
KASEKENNY
  • MECHANIC
  • 18,907 POSTS
Okay. If this is the case, it looks like the steering lock assembly needs to be replaced. See the highlighted portion.
Was this
answer
helpful?
Yes
No
Monday, December 9th, 2019 AT 7:03 PM
Tiny
BRIANMF
  • MEMBER
  • 7 POSTS
Is there anything specific that needs to be done while doing that other than just replacing the part (programming, resetting anything, etc.)?
Was this
answer
helpful?
Yes
No
Monday, December 9th, 2019 AT 7:07 PM
Tiny
KASEKENNY
  • MECHANIC
  • 18,907 POSTS
I don't show any. The only thing it mentions is rearming the airbag but nothing as far as programming.
Was this
answer
helpful?
Yes
No
Tuesday, December 10th, 2019 AT 4:50 PM
Tiny
BRIANMF
  • MEMBER
  • 7 POSTS
I replaced the ignition lock and now it doesnt turn over and no lights on the dash. Just beeps when key is inserted
Was this
answer
helpful?
Yes
No
Tuesday, December 17th, 2019 AT 3:48 PM
Tiny
KASEKENNY
  • MECHANIC
  • 18,907 POSTS
The key doesn't turn in the ignition and the dash lights don't turn on? Does the key turn at all?
Was this
answer
helpful?
Yes
No
Wednesday, December 18th, 2019 AT 3:15 PM
Tiny
LADON ENFINGER
  • MEMBER
  • 1 POST
  • 1993 HONDA CIVIC
  • 4 CYL
  • FWD
  • MANUAL
  • 188,886 MILES
My honda was running fine and died all of a sudden. I have changed the main relay, the ICM, and checked all the fuses. But no dice. Still want crank. What do you think?
Was this
answer
helpful?
Yes
No
Monday, November 2nd, 2020 AT 2:00 PM (Merged)
Tiny
KHLOW2008
  • MECHANIC
  • 41,814 POSTS
Hi ladon enfinger,

Did you check if the distributor rotor is turning when engine is being cranked? If rotor is not turning, the timing belt has given way.
Was this
answer
helpful?
Yes
No
+1
Monday, November 2nd, 2020 AT 2:00 PM (Merged)
Tiny
VERNEDVERN
  • MEMBER
  • 1 POST
  • 1992 HONDA CIVIC
Electrical problem
1992 Honda Civic 4 cyl Front Wheel Drive Automatic? Miles

Owner had a dead battery. Car was jumped and engine started. While engine was running the owner disconnected the negative cable from the battery (said he wanted to see if the alternator was working) the engine died. It would not start again. No spark. I
have the Haynes manual for this car. All voltages and ohm readings are normal (according to manual) in the distributor. Battery, Distributor and computer have been replaced from junk yard except battery is new. Still NO SPARK, all fuses inside and under the hood are good. Any ideas what might be wrong?
Was this
answer
helpful?
Yes
No
-1
Monday, November 2nd, 2020 AT 2:01 PM (Merged)
Tiny
F4I_GUY
  • MECHANIC
  • 3,302 POSTS
Did you check the main battery fuse (60amp)?

Disconnecting the negative battery terminal can cause extreme electrical damage on vehicles. If all the fuses and relays are fine, I would look into the modules to be blown.
Was this
answer
helpful?
Yes
No
Monday, November 2nd, 2020 AT 2:01 PM (Merged)
Tiny
RSCHOONOVER
  • MEMBER
  • 5 POSTS
  • 1992 HONDA CIVIC
92 honda civic SOHC SI 1600 CC. 225,000 miles. I was heading to work and the engine died. Everything works and the engine turns but there is no spark to the plugs. I have replaced the Ignitor. I still do not get any spark. I check the voltage to the coil. It is within specs. The coil checks out at 10,000. But should be between 13 to 19,000. I would think I would be getting spark. I have checked all of the fuses. I had a CRX a few yrs back and the same thing happened. They told me it was a relay switch. Could this be the same?
Was this
answer
helpful?
Yes
No
Monday, November 2nd, 2020 AT 2:01 PM (Merged)
Tiny
BLACKOP555
  • MECHANIC
  • 10,386 POSTS
If the coil is putting out power but still no spark then it is not the relay! Does your model have a distributor and rotor? If so check for carbon build up or cracks. Also tfi module could be loose.
Was this
answer
helpful?
Yes
No
Monday, November 2nd, 2020 AT 2:01 PM (Merged)
Tiny
RSCHOONOVER
  • MEMBER
  • 5 POSTS
The Primary Coil resistance is 0.6 ohms and the secondary resistance is 10.2k ohms. I do not have a test light but I hooked a meter to the + and - terminals of the coil with the meter set at 20v and cranked the vehicle. The charge fluctuated between.4 to.7 . The rotor cap and rotor look ok. There does not seem to be any cracks in the cap and the wires test fine. What is the TFI modual and where is it located?
Was this
answer
helpful?
Yes
No
Monday, November 2nd, 2020 AT 2:01 PM (Merged)
Tiny
BLACKOP555
  • MECHANIC
  • 10,386 POSTS
Tfi is another name for ignition module. It is located on the side of the distributor. Also check the crank position sensor.
Was this
answer
helpful?
Yes
No
Monday, November 2nd, 2020 AT 2:01 PM (Merged)

Please login or register to post a reply.