No spark?

Tiny
CODY KILCREASE
  • MEMBER
  • 1991 FORD RANGER
  • 2.0L
  • 4 CYL
  • 2WD
  • MANUAL
  • 88,000 MILES
I changed the coil pack and still no spark.
Tuesday, September 3rd, 2019 AT 5:37 PM

73 Replies

Tiny
BMDOUBLE
  • MECHANIC
  • 1,139 POSTS
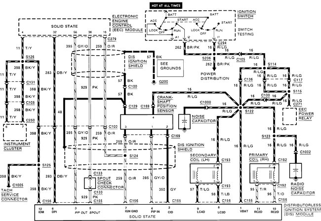
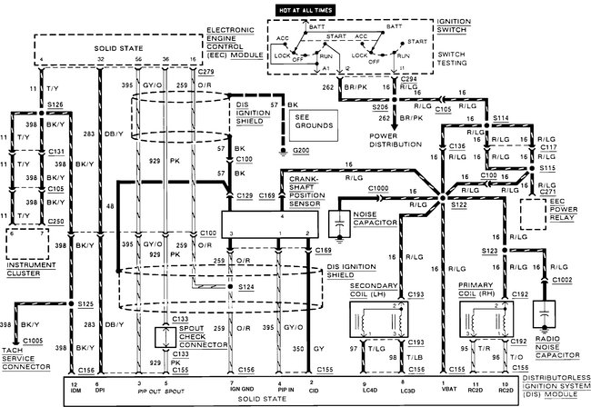
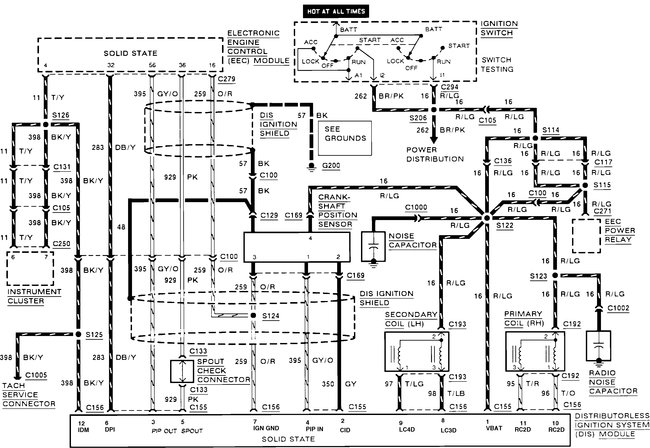
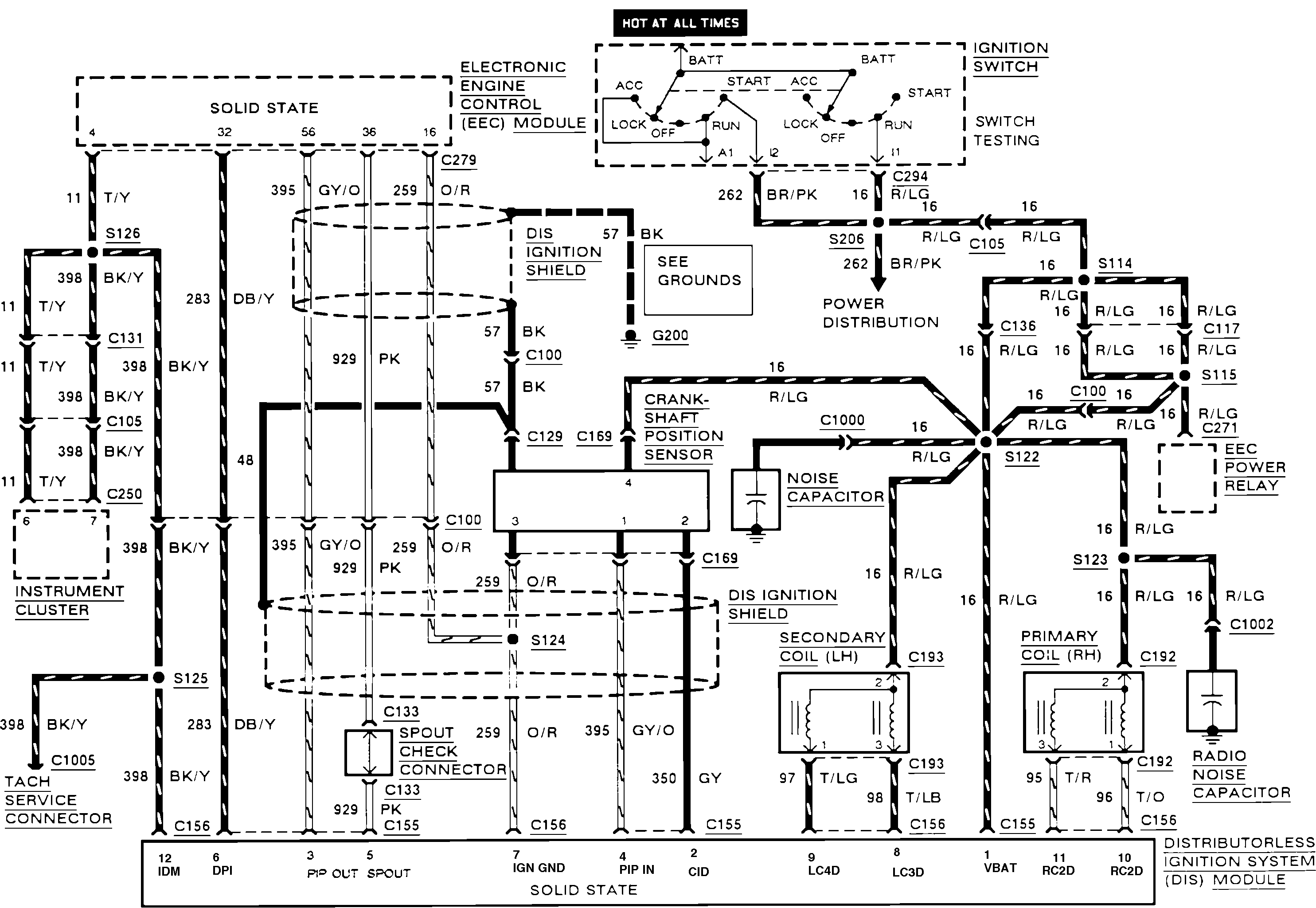
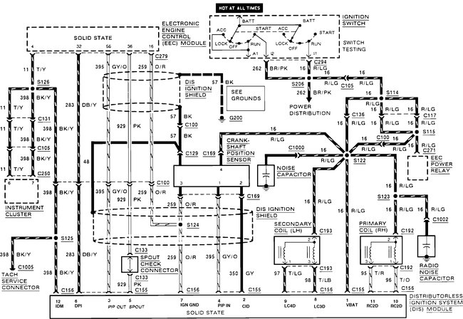
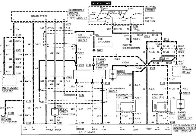
I've attached the wire diagram along with a few pinpoint tests to get started. I have replaced quite a few of the distributor-less ignition modules on these though, but a few quick tests usually can pinpoint this. Just make sure you have voltage with the key on at the red/light green wire at the coils and the module, also make sure that all of the screws are installed and tight on the distributor-less ignition module because the module grounds itself through these screws.

This guide can help test it

https://www.2carpros.com/articles/how-to-test-an-ignition-system

Please run down this guide and report back.
Was this
answer
helpful?
Yes
No
-1
Tuesday, September 3rd, 2019 AT 8:28 PM
Tiny
EXPYOU
  • MEMBER
  • 10 POSTS
  • 1991 FORD RANGER
  • 6 CYL
  • 4WD
  • AUTOMATIC
  • 176,000 MILES
I have a 91 ford ranger 4.0 4x4 distuberless truck and recently the truck has lost spark to the plugs u can turn it over and over and no spark there when I ground the plugs. I replaced the edis also replaced the crankshaft sensor and also replaced the coil pack. Ignition switch has been replaced. The computer and the ecc relay has been replaced. It fires up and sits there and running and it dies out of the blue like u shut off the key. When it is running its running fine. When it dies it has no spark at the spark plug again.I replaced all spark plug wires also. I bought a expesive code scanner and scaned it for codes and no codes are reading. What could be the problem?
Was this
answer
helpful?
Yes
No
Wednesday, July 29th, 2020 AT 11:47 AM (Merged)
Tiny
JACOBANDNICKOLAS
  • MECHANIC
  • 110,194 POSTS
Have you checked fuel pump pressure when this happens? Also, under the hood in the relay block, you will find an EEC relay. Switch it with another one with the same part number when this happens to see if it will restart. The EEC (electronic engine control) relay will shut both spark and fuel off to the engine if it is bad.

Let me know what you find.
Joe
Was this
answer
helpful?
Yes
No
+1
Wednesday, July 29th, 2020 AT 11:47 AM (Merged)
Tiny
EXPYOU
  • MEMBER
  • 10 POSTS
I appreciate the reply.I have checked the fuel pressure and its still there and u can hear the fuel pump run when it dies and wont start.I replaced the ecc relay again this moring in hope of it being bad but still does same thing.I went to fire truck up this moring it fired up and ran for about 15 minutes in park and then just died.I also replaced the shorting bar and still same problem. Any ideas?
Was this
answer
helpful?
Yes
No
Wednesday, July 29th, 2020 AT 11:47 AM (Merged)
Tiny
JACOBANDNICKOLAS
  • MECHANIC
  • 110,194 POSTS
Wow. Have you replaced the crank sensor? One other thing, are you getting power to the injectors when it dies?
Was this
answer
helpful?
Yes
No
Wednesday, July 29th, 2020 AT 11:47 AM (Merged)
Tiny
EXPYOU
  • MEMBER
  • 10 POSTS
Ya I got power to injectors. I also got 12 volts at the coil. Ya I replaced crankshaft sensor. Coil pack. Computer. Ecc relay. Fuel pump relay. Even the edis was replaced. Whats weird it dont read no codes either.I even replaced the temperuter sensor.
Was this
answer
helpful?
Yes
No
+2
Wednesday, July 29th, 2020 AT 11:47 AM (Merged)
Tiny
POWDERT90
  • MEMBER
  • 2 POSTS
  • 1991 FORD RANGER
Timing belt broke going 50 mph, but didn't know it. Tried cranking and had spark on the exhaust side (8 plug 4 cylinder) but not on ignition. Figured out timing belt was broken so replaced it but then no spark on either side. Replaced the brain & ignition control module, and tested coil packs which are good. No ignition fuse is blown. I'm out of ideas. Help?
Was this
answer
helpful?
Yes
No
+1
Wednesday, July 29th, 2020 AT 11:47 AM (Merged)
Tiny
RASMATAZ
  • MECHANIC
  • 75,992 POSTS
If its a direct igniton system meaning No Distributor the computer might not be telling the ICM to fire the coil. If it has a camshaft and crankshaft sensors double check it.
Was this
answer
helpful?
Yes
No
+2
Wednesday, July 29th, 2020 AT 11:47 AM (Merged)
Tiny
JACOBANDNICKOLAS
  • MECHANIC
  • 110,194 POSTS
Do you have a scanner that can monitor while the engine runs to see if there are any changes? A thought, MAP sensor. Have you checked it? (I don't think they used a MAF in 91, but I could be wrong).
Was this
answer
helpful?
Yes
No
Wednesday, July 29th, 2020 AT 11:47 AM (Merged)
Tiny
EXPYOU
  • MEMBER
  • 10 POSTS
I bought the ob2 obd1 scan tool 3140 to scann it it has me do a scan of when vechile is off and start it up and run a scan checks multi things but I havent figure out of this scan tool can run a scan on my ford ranger while its running but I know it will on my brothers chevy silverado. Ya I check the sensor also.
Was this
answer
helpful?
Yes
No
Wednesday, July 29th, 2020 AT 11:47 AM (Merged)
Tiny
EXPYOU
  • MEMBER
  • 10 POSTS
I am in the garage and it did loose the pulse to the fuel injector just a second ago and now has no pulse to fuel injector or spark
Was this
answer
helpful?
Yes
No
-1
Wednesday, July 29th, 2020 AT 11:47 AM (Merged)
Tiny
JACOBANDNICKOLAS
  • MECHANIC
  • 110,194 POSTS
Check for power to the EEC. See if power is lost there.
Was this
answer
helpful?
Yes
No
Wednesday, July 29th, 2020 AT 11:47 AM (Merged)
Tiny
EXPYOU
  • MEMBER
  • 10 POSTS
Ok which wire would I check for power loss?
Was this
answer
helpful?
Yes
No
-1
Wednesday, July 29th, 2020 AT 11:47 AM (Merged)
Tiny
RJBYR
  • MEMBER
  • 2 POSTS
  • 1991 FORD RANGER
  • 129,000 MILES
Have all new parts and have had them tested
Was this
answer
helpful?
Yes
No
Wednesday, July 29th, 2020 AT 11:47 AM (Merged)
Tiny
JACOBANDNICKOLAS
  • MECHANIC
  • 110,194 POSTS
Only one will supply power. Get a good ground and check each one with the KOEO.
Was this
answer
helpful?
Yes
No
Wednesday, July 29th, 2020 AT 11:47 AM (Merged)
Tiny
RASMATAZ
  • MECHANIC
  • 75,992 POSTS
What are the parts that you have replaced with a new ones.
Was this
answer
helpful?
Yes
No
Wednesday, July 29th, 2020 AT 11:47 AM (Merged)
Tiny
BIGMIKE89
  • MEMBER
  • 1 POST
Did you ever figure out the problem? I have a 2000 ford ranger and it is doing the EXACT same thing. Runs sometimes and then randomly shuts off. Won't start unless it sits for a few hours. ANY info you can share would be awesome!
Was this
answer
helpful?
Yes
No
+1
Wednesday, July 29th, 2020 AT 11:47 AM (Merged)
Tiny
RJBYR
  • MEMBER
  • 2 POSTS
Coil cap rotor distribitor pickup plugs wires and ignition module
Was this
answer
helpful?
Yes
No
-1
Wednesday, July 29th, 2020 AT 11:47 AM (Merged)
Tiny
RASMATAZ
  • MECHANIC
  • 75,992 POSTS
No snapping blue spark continue to troubleshoot the ignition system-power input to the coil/coil packs, coil's resistances, cap and rotor, distributor pick-up coil, ignition control module, cam and crank sensors and computer Note: If it doesn't apply disregard it and keep testing
Was this
answer
helpful?
Yes
No
+1
Wednesday, July 29th, 2020 AT 11:47 AM (Merged)
Tiny
JOBLO
  • MEMBER
  • 2 POSTS
  • 1991 FORD RANGER
  • 4 CYL
  • FWD
  • MANUAL
  • 95,000 MILES
Not getting a spark after cganging timeing belt, spark plugs sensor and module
Was this
answer
helpful?
Yes
No
Wednesday, July 29th, 2020 AT 11:48 AM (Merged)

Please login or register to post a reply.