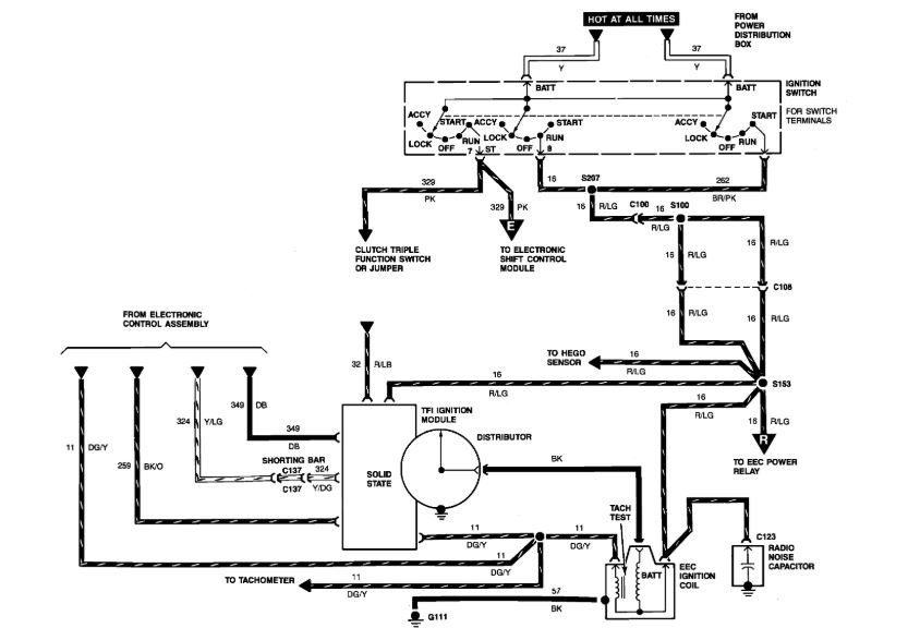
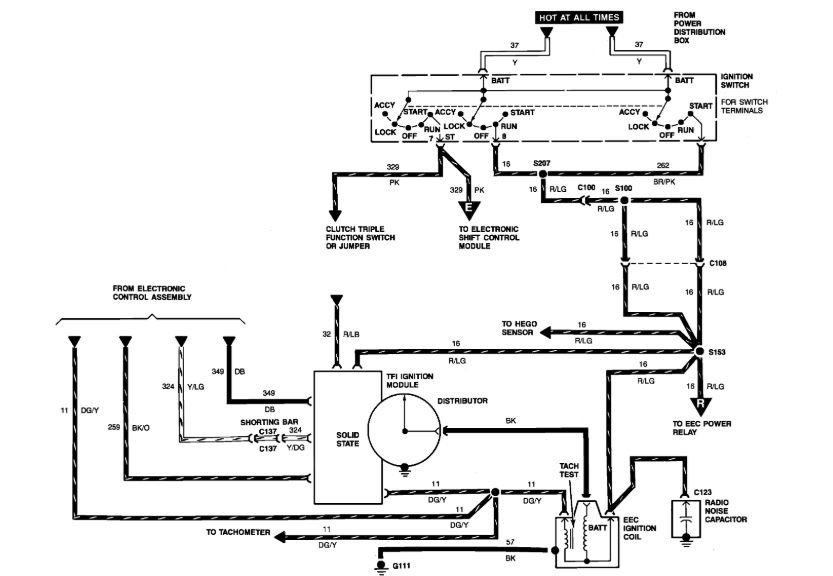
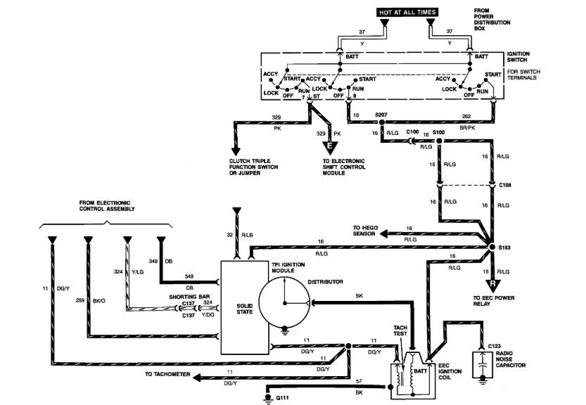
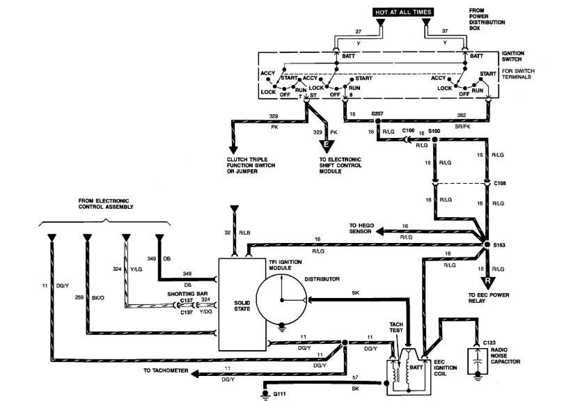
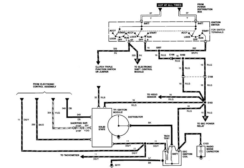
To answer your question, I'm not sure of engine size? I don't know if you have a coil pack or distributor? With the work you've done, I'd check for cylinder compression. If you have a distributor, does the rotor turn when you crank it? I'd also want to check primary voltage to coil or coil pack. Battery has a full charge?
Was this helpful?
Yes
No
Wednesday, July 29th, 2020 AT 11:48 AM
(Merged)


