No injector Pulse

Tiny
TOOTJAM
  • MEMBER
  • 1986 CHEVROLET S-10
  • 2.5L
  • 4 CYL
  • 2WD
  • AUTOMATIC
  • 111,482 MILES
How to connect a jumper wire from battery to ECM ground?
Thursday, July 9th, 2020 AT 12:37 AM

1 Reply

Tiny
ASEMASTER6371
  • MECHANIC
  • 52,796 POSTS
Good morning,

What are you attempting to do?

Did you use a noid light on the injector to confirm no pulse?

Does the engine run if you spray some starter fluid in the air filter?

https://www.2carpros.com/articles/car-cranks-but-wont-start

The ECM has its own ground. It does not need one from the battery. There is nowhere to mount a ground wire from the battery to the ECM.

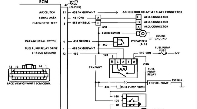
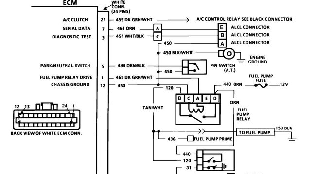
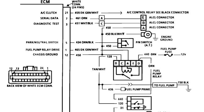
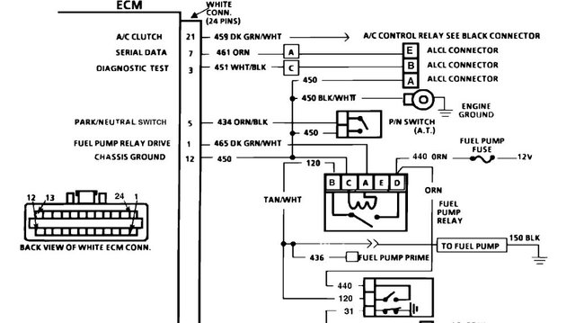
I attached a pin-out of the ECM for you to view. Let me know if you want to do some wiring checks for the injectors.

https://www.2carpros.com/articles/how-to-check-wiring

Roy
Was this
answer
helpful?
Yes
No
-1
Thursday, July 9th, 2020 AT 4:16 AM

Please login or register to post a reply.