Engine not cranking no starter operation?

Tiny
AUSTIN KIRK
  • MEMBER
  • 2000 FORD RANGER
  • 2.5L
  • 4 CYL
  • 2WD
  • MANUAL
  • 286,000 MILES
Truck starts when starter relay is bypassed. Relays are good, fuses are good.
Monday, August 19th, 2019 AT 12:47 PM

34 Replies

Tiny
BMDOUBLE
  • MECHANIC
  • 1,139 POSTS
This sounds like the starter relay is having problems or the battery needs to be load tested these guides can help us fix it.

https://www.2carpros.com/articles/starter-not-working-repair

and

https://www.2carpros.com/articles/car-battery-load-test

and

https://www.2carpros.com/articles/how-to-reset-a-security-system

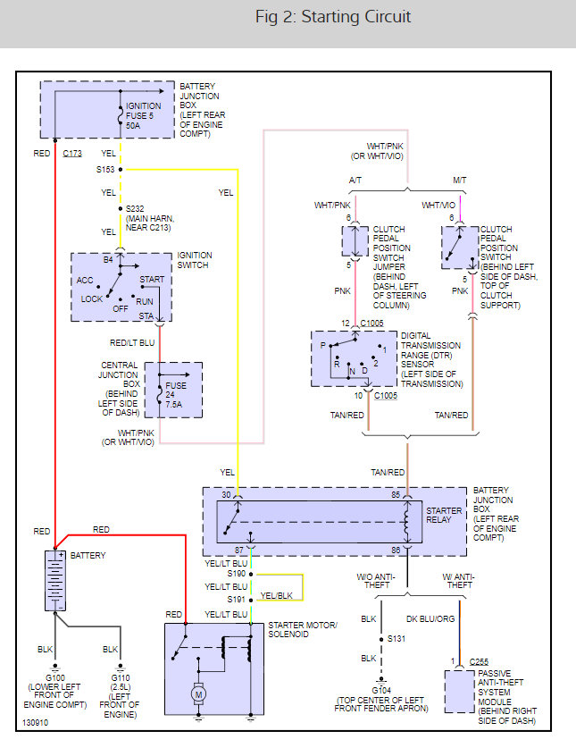
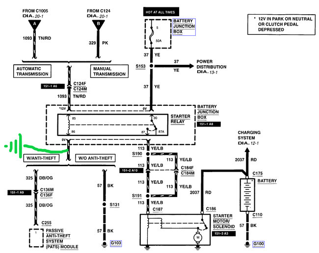
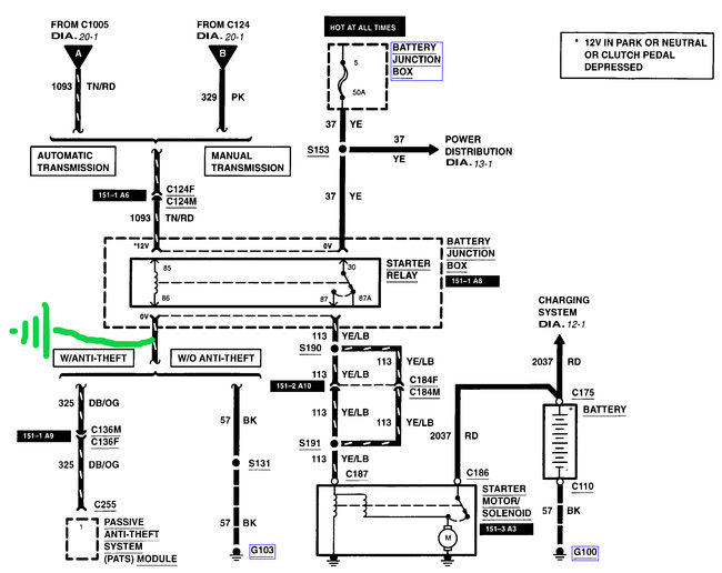
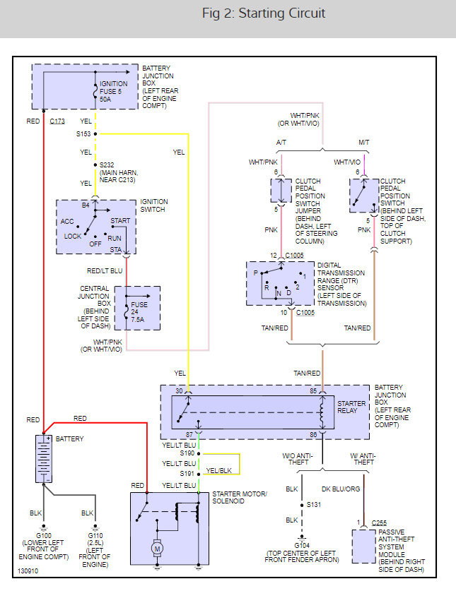
It depends if this vehicle is equipped with the passive anti theft system (pats) or not, diagnosis wise, on how we approach diagnostics. What does your key look like? I've attached pictures of two examples of key types, the first on the left is pats and the other is non-pats. Check out the diagrams (Below). Let us know what happens and please upload pictures or videos of the problem.
Was this
answer
helpful?
Yes
No
+2
Monday, August 19th, 2019 AT 1:06 PM
Tiny
AUSTIN KIRK
  • MEMBER
  • 6 POSTS
The key I have is like the picture on the right.
Was this
answer
helpful?
Yes
No
+1
Monday, August 19th, 2019 AT 1:11 PM
Tiny
BMDOUBLE
  • MECHANIC
  • 1,139 POSTS
I attached two illustrated diagrams of the starting system and a quick way to narrow down your search for the problem. First is to bypass the clutch switch, and if this works then you'll need to verify that the switch is getting power etc. The second is supplying the relay with a ground. I this works then you'll need to either find the faulty ground or just supply your own ground. I have actually had issues with the pins at this relay so you may have this thing beat at the relay box. This guide can help us fix it

https://www.2carpros.com/articles/starter-not-working-repair

Please run down this guide and report back. Good luck!
Was this
answer
helpful?
Yes
No
+2
Monday, August 19th, 2019 AT 1:39 PM
Tiny
AUSTIN KIRK
  • MEMBER
  • 6 POSTS
I have done the first task with no action. Also the clutch switch and my ignition switch are both brand new. I just added a ground on the 86 pin of the starter relay, that did not work either.
Was this
answer
helpful?
Yes
No
Monday, August 19th, 2019 AT 2:36 PM
Tiny
BMDOUBLE
  • MECHANIC
  • 1,139 POSTS
Are you using an inline relay tester to hook the ground and bypass? Or are you going at it from underneath the relay? Because I've had green corrosion on the under side of the relay wiring that I've had to overlay. Also verify 12 volts available at the 85 and 30 pin, I'm sure you have at at the 30 pin because you bypassed the relay there, at least it sounds like you did. If you have good voltage at the 85 and 30 pins, ground at the 86 pin and still no action, the relay is bad.
Was this
answer
helpful?
Yes
No
Monday, August 19th, 2019 AT 3:43 PM
Tiny
AUSTIN KIRK
  • MEMBER
  • 6 POSTS
I went underneath the relay to tap in a ground. The connections there are not corroded. Also I do have 12v at the 30 pin and at the 85 pin I do not have voltage until I turn the key. And the voltage at the 85 pin is not 12v. Its not consistent but its lower voltage. I need to check the ground at the 86 pin. I have swapped the starter relay and the blower relay and the problem still persists.
Was this
answer
helpful?
Yes
No
Monday, August 19th, 2019 AT 4:06 PM
Tiny
AUSTIN KIRK
  • MEMBER
  • 6 POSTS
At the 85 pin when the key is in and the clutch is in the voltage is 0.37volts. When I turn the key the voltage goes to 3.7 volts at the 85 pin. The 86 pin has continuity to ground.
Was this
answer
helpful?
Yes
No
Monday, August 19th, 2019 AT 4:14 PM
Tiny
BMDOUBLE
  • MECHANIC
  • 1,139 POSTS
So somewhere on that circuit that goes to the 85 pin there is resistance or the clutch switch is faulty. You can either overlay that circuit or trace out where the resistance is. There should be a solid 12 volts there. If there is low voltage when the clutch switch is bypassed, the circuit has resistance for sure.
Was this
answer
helpful?
Yes
No
+1
Tuesday, August 20th, 2019 AT 6:59 AM
Tiny
AUSTIN KIRK
  • MEMBER
  • 6 POSTS
Thank you so much. You are awesome. I appreciate your help with this. Now I need to find the source of the resistance.
Was this
answer
helpful?
Yes
No
Tuesday, August 20th, 2019 AT 12:13 PM
Tiny
BMDOUBLE
  • MECHANIC
  • 1,139 POSTS
You’re welcome!
Was this
answer
helpful?
Yes
No
Wednesday, August 21st, 2019 AT 9:01 AM
Tiny
TANTEMANGER
  • MEMBER
  • 1 POST
  • 2000 FORD RANGER
  • 6 CYL
  • 2WD
  • AUTOMATIC
  • 111,500 MILES
Truck sometimes won't start. When we jump start, it takes a while before it can start. Happened again tonight. When I tried to start, it tried to start for about a second, then nothing, not even the lights, the clock, nothing. I took a while of charging with jumper cables before it would finally start. During the charging with jumper cables, the clock blinked rapidly. After a 15 min. Or so, all of a sudden, everything worked and it started up. Had Auto Zone check it with their little diagnostic tool and they said batt ok, alt ok, starter ok. Could this be a computer problem?
Was this
answer
helpful?
Yes
No
Monday, March 8th, 2021 AT 5:26 PM (Merged)
Tiny
JACOBANDNICKOLAS
  • MECHANIC
  • 110,192 POSTS
If the battery is good, you have a bad connection. Remove the battery terminals, clean both the cable and the battery post. Make sure they are tight when you replace them. Also, check to make sure the ground to the engine block (from battery) is tight and clean.

Let me know what you find.

Joe
Was this
answer
helpful?
Yes
No
Monday, March 8th, 2021 AT 5:26 PM (Merged)
Tiny
KATIETHINKS64
  • MEMBER
  • 2 POSTS
  • 2000 FORD RANGER
  • 2WD
  • AUTOMATIC
  • 250,000 MILES
A clicking noise when the car is off, stops when trying to crank. Key turns literally nothing happens. Battery is charged, but the alternator looks brand new as well. Is there a way to use a multi-meter or something to test my alternator, without being able to start the vehicle?
Was this
answer
helpful?
Yes
No
Monday, March 8th, 2021 AT 5:26 PM (Merged)
Tiny
ASEMASTER6371
  • MECHANIC
  • 52,796 POSTS
Good afternoon,

Can you give me the voltage at the battery? Let us see the actual voltage.

https://www.2carpros.com/articles/car-battery-load-test

As far as the alternator, no, it must be running to test.

https://www.2carpros.com/articles/how-to-check-a-car-alternator

Roy
Was this
answer
helpful?
Yes
No
Monday, March 8th, 2021 AT 5:26 PM (Merged)
Tiny
KATIETHINKS64
  • MEMBER
  • 2 POSTS
Thanks for your reply! None of my lights will turn on, nor car crank over. I have a multi-meter though.
Was this
answer
helpful?
Yes
No
Monday, March 8th, 2021 AT 5:26 PM (Merged)
Tiny
ASEMASTER6371
  • MECHANIC
  • 52,796 POSTS
Okay, can you check the voltage at the battery for me and give me that reading?

Roy
Was this
answer
helpful?
Yes
No
Monday, March 8th, 2021 AT 5:27 PM (Merged)
Tiny
G WARREN JOHNSON
  • MEMBER
  • 1 POST
  • 2000 FORD RANGER
  • 3.0L
  • V6
  • 4WD
  • MANUAL
  • 210,523 MILES
Have tested starter, starter relay and clutch safety switch, all tested okay. Vehicle will start if jumping starter relay with key on. Not sure how to test if ignition is the problem. Is there anything other than the ignition and what I have described to be the cause of this issue?
Was this
answer
helpful?
Yes
No
Monday, March 8th, 2021 AT 5:27 PM (Merged)
Tiny
KEN L
  • MASTER CERTIFIED MECHANIC
  • 54,998 POSTS
Hello,

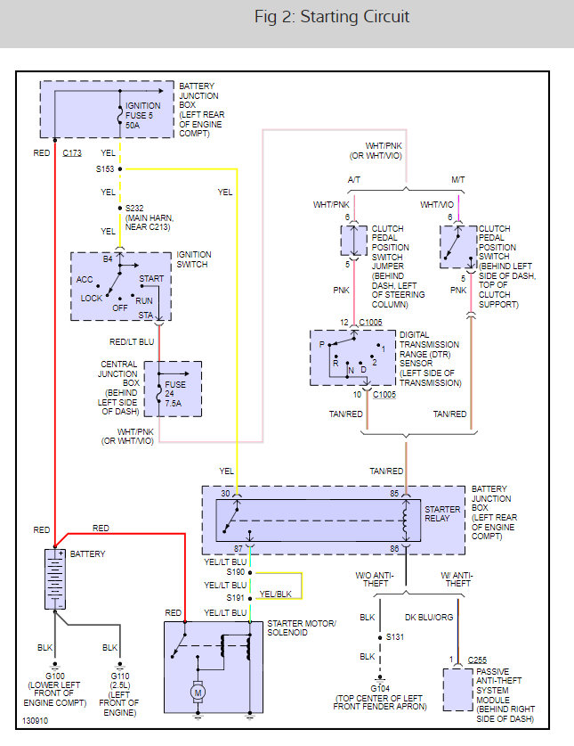
I will help you get the problem fixed. You must be losing trigger signal somewhere. Here is a guide to help you do some testing. It sounds like the ignitions witch has failed.

https://www.2carpros.com/articles/how-to-use-a-test-light-circuit-tester

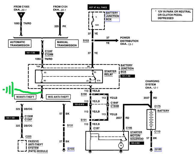
Below is a wiring diagram for the starter.

Let us know what happens and please upload pictures or videos of the problem.

Cheers, Ken
Was this
answer
helpful?
Yes
No
Monday, March 8th, 2021 AT 5:27 PM (Merged)
Tiny
ORKI
  • MEMBER
  • 2 POSTS
  • 2000 FORD RANGER
  • 6 CYL
  • 4WD
  • AUTOMATIC
  • 76,000 MILES
I have had my truck to be inspected for this problem but the mechanic couldn't make the problem happen so nothing got done. My truck's starter works fine when it is cold but when I leave a store too soon and try to start my truck, the starter doesn't do anything or make a noise. I have since learned to give the truck at least half an hour to cool down and then the starter will work. My battery was new Dec 2007 and it checks better than it is rated. I think it is heat that is making the starter not work. Is heat making something expand so much it is not making a good connection? Is it fixable or do I need to have the starter replaced?
Was this
answer
helpful?
Yes
No
Monday, March 8th, 2021 AT 5:27 PM (Merged)
Tiny
2CARPRO JACK
  • MECHANIC
  • 11,533 POSTS
Could be a bad starter/solenoid. Check for 12 volts at the small wire on the starter with key in crank position. If it has power then the starter needs to be replaced. If none, then get back to me and we will figure out where it stops
Was this
answer
helpful?
Yes
No
Monday, March 8th, 2021 AT 5:27 PM (Merged)

Please login or register to post a reply.