My engine is not cranking over like the starter is bad?

Tiny
KEN L
  • MASTER CERTIFIED MECHANIC
  • 55,371 POSTS
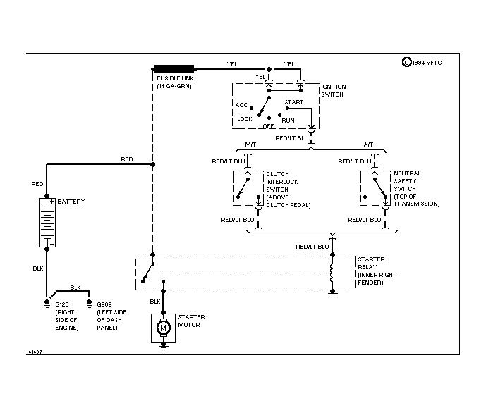
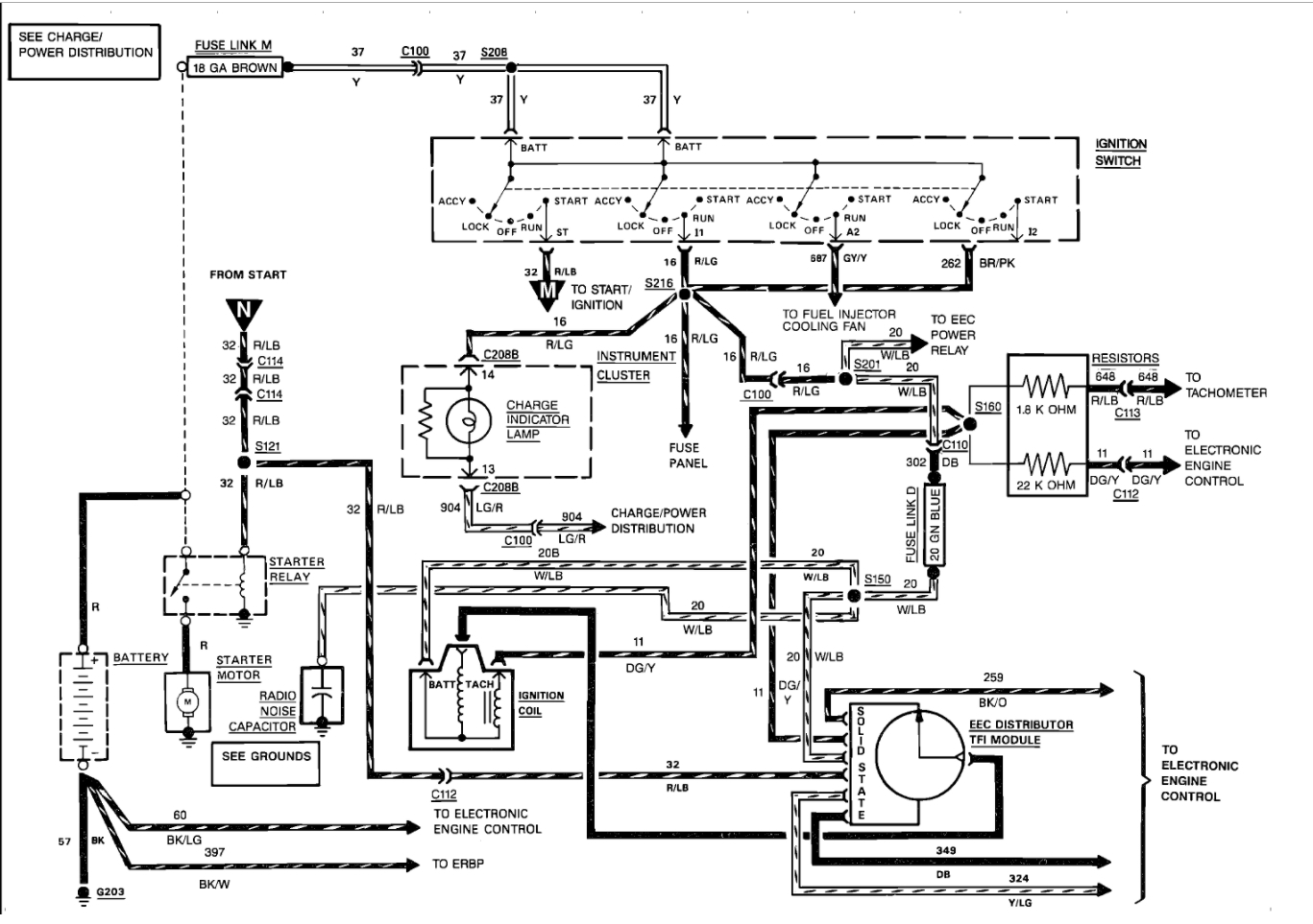
Yes, the solenoid needs to be grounded. Here is a guide to help us check for power and the starter wiring diagrams so you can see how it works and what to check for power. I would check the fusible links.

https://www.2carpros.com/articles/how-to-use-a-test-light-circuit-tester

Check out the diagrams (below). Please let us know what happens.
Was this
answer
helpful?
Yes
No
Monday, May 31st, 2021 AT 11:16 AM (Merged)
Tiny
IVAN AZCUE
  • MEMBER
  • 25 POSTS
Is the interlock switch considered my my starter relay mounted on fender wall?

Or is that only for manual transmission?
Was this
answer
helpful?
Yes
No
Monday, May 31st, 2021 AT 11:16 AM (Merged)
Tiny
IVAN AZCUE
  • MEMBER
  • 25 POSTS
Sorry just saw the starter relay is hooked up to the fusible links. Still curious about Interlock switch.
Was this
answer
helpful?
Yes
No
Monday, May 31st, 2021 AT 11:16 AM (Merged)
Tiny
KEN L
  • MASTER CERTIFIED MECHANIC
  • 55,371 POSTS
That is a connector does nothing expect connect the circuit. Test for power to see where you lose it.
Was this
answer
helpful?
Yes
No
Monday, May 31st, 2021 AT 11:16 AM (Merged)
Tiny
BATMAN6635
  • MEMBER
  • 2 POSTS
  • 1991 FORD F-150
  • 6 CYL
  • 2WD
  • AUTOMATIC
  • 120,000 MILES
Truck would not start, I replaced solenoid, no change. Replaced battery and starter as well. The truck still will not start, but the positive battery terminal is getting hot. I tried checking the solenoid by bridging but either the battery is to far gone or I hooked something back up wrong on the solenoid. This an EFI truck. Any suggestions?
Was this
answer
helpful?
Yes
No
Monday, May 31st, 2021 AT 11:16 AM (Merged)
Tiny
JOHNNY G.JR
  • MECHANIC
  • 320 POSTS
Check battery cables for internal corrosion. High heat usually means high resistance. These guides can help us fix it

https://www.2carpros.com/articles/starter-not-working-repair

and

https://www.2carpros.com/articles/car-battery-load-test

Please run down these guides and report back.
Was this
answer
helpful?
Yes
No
Monday, May 31st, 2021 AT 11:16 AM (Merged)
Tiny
BATMAN6635
  • MEMBER
  • 2 POSTS
Thanks Johnny G, I had found that to be the issue. Positive battery cable. Should have checked that earlier.
Was this
answer
helpful?
Yes
No
Monday, May 31st, 2021 AT 11:16 AM (Merged)
Tiny
JOHNNY G.JR
  • MECHANIC
  • 320 POSTS
Good to hear, please use 2CarPros anytime we are here to help.
Was this
answer
helpful?
Yes
No
Monday, May 31st, 2021 AT 11:16 AM (Merged)
Tiny
LUGNUT8
  • MEMBER
  • 2 POSTS
  • 1989 FORD F-150
  • 4.9L
  • 6 CYL
  • 2WD
  • MANUAL
  • 135,467 MILES
Truck turns over but will not start unless I push it and pop the clutch. Then it runs fine. I have changed all ignition parts, starter and ignition relay. I am completely out of ideas as to what could cause this condition. It has spark and fuel.
Was this
answer
helpful?
Yes
No
Monday, May 31st, 2021 AT 11:16 AM (Merged)
Tiny
KEN L
  • MASTER CERTIFIED MECHANIC
  • 55,371 POSTS
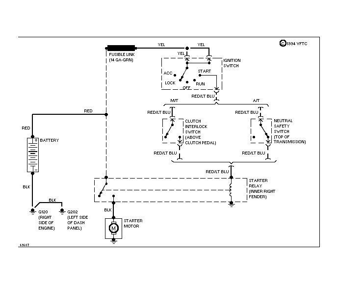
It sounds like you have a clutch safety switch that is out. It is located at the top of the pedal see if you can locate it and then jump it and see if the engine cranks over.

Please let us know what happens.

Cheers, Ken
Was this
answer
helpful?
Yes
No
-1
Monday, May 31st, 2021 AT 11:16 AM (Merged)
Tiny
KEN L
  • MASTER CERTIFIED MECHANIC
  • 55,371 POSTS
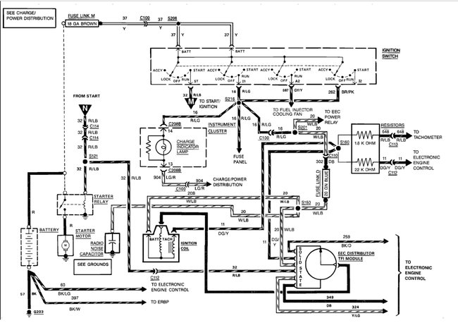
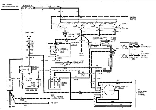
Yes, the ECM is part of the ignition system. I would replace those relays because bad connections inside the relay create heat. Here is the starter wiring diagram you wanted. (Below)

Please let us know what you find.

Cheers, Ken
Was this
answer
helpful?
Yes
No
+1
Monday, May 31st, 2021 AT 11:16 AM (Merged)
Tiny
LUGNUT8
  • MEMBER
  • 2 POSTS
It was the clutch switch thank you.
Was this
answer
helpful?
Yes
No
Monday, May 31st, 2021 AT 11:16 AM (Merged)
Tiny
FORDMAN6363
  • MEMBER
  • 1 POST
  • 1988 FORD F-150
  • V8
  • 2WD
  • AUTOMATIC
  • 20,000 MILES
Live in texas. Went to coast for weekend stopped at whataburger tried to start truck. Turned over fine at first, then sounded like it was catching and it would stop turning over. If I turned the key, it would turn over for a min. Sis's boyfriend came over and said to check the spark plugs, so we took them out and the valves were full of gas he said that the motor was full of gas because even the vacuum lines had gas in them. We took all spark plugs out, unpluged the coil and turned the motor over and LOTS of gas came out.
Was this
answer
helpful?
Yes
No
Monday, May 31st, 2021 AT 11:16 AM (Merged)
Tiny
MERLIN2021
  • MECHANIC
  • 17,250 POSTS
They do that when the battery is low but to be sure these guides can help us fix it

https://www.2carpros.com/articles/starter-not-working-repair

and

https://www.2carpros.com/articles/car-battery-load-test

Please run down these guides and report back.
Was this
answer
helpful?
Yes
No
Monday, May 31st, 2021 AT 11:16 AM (Merged)
Tiny
LEET522
  • MEMBER
  • 2 POSTS
  • 1987 FORD F-150
  • 5.0L
  • V8
  • 4WD
  • AUTOMATIC
  • 355,555 MILES
Hi if I turn the key on my truck noghing happens. I hae around 3.6 volts going to the s terminal of the solenoid when the key is on. If I jump across the solenoid I hear the starter click but thats it. Im really not sure what is going on. Any ideas? Turning the ignition key by itself does not seem to do anyghing. I did replace the solenoid thinking ghis was it, wrong. Ag least I have a new shiney one now lol. Thanks in advance for your help.
Was this
answer
helpful?
Yes
No
Monday, May 31st, 2021 AT 11:16 AM (Merged)
Tiny
CJ MEDEVAC
  • MECHANIC
  • 11,005 POSTS
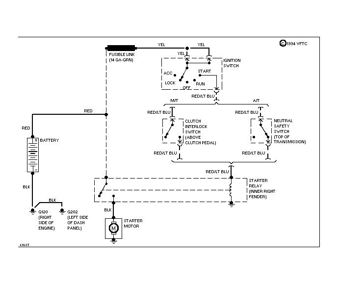
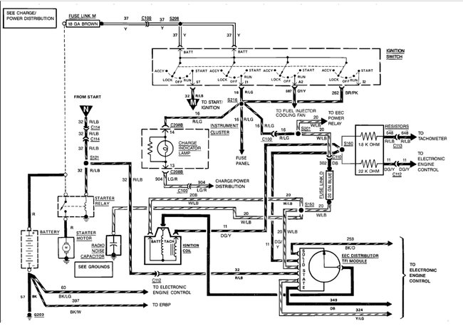
Here is the starter wiring so you can see how the system works. Check out the diagrams (Below). Please let us know what happens.
Was this
answer
helpful?
Yes
No
Monday, May 31st, 2021 AT 11:16 AM (Merged)
Tiny
HOMER1967
  • MECHANIC
  • 875 POSTS
You say you have 3.6 volts at the s terminal on the solenoid, koeo?How many volts do you have when measured from post to post on the battery?
Was this
answer
helpful?
Yes
No
Monday, May 31st, 2021 AT 11:16 AM (Merged)
Tiny
LEET522
  • MEMBER
  • 2 POSTS
Hi, around 12.4v
Was this
answer
helpful?
Yes
No
Monday, May 31st, 2021 AT 11:16 AM (Merged)
Tiny
HOMER1967
  • MECHANIC
  • 875 POSTS
Ok, that's good.I would suggest that you follow what medevac has provided for you and that should lead you to the root cause.
Was this
answer
helpful?
Yes
No
Monday, May 31st, 2021 AT 11:16 AM (Merged)
Tiny
PICKYLIP
  • MEMBER
  • 1 POST
  • 1986 FORD F-150
Jump in truck starts fine. Drive 5 blocks or 1 hour doesn't matter turn truck off to get gas or run in store and it won't start. Turn key and it cranks slow like battery dead or engine hot. Neither is an issue. After waiting 30-45 minutes truck starts. What could it be?
Was this
answer
helpful?
Yes
No
Monday, May 31st, 2021 AT 11:16 AM (Merged)

Please login or register to post a reply.