Brake lights are not working

Tiny
MANDY GIBSON
  • MEMBER
  • 2003 CHEVROLET SILVERADO
  • 4.3L
  • 6 CYL
  • 2WD
  • AUTOMATIC
  • 168,000 MILES
My taillights, blinker, hazard, and third break lights all work. But I have no brake lights. Replaced the switch under the brake pedal as well. New bulbs, all fuses are good, no corrosion, on light bulb sockets. I'm at a loss. What else is left to check? Help!
Thursday, April 21st, 2022 AT 12:47 PM

1 Reply

Tiny
CARADIODOC
  • MECHANIC
  • 34,468 POSTS
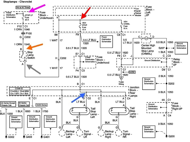
On older models the rear turn signals and brake lights shared the rear bulbs so part of the switching for the brake lights was done inside the turn signal switch. You have separate bulbs for the signals and brake lights, so the job just got much less complicated. You're also already partly done with the diagnosis by your observation of the center high-mount brake light works.

Regardless, I'm going to back up one step and start there for the benefit of others researching this topic. When the center high-mount brake light doesn't work or isn't on the truck, start with voltage measurements at the brake light switch. If needed, here's links to articles on using a test light or digital voltmeter:

https://www.2carpros.com/articles/how-to-use-a-test-light-circuit-tester

https://www.2carpros.com/articles/how-to-use-a-voltmeter

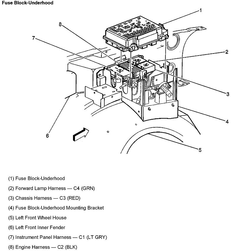
Either one will work fine for these tests. Check for 12 volts on the orange wire by back-probing next to it in the connector. If there is no 12 volts there, check the 25-amp "Brake LP" fuse in the under-hood fuse box. If there is 12 volts, press the brake pedal a few inches, then check for 12 volts on the white wire. 12 volts should be there only when the pedal is pressed. If it never shows up, but there is 12 volts on the orange wire, the switch is defective and must be replaced, or there's a spread or corroded terminal in the switch's connector. A stretched-out paper clip or piece of wire can be used to jump the orange and white wires together as a test. If the brake lights turn on, everything else in that circuit is okay.

In this case we know there's 12 volts getting all the way past the brake light switch because the center high-mount brake light turns on. Everything up to the red arrow has to be working. Next, look for the blue 15-amp "Veh Stop" fuse in the inside fuse box. That's on the left side of the dash. There will be two tiny holes on top for test points. Check for 12 volts on both of them while the brake pedal is pressed.

https://www.2carpros.com/articles/how-to-check-a-car-fuse

If you find 12 volts on just one test point, that fuse is blown. If a new fuse blows again, either right away or after some time, I have a trick to help in the diagnosis without wasting a lot of fuses. If you find 0 volts on both test points, we'll have to look back to see where the 12 volts is being lost. If you have 12 volts on both test points, we'll need to work our way toward the brake lights to find a break in the circuit.

Let me know what you find up to this point.
Was this
answer
helpful?
Yes
No
Thursday, April 21st, 2022 AT 2:10 PM

Please login or register to post a reply.