Wednesday, May 16th, 2018 AT 6:40 AM
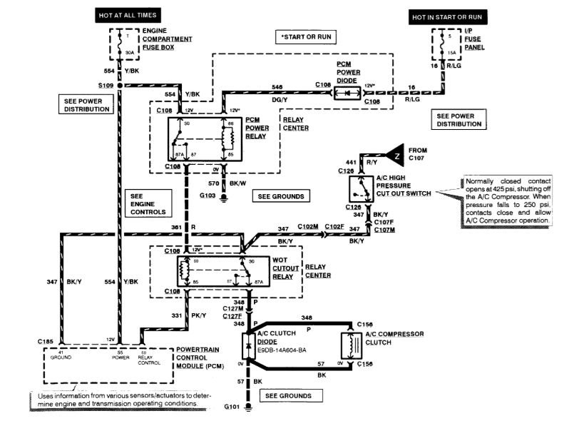
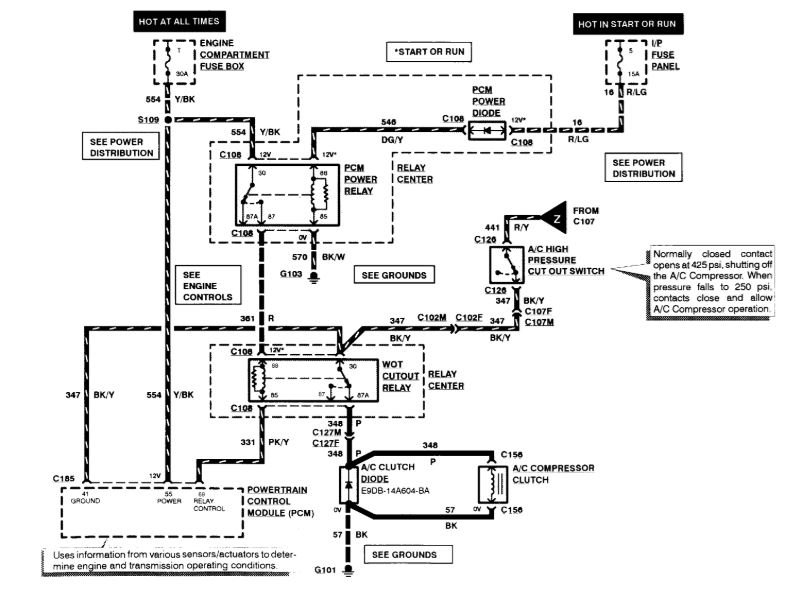
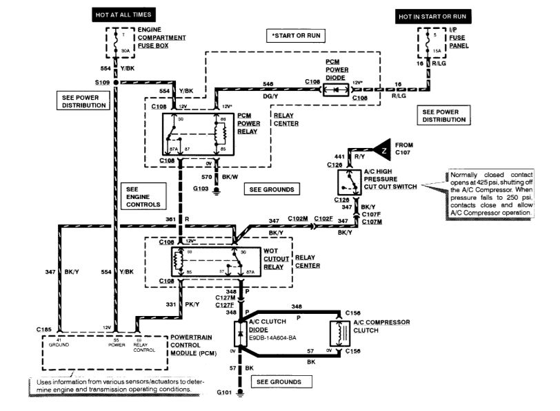
A/C not cooling. I did jump relay and A/C system came on. There is no power at pin 30 at the relay to turn the A/C clutch on. I jumped the A/C clutch cycling pressure switch by unplugging the switch and shorted the wires together, but that did nothing. It seems like a fuse, but I cannot find a blown fuse. Do you know which fuses should be checked. No twelve volts at A/C cutout relay.



