Tuesday, February 24th, 2009 AT 4:31 PM
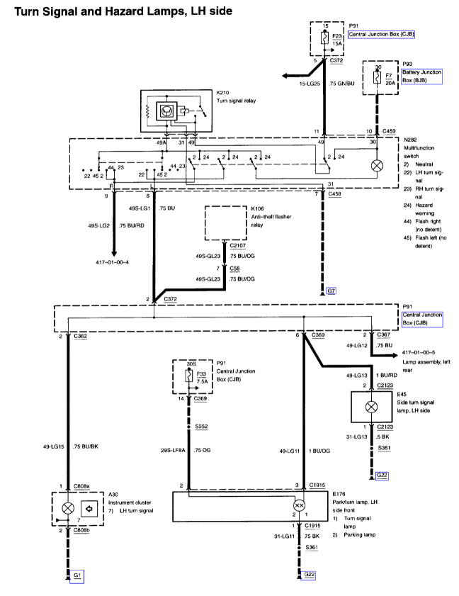
I have a 2001 cougar and my turn singles went bad and this guy at auto zone told me that the thermal load flasher could be the problem but he couldn't tell me where it was located and I was wondering if anyone could tell me where it was.


