Sunday, August 27th, 2017 AT 8:21 PM
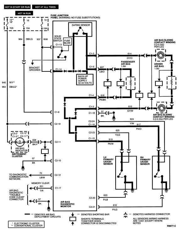
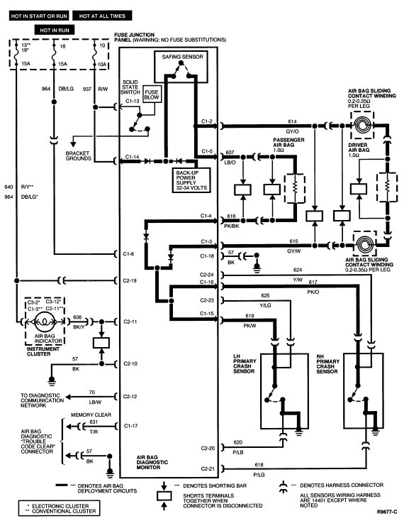
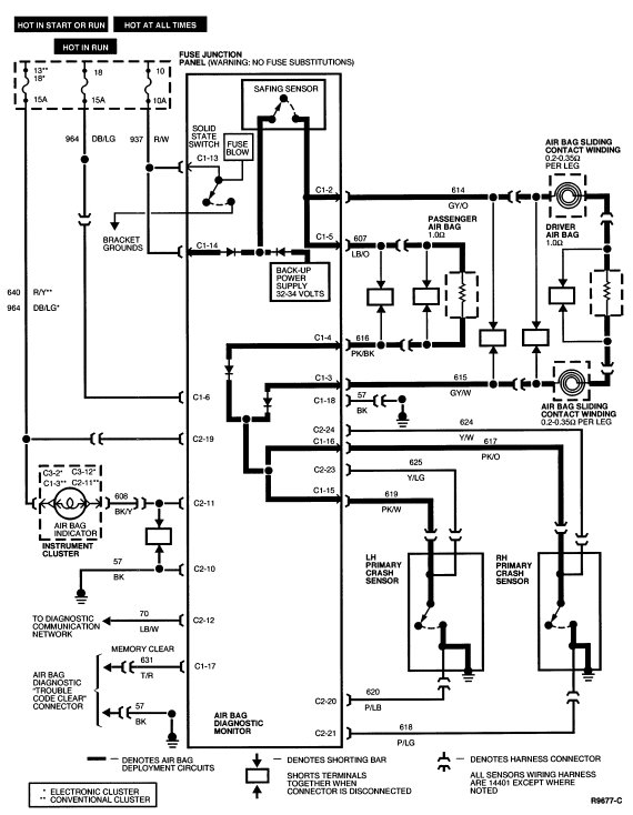
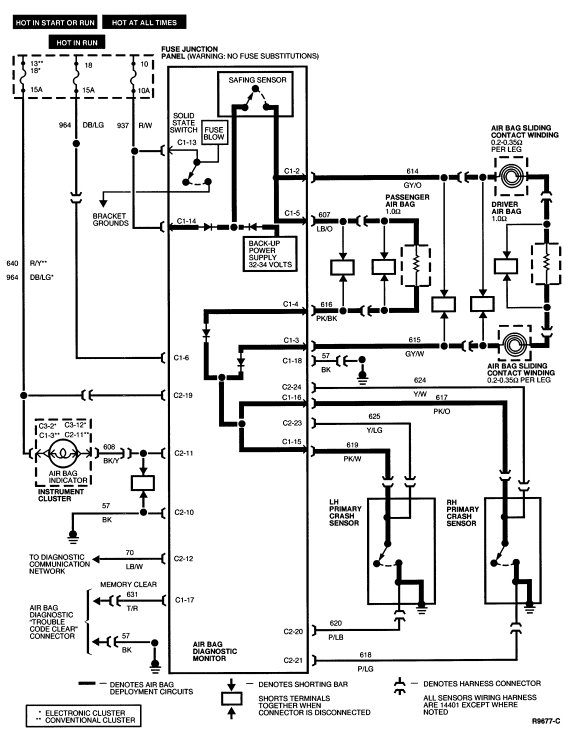
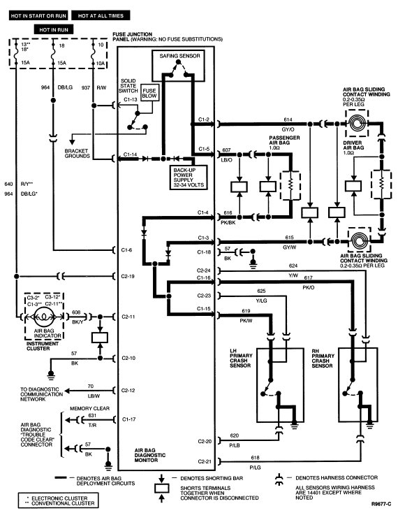
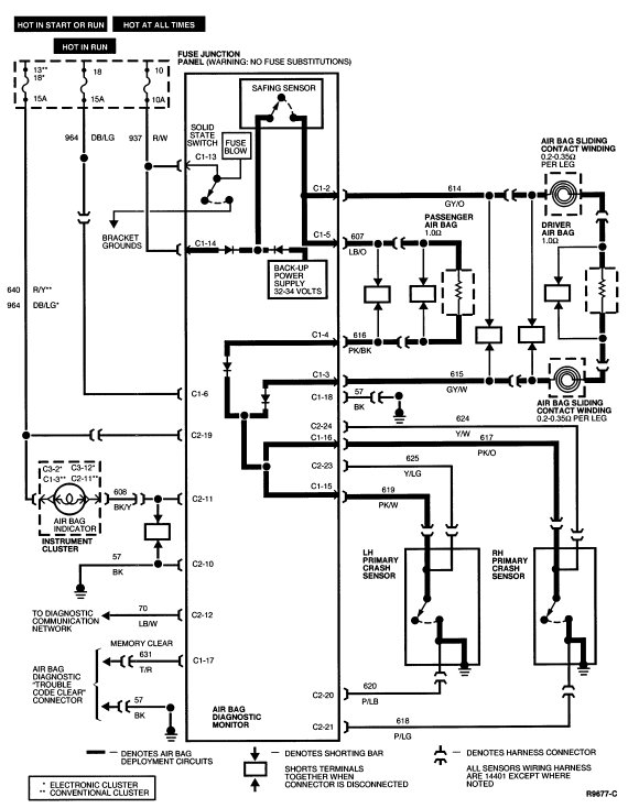
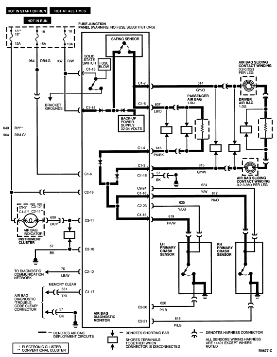
Had an airbag code number 12, replaced 10A fuse, now have code number 52 indicating fuse fixed. Need to jumper air bag monitor code reset plug to clear code number 52 and reset (turn off air bag light). Cannot locate, looked everywhere under passenger dash panel under glove box but cannot locate. Should be a two wire plug that needs to be jumped across to clear the fault code and therefore cause the air bag light to now turn off.


