Check the ignition switch, it's the white plastic part on the left side of the column...
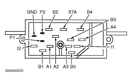
IGNITION SWITCH Continental, Crown Victoria, Grand Marquis, Mark VIII, Sable, Taurus & Town Car 1. Check for continuity between specified terminals with switch in each position. See Fig. 11 . If continuity is not as specified, or is poor in any switch position, replace ignition switch. Fig. 11: Ign. Switch ID (Continental, Crown Victoria, Grand Marquis, Mark VIII, Sable, Taurus & Town Car) Courtesy of FORD MOTOR CO. 2. Continuity should exist between terminals B5 and I1 with switch in START and RUN positions only. Continuity should not exist for all other switch positions. 3. Continuity should exist between terminals B5 and A1 with switch in ACC position only. Continuity should not exist for all other switch positions. 4. Continuity should exist between terminals A1 and B1 with switch in RUN position only. Continuity should not exist for all other switch positions. 5. Continuity should exist between terminals A2 and B2 with switch in RUN position only. Continuity should not exist for all other switch positions. 6. Continuity should exist between terminals A3 and B3 with switch in RUN position only. Continuity should not exist for all other switch positions. 7. Continuity should exist between terminals A4 and B4 with switch in RUN position only. Continuity should not exist for all other switch positions.

Friday, January 23rd, 2009 AT 6:55 AM