The taillights and brake lights do not work?

Tiny
NWHARRIS1388
  • MEMBER
  • 1995 GMC SIERRA
  • V8
  • 2WD
  • AUTOMATIC
  • 225,099 MILES
All my fuses are good. Brake light works when all lamps are turned off but not when turned on. Also, when lights are turned on and I press the brake pedal, the light flickers on and then back off as soon as the brake pedal is no longer pressed.
Saturday, December 3rd, 2022 AT 7:06 PM

3 Replies

Tiny
JACOBANDNICKOLAS
  • MECHANIC
  • 110,192 POSTS
Hi,

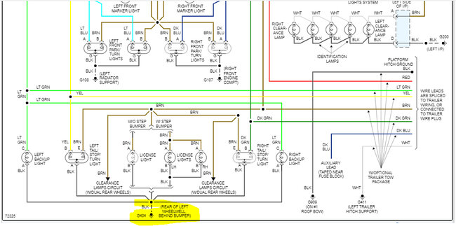
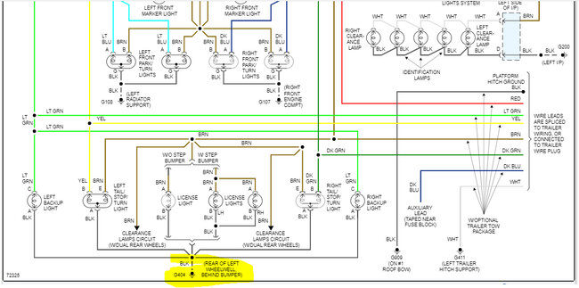
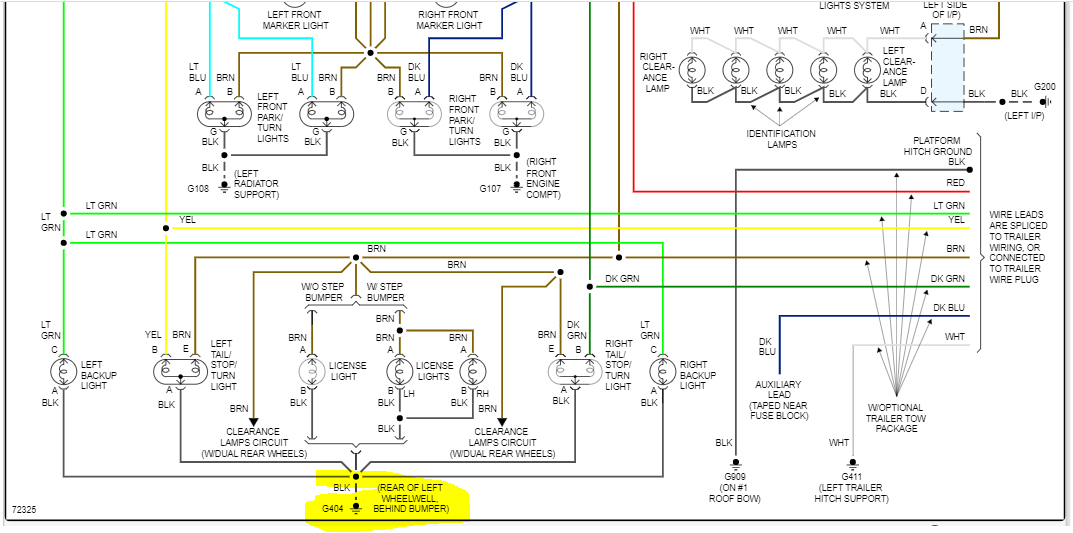
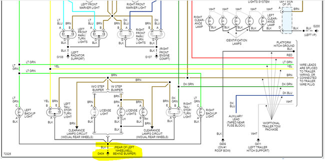
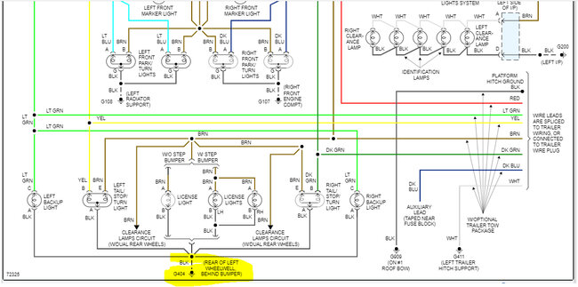
Based on what you described, it sounds like you have a faulty ground for the rear lights. All the rear lamps use a common ground.

You indicated the brake lights work with the lights off but not when they are on. I suspect the ground just isn't strong enough to handle the load.

The ground for the lamps is on the driver's side between the rear wheel and the bumper. It will be a black wire. Check the condition of the connector. Also, I would suggest removing the retainer, sanding to the metal, and then reattaching it.

Try this and let me know what you find.

Take care,

Joe

See pic below.
Was this
answer
helpful?
Yes
No
Sunday, December 4th, 2022 AT 6:21 PM
Tiny
NWHARRIS1388
  • MEMBER
  • 2 POSTS
I checked the ground wire. There was some of it that was exposed, so I replaced it, but the lights still aren't working.
Was this
answer
helpful?
Yes
No
Monday, December 5th, 2022 AT 2:51 PM
Tiny
JACOBANDNICKOLAS
  • MECHANIC
  • 110,192 POSTS
I have a question. You indicated when the lights are on and you press the brake, the light flickers. Which light are you referring to? Also, do lights such as license plate lamps and backup lamps work?

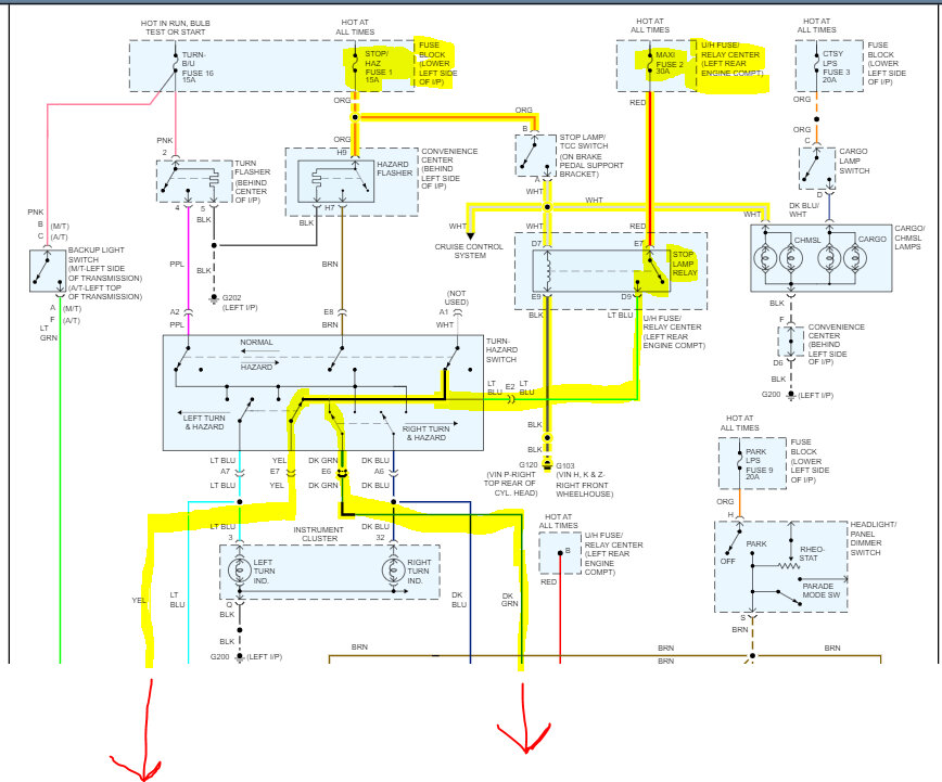
I went through the schematic again. There is a stop lamp relay which when actuated sends power to the turn signal/hazard switch and then to the brake lamps. See pic below

Do me a favor. Remove the relay in the under-hood fuse box and inspect it. If the relay is good, I suspect the problem is tied to the signal/hazard switch.

I attached a pic below showing the wiring. If you want, check for power at the switch with the lights on and then off. See if it changes. If there is no change, then I am back to a ground problem because from that point, power goes to the brake lamps.

Let me know what you find or if you have questions.

Take care,

joe

See pic below.
Was this
answer
helpful?
Yes
No
Tuesday, December 6th, 2022 AT 1:43 PM

Please login or register to post a reply.