Shut off and now will not crank or start

Tiny
THOMASG165
  • MEMBER
  • 1991 CHEVROLET CAVALIER
  • 4 CYL
  • 2WD
  • AUTOMATIC
  • 136,854 MILES
I was flushing my radiator and turned my car on was going to burp it and then I turned my heat to max. My car just shuts off. I have replaced every fuse everything is good on it, it will not turn over like am not getting power to it at all. Very confused and need it for work on Monday.
Saturday, June 4th, 2022 AT 11:25 AM

1 Reply

Tiny
AL514
  • MECHANIC
  • 5,596 POSTS
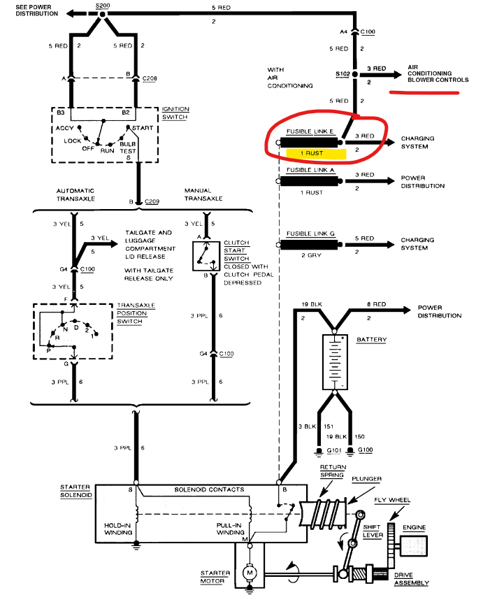
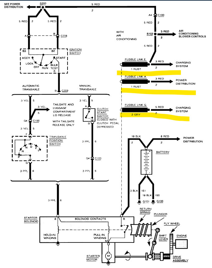
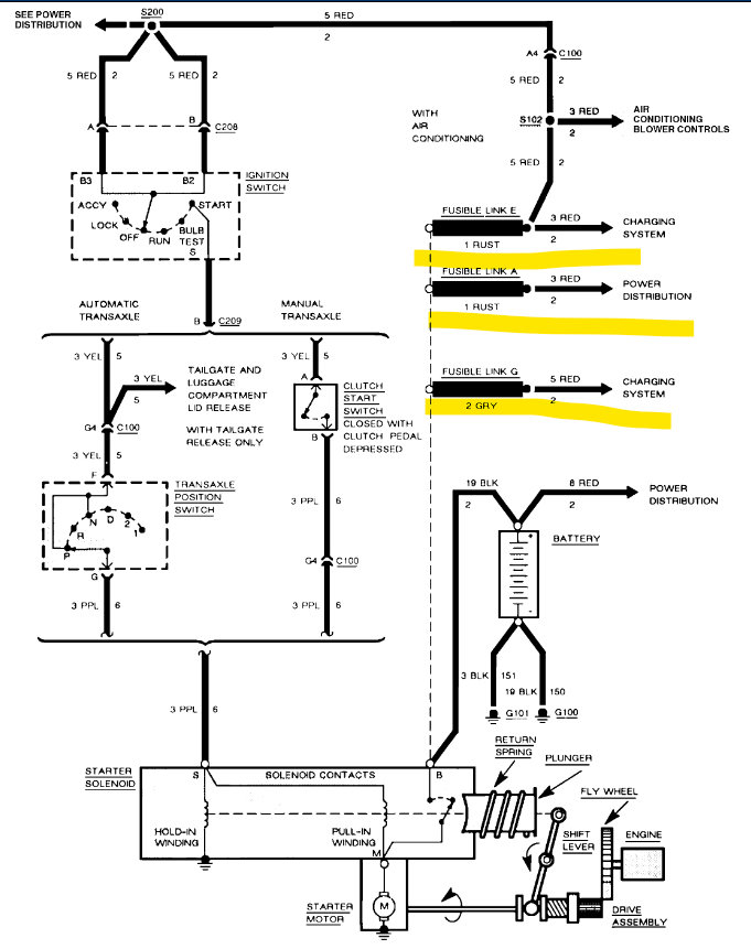
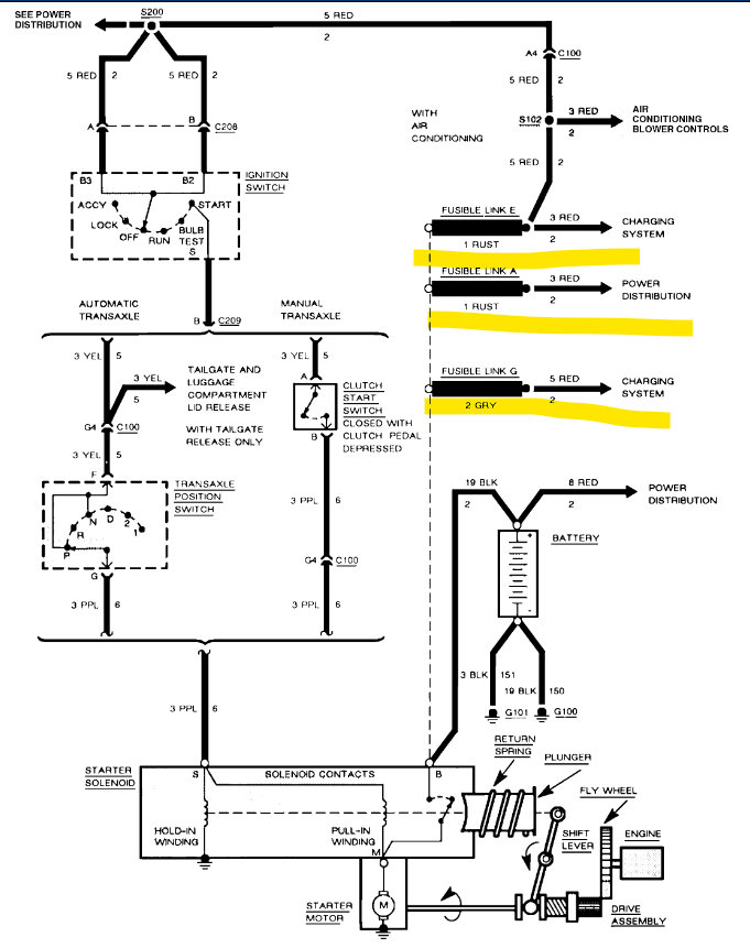
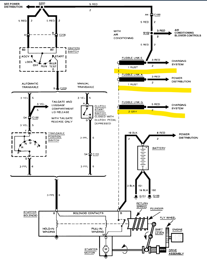
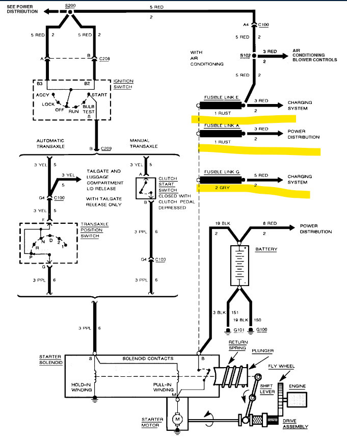
Hello, sorry to hear of your troubles. Do you own a multimeter to do some electrical checks? Or an automotive test light to check for power. Below are the wiring diagrams for the Starter Motor circuit. So, your car just shut off when you turned the heater on? The 3rd diagram is from Chevrolet. It is the original wiring diagram, underlined in yellow are Fusible Links, they are down by the Starter Motor on this model if I remember correctly. These are just like fuses; except they are a section of wire that is made to burn through if there is a surge of current flow. Since you have checked all your fuses, I would check these next.
It can be difficult to tell if they are burned through because it happens on the inside of the wire. You can see that the power wire is Red in color and the Fusible links are a thicker section of wire and a different color.
You may have to piece the other side of the Fusible link to see if there is power there or not. I would shut off the heater first, because there may be something in that circuit that is shorted out and caused this problem to begin with.
You can see above the Fusible links on the diagram, it says the power goes to the Blower controls from there. So, I think down by the Starter where these Links are is where you'll find the problem.

It's possible the Blower motor shorted out or something else on that circuit, so I would leave that off for now after you get the car started again. Until you have time to look into that issue. Finding a short to ground can be time consuming,

https://www.2carpros.com/articles/how-to-check-a-car-fuse

https://www.2carpros.com/articles/how-to-use-a-test-light-circuit-tester

https://www.2carpros.com/articles/how-to-use-a-voltmeter
Was this
answer
helpful?
Yes
No
Saturday, June 4th, 2022 AT 3:54 PM

Please login or register to post a reply.